System Overview
GENERAL INFORMATION
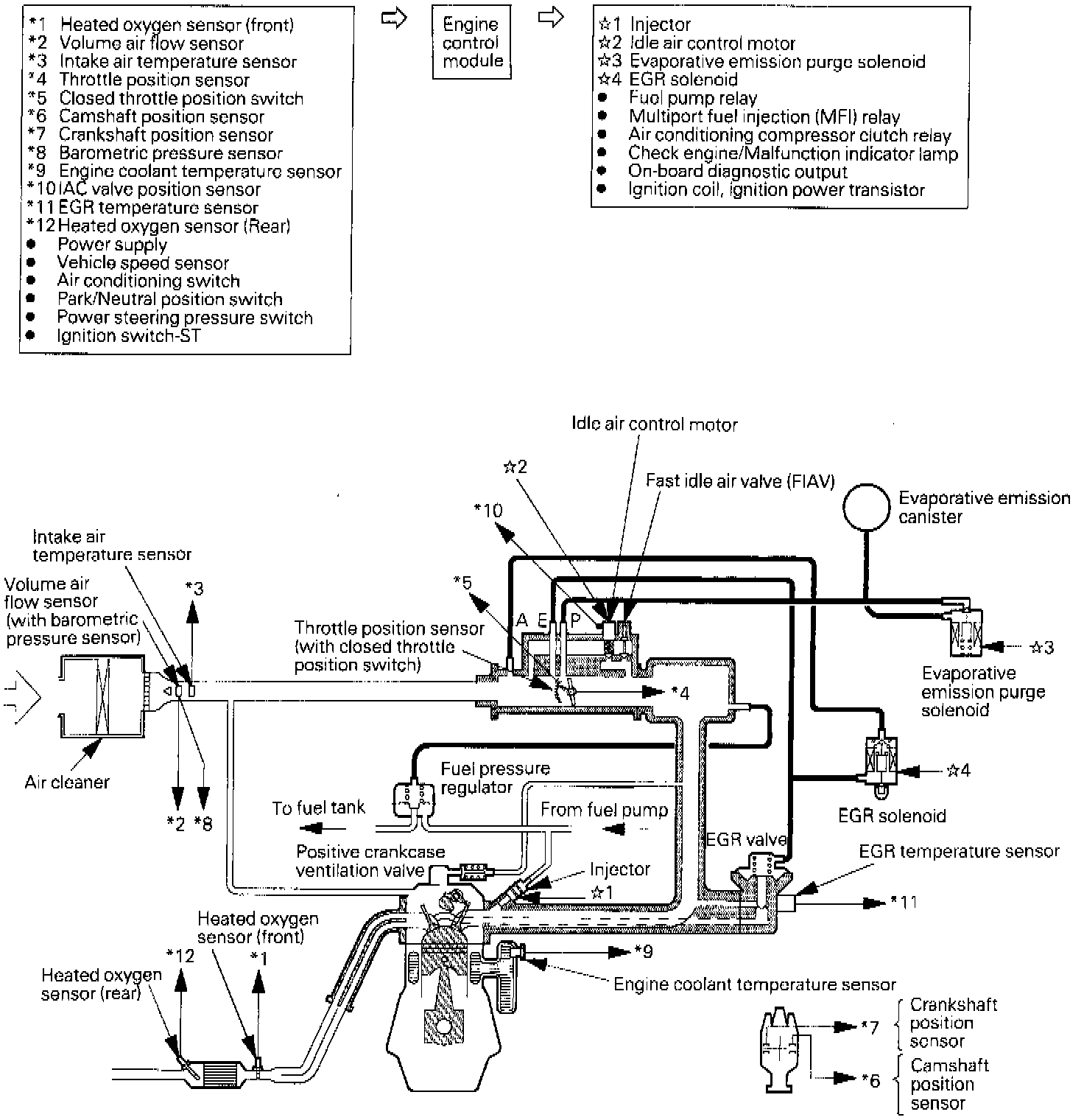
The multiport fuel injection (MFI) system consists of the sensors which detect the engine condition, the engine control module (ECM) which controls the engine on the basis of the sensor signals, and the actuators which operate under control of the ECM. The ECM controls the fuel injection, idle speed, ignition timing, etc. In addition, the ECM is provided with some diagnostic test modes (DTM) to facilitate troubleshooting in case of failure.
FUEL INJECTION CONTROL
The injector drive time and timing are controlled to supply the engine with the mixture at the most appropriate air-fuel ratio for the engine operating condition which changes constantly.
One injector is provided for the intake port of every cylinder.
Fuel is delivered under pressure by the fuel pump from the fuel tank and its pressure is regulated by the fuel pressure regulator. The fuel having its pressure regulated is distributed to each injector.
Normally, fuel injection takes place from cylinder to cylinder once every two revolutions of the crankshaft in the order of No.1, No.3, No.2 and No.4 cylinders. This is called sequential multiport fuel injection (SF1) control. When the engine is cold or it is operated under a heavy load, ECM goes to "open loop" control to enrich the mixture for maintenance of driveability. In normal operation, warm engine, the oxygen sensor signal is used to perform "closed loop" control, which controls the mixture so as to have the theoretical air fuel ratio best for purification performance of the three-way catalyst.
IDLE AIR CONTROL
The quantity of air bypassing the throttle valve is controlled in accordance with the change in the engine load while the engine is at idle.
In response to such condition as engine coolant temperature and air conditioning load, the ECM drives the AC motor to keep the engine at the preset target idling speed. Furthermore, when a load is recognized (i.e. A/C on) at idle the IAC motor is driven to control the quantity of throttle valve bypassing air meeting the load change.
IGNITION TIMING CONTROL
By stopping/flowing the primary current in the ignition coil through ON/OFF control of the ignition power transistor provided in the ignition primary circuit, the ignition timing is controlled so that ignition may take place at the most appropriate time for the operating condition of the engine.
The ignition timing is determined by the ECM in accordance with the engine speed, intake air quantity, engine coolant temperature, etc.
ON-BOARD DIAGNOSTIC (OBD) FUNCTION
^ When the sensor/actuator abnormality related to the emission control has been detected, the check engine/malfunction light illuminates to warn the driver.
^ Upon detection of the sensor/actuator abnormality, the diagnostic trouble code (DTC) corresponding to the abnormality item is output.
^ The RAM data about the sensor/actuator inside the ECM can be read through the scan tool. In addtion, it is possible to force-drive actuators under certain conditions.
OTHER CONTROL FUNCTIONS
^ Fuel Pump Control - When cranking or operating the engine, the fuel pump relay is turned ON to supply the fuel pump with power.
^ Air Conditioning Compressor clutch relay control - The air conditioning compressor clutch is controlled by the relay.
^ Purge Control -
^ EGR Control -