Curiosii for ever!: Car repair manuals for everyone.

Oxygen Sensor: Testing and Inspection

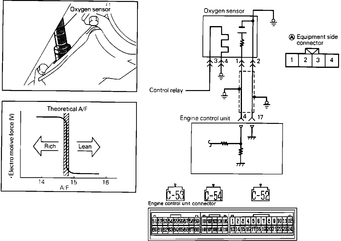
Oxygen Sensor Circuit:





To test the Oxygen Sensor, located in the exhaust manifold, proceed as follows.

O2 SENSOR TEST
1. Start and warm the engine until the coolant temperature exceeds 80°C (176°F).
2. Connect a volt meter with at least 10 megaohm resistance to the #1 terminal at the sensor (do not disconnect the connector).
3. Operate the engine at 4000 rpm and quickly lower the engine to idle.

Voltage:
Approximately 200mV or lower.

4. Operate the engine at idle and observe the volt meter.

Voltage:
Should vary between between 400 mV or lower and 600mV.

5. Operate the engine at 2000 rpm and observe the volt meter.

Voltage:
Should vary between between 400 mV or lower and 600mV.

6. Faulty results in the above test may be caused by:
a. Engine mechanical problems
b. Open or shorted wiring harness
c. Fuel pressure
d. Fuel mixture
7. Perform all tests before replacing the sensor.

O2 SENSOR HEATER TEST
1. Disconnect the O2 sensor connector.
2. Using an ohm meter, check for continuity between O2 sensor connector terminals 3 and 4.

Continuity:
Should exist

Osciloscope Test:





OSCILLOSCOPE TEST
1. Connect scope pickup probe to the sensor terminal 1.
2. Warm engine to operating temperature and keep it running at 2,000 RPM, check the waveform on the scope. If scope pattern is not as depicted in image, the sensor may be bad or there could be a fuel mixture problem. Refer to diagnosis by symptom for further system troubleshooting before replacing the assembly.

HARNESS TEST
1. Disconnect the oxygen sensor and the ECU connector.

2. Using an Ohmmeter, check for continuity between the ECU harness connector terminal 4 and the oxygen sensor harness connector terminal 1.

Continuity:
Should exist.

3. Using an Ohmmeter, check for continuity (short) to ground between the ECU harness connector terminal 4 and the oxygen sensor harness connector terminal 1.

Continuity:
Should not exist.

4. Using an Ohmmeter, check for continuity between the ECU harness connector terminal 17 and the oxygen sensor harness connector terminal 2.

Continuity:
Should exist.

5. Using an Ohmmeter, check for continuity between the oxygen sensor harness connector terminal 4 and ground.

Continuity:
Should exist.

If any of the previous tests produce unsatisfactory results, the harness will need to be repaired or replaced. Once repairs have been completed, clear the trouble codes and road test the vehicle to confirm that the repair has corrected the problem and the code doesn't return.

If the same trouble code reoccurs, it is possible that there is an intermittent failure of the component or the ECU. Check for looseness at all harness junctions and test for an intermittent failure.