Curiosii for ever!: Car repair manuals for everyone.

Test 9 - Power Transistor Testing

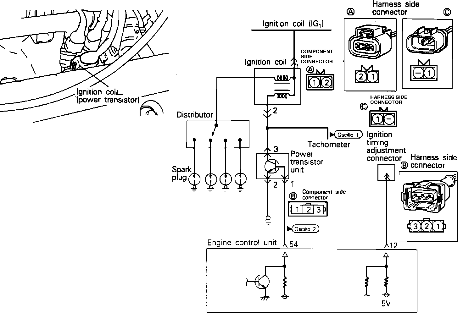
POWER TRANSISTOR CHECK



Power Transistor And Coil:







To test the Power Transistor, located on the intake manifold, using an analog type circuit tester and proceed as follows.

Component Test:






1. Disconnect the power transistor connector.
2. Connect a power supply of 1.5v (one dry cell) between power transistor terminals 2 (-) and 1 (+).
3. Check for continuity between terminals 3 (+) and 2 (-). There should be continuity.
4. Remove power from terminals 1 and 2.
5. Check for continuity between terminals 3 (+) and 2 (-). There should not be continuity.
6. If the Power Transistor fails any of these tests, replace the Power Transistor and retest.
7. If the Power Transistor passes above test see POWER TRANSISTOR CONTROL SIGNAL CHECK below.


POWER TRANSISTOR CONTROL SIGNAL CHECK

Oscilloscope Pattern:






1. Connect the power transistor connector. Crank engine or run at idle speed.
2. Connect the scope probe to terminal 1 of the power transistor connector and compare the signal to the pattern shown. If no scope is available use a high impedance voltmeter to check for a transistor switching signal from the Multi-Point Injection (MPI) controller to power transistor.
3. If no signal is found, check the crank angle sensor.
4. If a signal is found, check terminal 3 of the power transistor connector for a coil trigger signal.
5. If a coil trigger signal is found and there is still no coil secondary output, check coil negative terminal for signal. If not found , check wiring for short/open, repair and retest. If signal is found and there is still no coil secondary output, replace coil.