Curiosii for ever!: Car repair manuals for everyone.

Ignition Switch/System

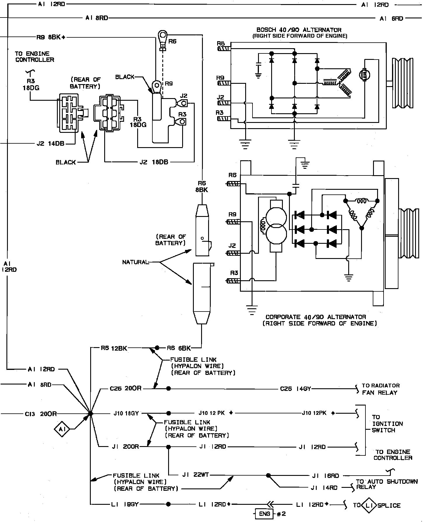
Charging, Ignition Switch & Starter System Wiring Circuit:



Charging, Ignition Switch & Starter System Wiring Circuit:



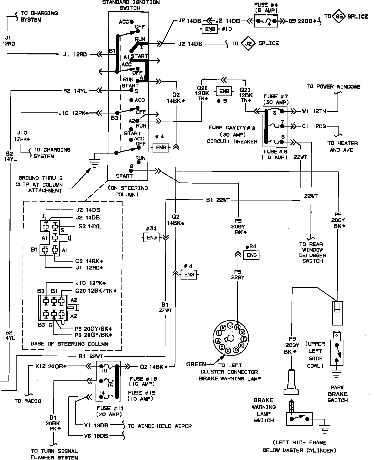
Charging, Ignition Switch & Starter System Wiring Circuit:



Charging, Ignition Switch & Starter System Wiring Circuit: