Curiosii for ever!
: Car repair manuals for everyone.
Home
>>
Dodge
>>
1988
>>
Lancer L4-153 2.5L SOHC
>>
Repair and Diagnosis
>>
Powertrain Management
>>
Ignition System
>>
Diagrams
>>
Electrical Diagrams
>>
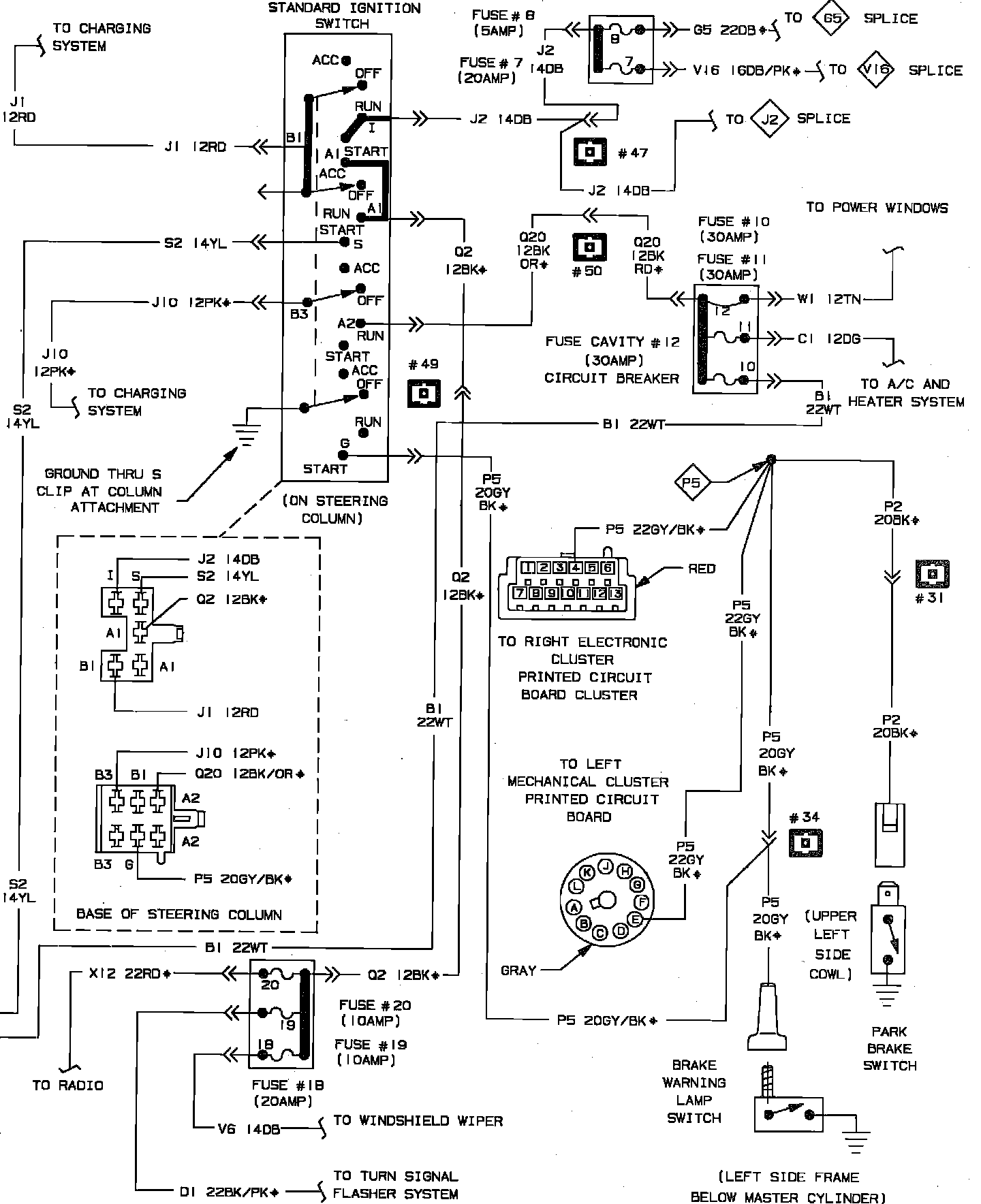
Ignition Switch/System
Ignition Switch/System
Ignition Switch & Starter System Wiring Circuit (Part 1 of 2):
Ignition Switch & Starter System Wiring Circuit (Part 2 of 2):