Curiosii for ever!: Car repair manuals for everyone.

General System Description

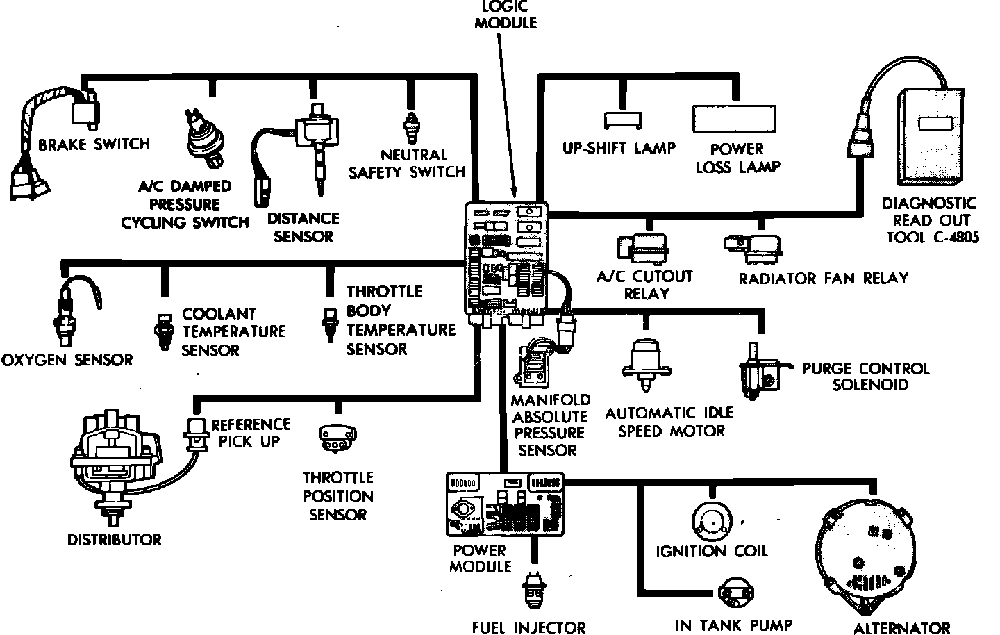
Fig. 1 Fuel injection system schematic. 1986---87 models:





1986-87
The electronic, single point fuel injection system used in 1986-87 models uses a pre-programmed ``Logic Module'' to control air/fuel mixtures delivered to the engine, ignition timing, idle speed, various emission control devices, the engine cooling fan and the charging system. The logic module monitors inputs from various engine and vehicle sensors, computes ideal operating parameters for the controlled subsystems based on these inputs, and controls operation of the subsystems. Sensors used to control system operations include: an exhaust gas oxygen sensor, Manifold Absolute Pressure (MAP) sensor, throttle position sensor, coolant and throttle body temperature sensors, distributor reference signal, vehicle distance sensor, and the neutral safety and A/C compressor clutch switches, Fig. 1.

All inputs to the logic module are converted to signals which are transmitted to the power module. These signals cause the power module to alter fuel injector delivery and/or ignition timing to maintain ideal air fuel mixtures and ignition timing for all vehicle operating conditions.

In addition, the logic module tests many of its input and output circuits, and if a fault is found in one of the monitored circuits information relating to the malfunction is stored in the module's memory. Information relating to monitored circuit malfunctions can be accessed by the technician through the instrument panel mounted power loss lamp, or by connecting a diagnostic read-out instrument to the system. Both access methods provide numerical type codes which relate to specific circuit malfunctions.