Curiosii for ever!: Car repair manuals for everyone.

Current Output Test

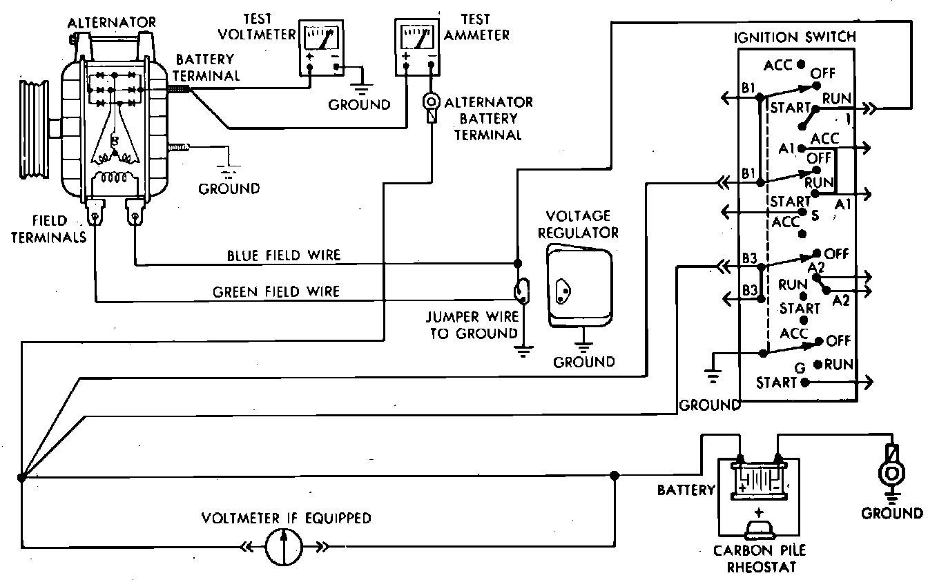
Fig. 8 Current output test. 1984---87 exc. units w/regulator in engine electronics:





When testing alternators except 100 and 114 amp units, use a 0---100 amp ammeter. When testing 100 and 114 amp alternators, use a 0---150 amp ammeter.
EXC. UNITS W/REGULATOR IN-ENGINE ELECTRONICS
1. Disconnect battery ground cable, complete test connections as shown and start engine and operate at idle. Immediately after starting, reduce engine speed to idle.
2. Adjust the carbon pile and engine speed in increments until a speed of 1250 RPM and 15 volts are obtained on all units except 100 and 114 amp alternators. On 100 and 114 amp alternators, obtain engine speed of 900 RPM and 13 volts. While increasing speed, do not allow voltage to exceed 16 volts.
3. Check ammeter reading. Output current should be within specifications.


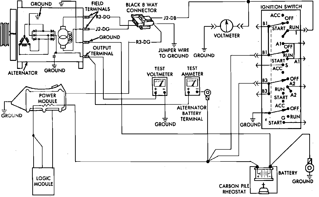
Fig. 9 Current output test. 1985---88 units w/regulator in engine electronics:





UNITS W/REGULATOR IN ENGINE ELECTRONICS
1. Disconnect battery ground cable and "Bat" lead from alternator output terminal.
2. Complete test connections as shown.
3. Remove air hose between power module and air cleaner, then the wiring harness electrical connector.
4. Connect a suitable jumper wire from wiring harness connector green wire terminal to ground. Do not connect blue J2 lead of wiring electrical connector to ground.
5. Connect battery ground cable, then start engine and operate at idle.
6. Adjust carbon pile rheostat and engine speed to obtain 15 volts at 1250 RPM. While increasing engine speed, do not allow voltage to exceed 16 volts.
7. If ammeter reading is not approximately that of alternator rating, repair or replace alternator.