Curiosii for ever!: Car repair manuals for everyone.

System Schematics

Airbag System:




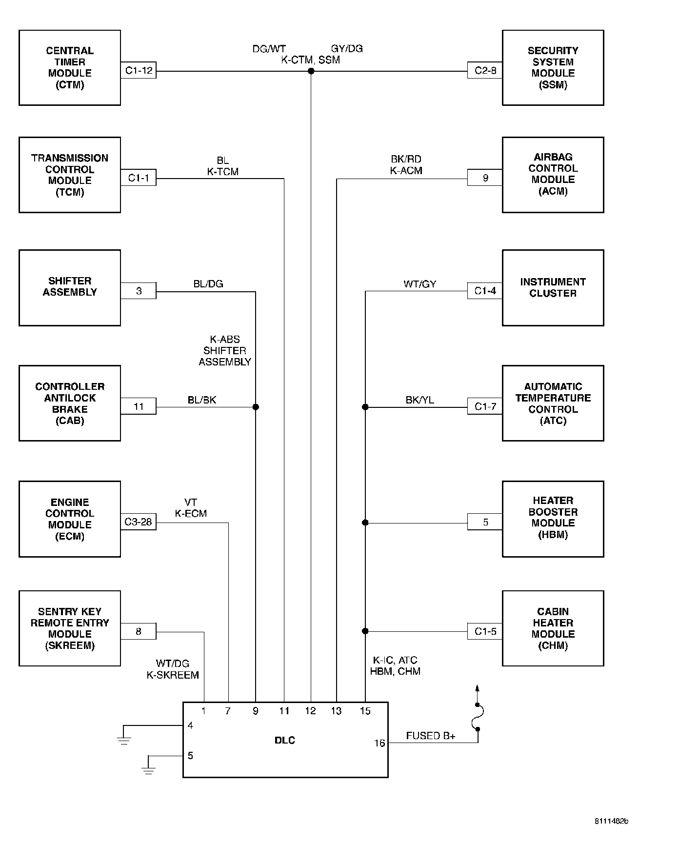
Communication K-Lines:




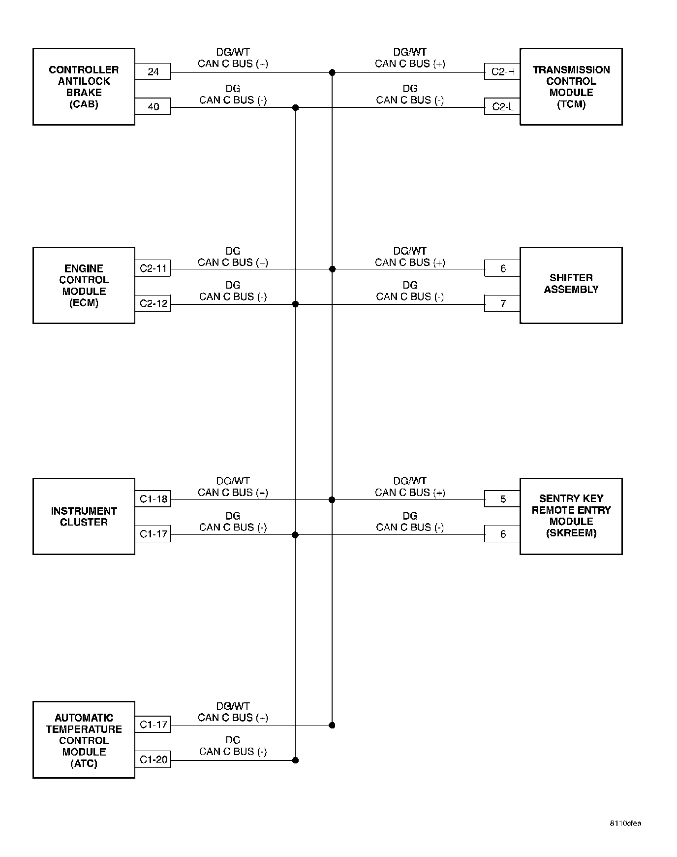
CAN BUS NETWORK:




Automatic Temperature Control (ATC):




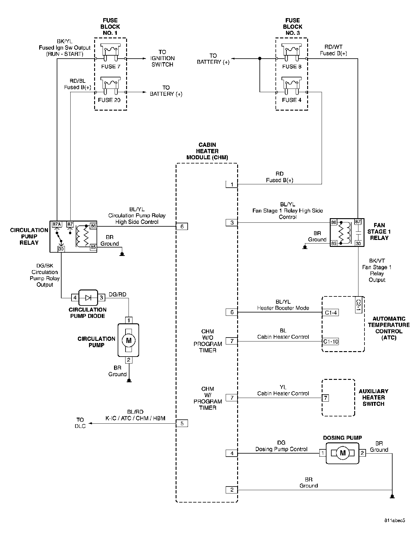
Cabin Heater Module (CHM):




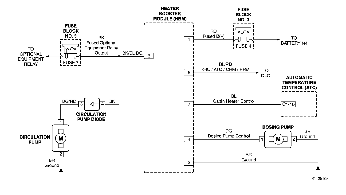
Heater Booster Module (HBM):




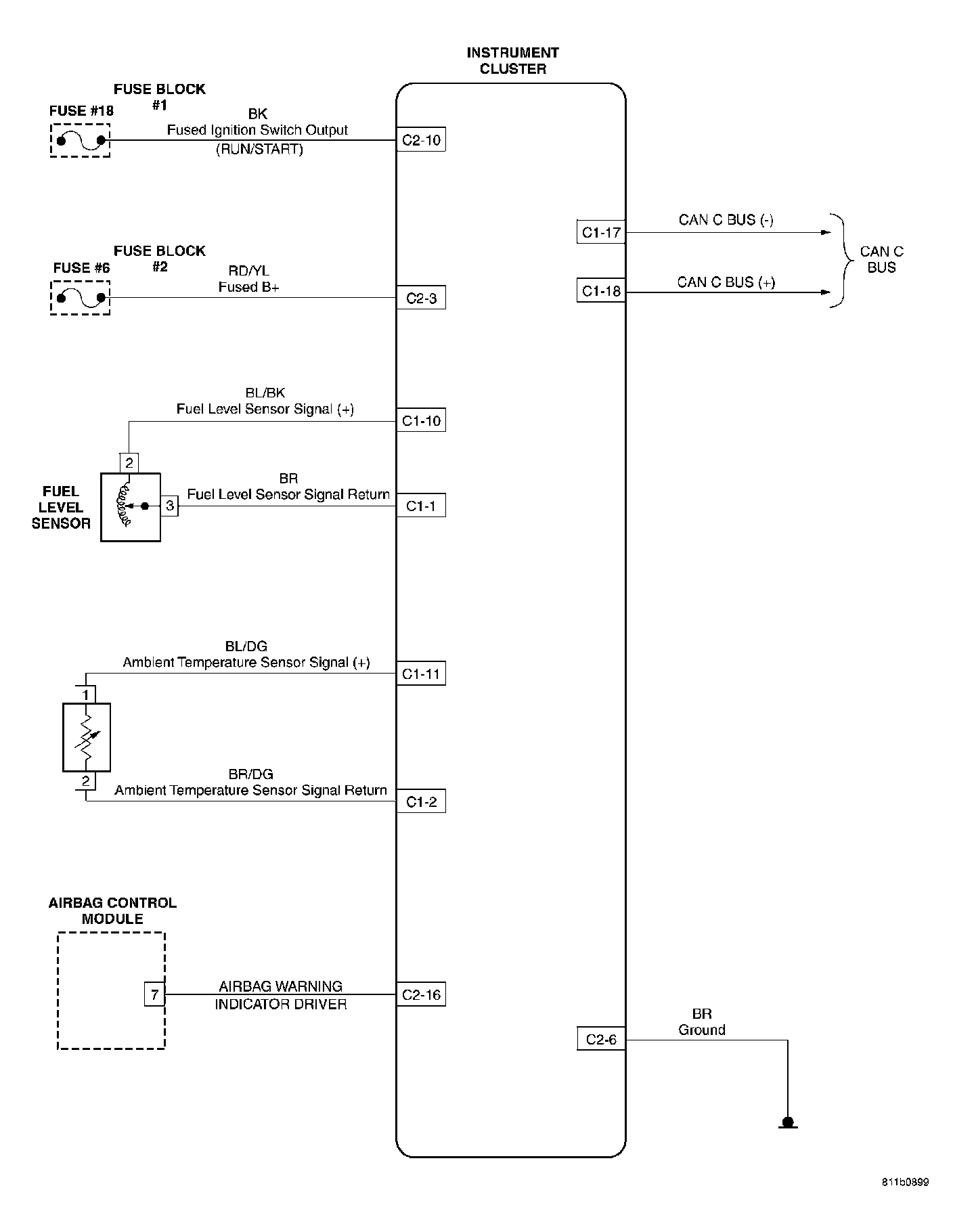
Instrument Cluster:




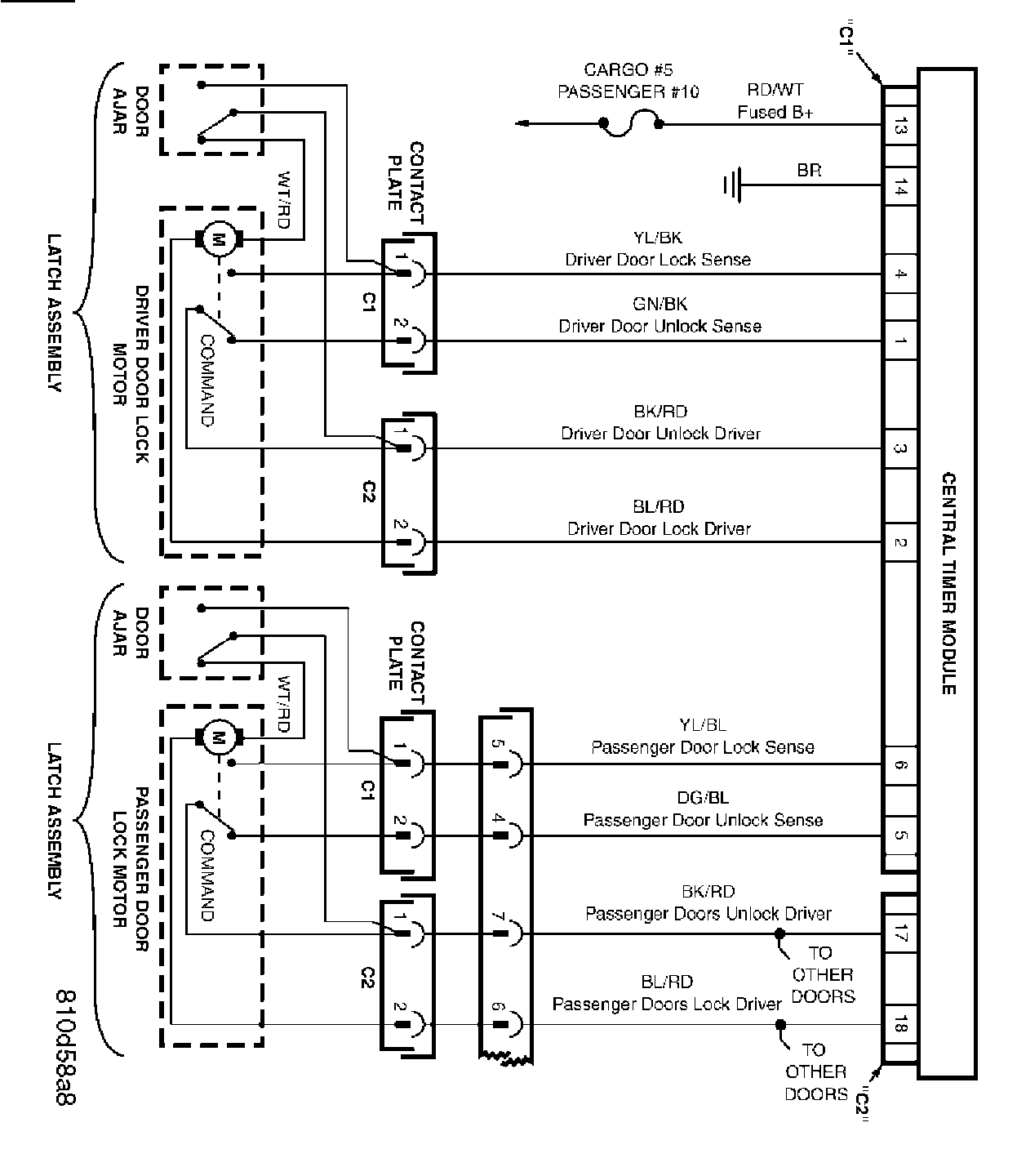
Front Doors:




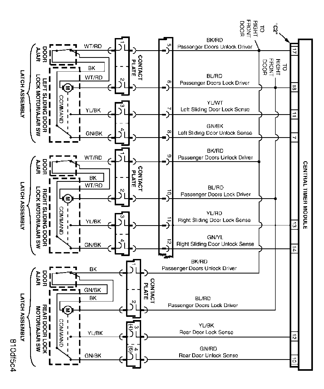
Sliding And Rear Doors:




Switch And Miscellaneous Circuits:




Vehicle Theft Security System: