Curiosii for ever!: Car repair manuals for everyone.

Computers and Control Systems: Description and Operation

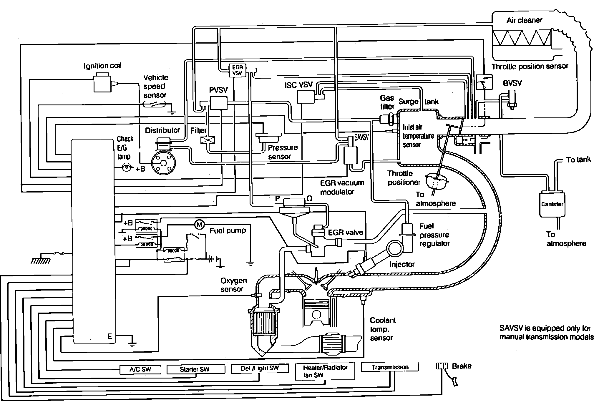
Fig. 4 ECU System Diagram.:






The Electronic Control Unit (ECU) controls the EFI system based on signals inputted from the various sensors. The Electronic Fuel Injection (EFI) system consists of three sub-systems: fuel, intake and control systems.

Besides this function, the ECU controls various functions such as fuel pump control, idle speed (ISC) vacuum switch valve (VSV) control, exhaust gas recirculation (EGR) VSV control, spark advance (SA) VSV control, barometric vacuum switch valve (PVSV) control, self-diagnosis function and fail-safe function.