Curiosii for ever!: Car repair manuals for everyone.

Computers and Control Systems: Description and Operation

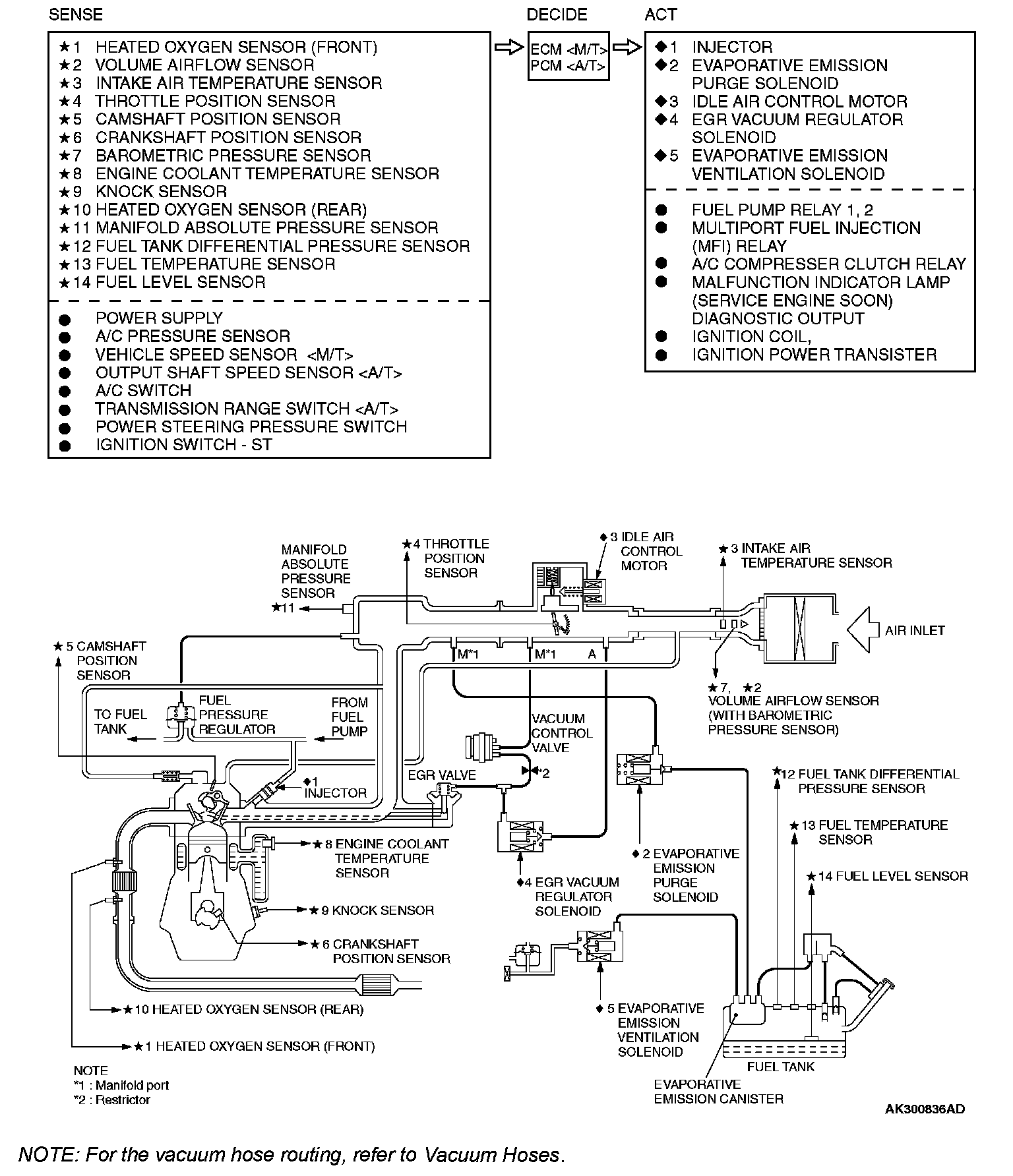
Multiport Fuel Injection (MFI) System Diagram:





GENERAL DESCRIPTION
The Multiport Fuel Injection System consists of sensors, actuators and the engine control module (ECM) or powertrain control module (PCM) . The sensors detect the engine condition. The module controls the system based on signals from these sensors. The actuators work under the control of the ECM or PCM . The ECM or PCM carries out activities such as fuel injection control, idle air control, and ignition timing control. In addition, the ECM or PCM is equipped with several diagnostic test modes which simplify troubleshooting when a problem develops.

FUEL INJECTION CONTROL
The ECM or PCM
controls injector drive times and injection timing to supply the optimum air/fuel mixture to the engine according to the continually-changing engine operation conditions. A single injector is mounted at the intake port of each cylinder. The fuel pump supplies pressurized fuel from the fuel tank to the fuel injectors. The fuel pressure regulator controls the fuel pressure. Thus, the regulated fuel is distributed to each injector. Fuel is normally injected for each cylinder every two rotations of the crankshaft. The firing order is 1-3-4-2. Each cylinder has a dedicated fuel injector. This is called "multiport." The ECM or PCM provides a richer air/fuel mixture by carrying out "open-loop" control when the engine is cold or running under high load conditions. Thus, engine performance is maintained. In addition, when the engine is under normal operating temperature after warming-up, the ECM or PCM controls the air/fuel mixture according to the heated oxygen sensor signal. This control is a "closed-loop" control. The closed-loop control achieves the theoretical air/fuel mixture ratio where the catalytic converter can obtain the maximum cleaning performance.

IDLE AIR CONTROL
The engine control module controls the amount of air that bypasses the throttle valve according to changes in idling conditions and engine load during idling. Thus, idle speed is kept at an optimum speed. The ECM or PCM drives the idle air control (IAC) motor according to engine coolant temperature, A/C, and other electrical load. Thus, idle speed is kept at an optimum speed. In addition, when the A/C switch is turned off and on while the engine is idling, the IAC motor adjusts the throttle valve bypass air amount. Thus, idle speed is maintained at constant speed regardless of various engine load conditions.

IGNITION TIMING CONTROL
The ignition power transistor located in the ignition primary circuit turns on and off to control primary current flow to the ignition coil. This maintains ignition timing at an optimum level regardless of various engine operating conditions. The ECM or PCM determines the ignition timing according to engine speed, intake air volume, engine coolant temperature, and atmospheric pressure.

DIAGNOSTIC TEST MODE
- When a fault is detected in any of the sensors or actuators related to emission control, the
Malfunction Indicator Lamp (SERVICE ENGINE SOON) illuminates to warn the driver.
- When a fault is detected in one of the sensors or actuators, a diagnostic trouble code corresponding to the fault is stored in the ECM or PCM .
- The RAM data inside the ECM or PCM
that is related to the sensors and actuators can be read with the scan tool. In addition, the actuators can be controlled by the scan tool MB991502 (MUT-II) under certain circumstances.

OTHER CONTROL FUNCTIONS
-
Fuel Pump Control
Turns the fuel pump relay ON so that current is supplied to the fuel pump while the engine is cranking or running.
- A/C Compressor Clutch Relay Control
Turns the compressor clutch of the A/C ON and OFF.
- Fan Relay Control
The radiator fan and condenser fan speeds are controlled in response to the engine coolant temperature and vehicle speed.
- Generator Output Current Control
Prevents generator output current from increasing suddenly and idle speed from dropping at times such as when the headlights are turned on.
- Evaporative Emission Purge Control
(Refer to Emission Control System Evaporative Emission System General Information.)
- EGR Control
(Refer to Emission Control System Exhaust Gas Recirculation (EGR) System General Information.)