Curiosii for ever!
: Car repair manuals for everyone.
Home
>>
Chrysler
>>
2003
>>
Sebring Coupe V6-3.0L VIN H
>>
Repair and Diagnosis
>>
Powertrain Management
>>
Computers and Control Systems
>>
Diagrams
Computers and Control Systems: Diagrams
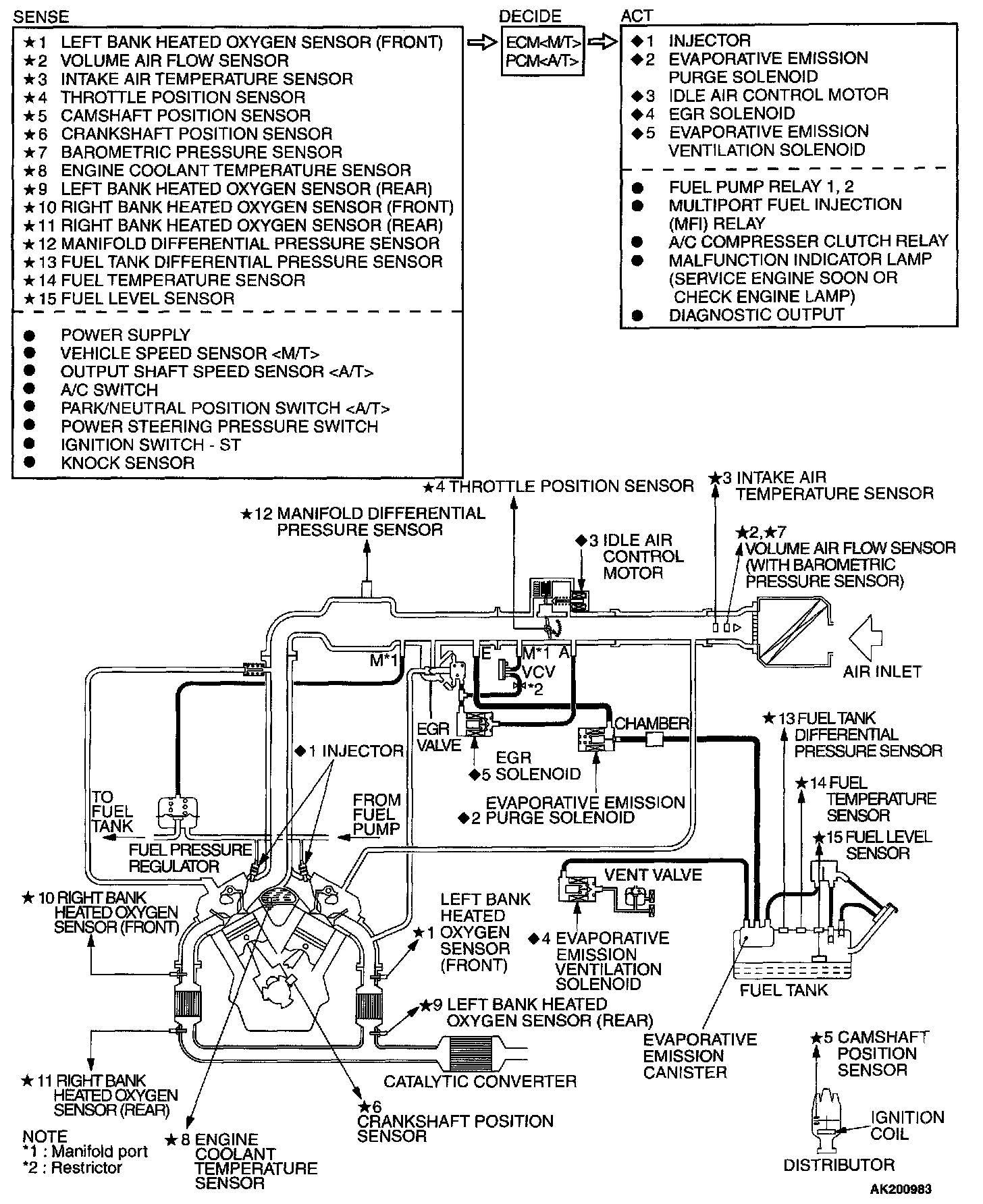
Multiport Fuel Injection (MFI) System Diagram: