Curiosii for ever!
: Car repair manuals for everyone.
Home
>>
Chrysler
>>
2003
>>
Sebring Coupe L4-2.4L VIN G
>>
Repair and Diagnosis
>>
Powertrain Management
>>
Computers and Control Systems
>>
Diagrams
Computers and Control Systems: Diagrams
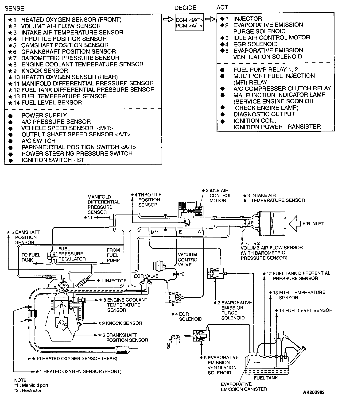
Multiport Fuel Injection (MFI) System Diagram: