Curiosii for ever!
: Car repair manuals for everyone.
Home
>>
Chrysler
>>
2001
>>
Sebring Convertible V6-2.7L VIN U
>>
Repair and Diagnosis
>>
Diagrams
>>
Electrical Diagrams
>>
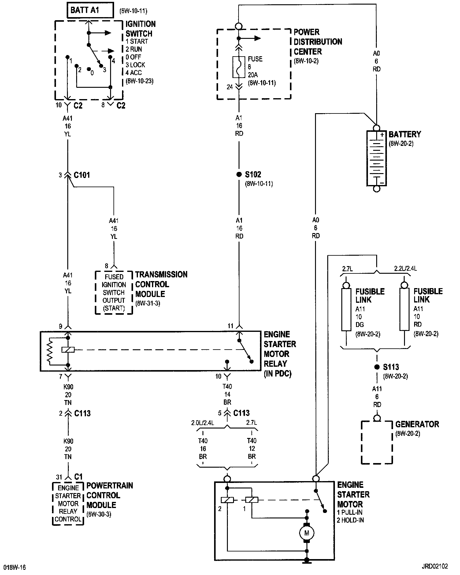
Starting System
Starting System
8w-21-2:
NOTE:
To view sheets referred to in these diagrams, see
Complete Body and Chassis Diagrams
Electrical Diagrams