Curiosii for ever!
: Car repair manuals for everyone.
Home
>>
Chrysler
>>
2001
>>
Neon (CANADA) L4-2.0L
>>
Repair and Diagnosis
>>
Diagrams
>>
Fluid Diagrams
>>
Automatic Transmission/Transaxle
Automatic Transmission/Transaxle
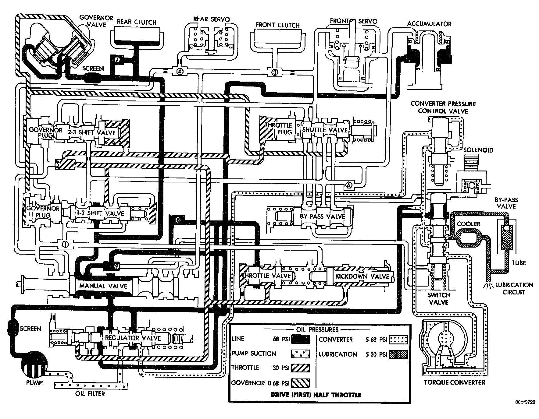
Drive (First) Half Throttle
Drive (Second) Half Throttle
Drive (Third) Not Locked Up
rive (Third) Locked Up
Drive (Kickdown) Part Throttle
Second (Manual) Closed Throttle
Low (Manual) Closed Throttle
Reverse