Curiosii for ever!
: Car repair manuals for everyone.
Home
>>
Chrysler
>>
1995
>>
Cirrus V6-2.5L VIN H
>>
Repair and Diagnosis
>>
Diagrams
>>
Electrical Diagrams
>>
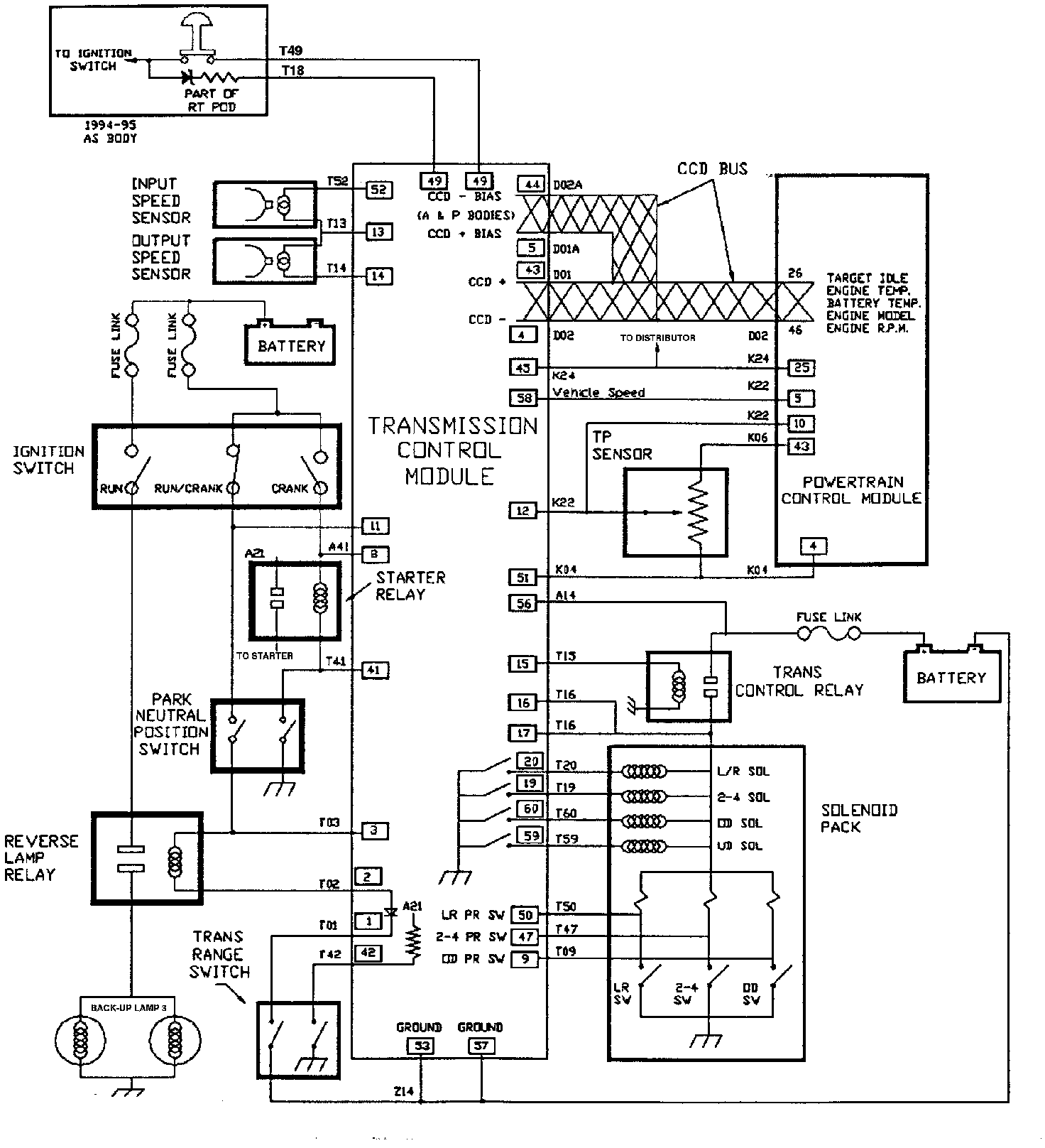
Control Module, A/T
Control Module, A/T
Transmission Control Schematic: