Curiosii for ever!
: Car repair manuals for everyone.
Home
>>
Chrysler
>>
1993
>>
Lebaron Convertible L4-135 2.2L DOHC Turbo
>>
Repair and Diagnosis
>>
Diagrams
>>
Connector Views
>>
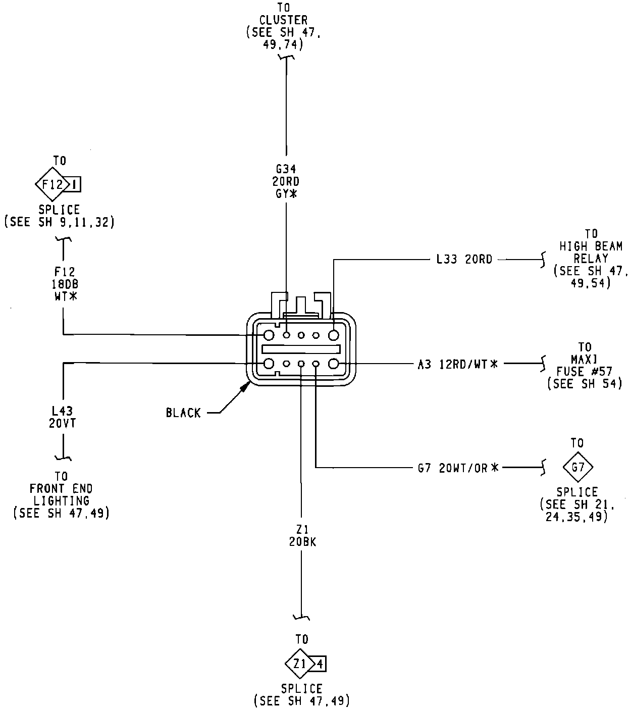
Daytime Running Lamp Control Unit
Daytime Running Lamp Control Unit