Curiosii for ever!: Car repair manuals for everyone.

System Description

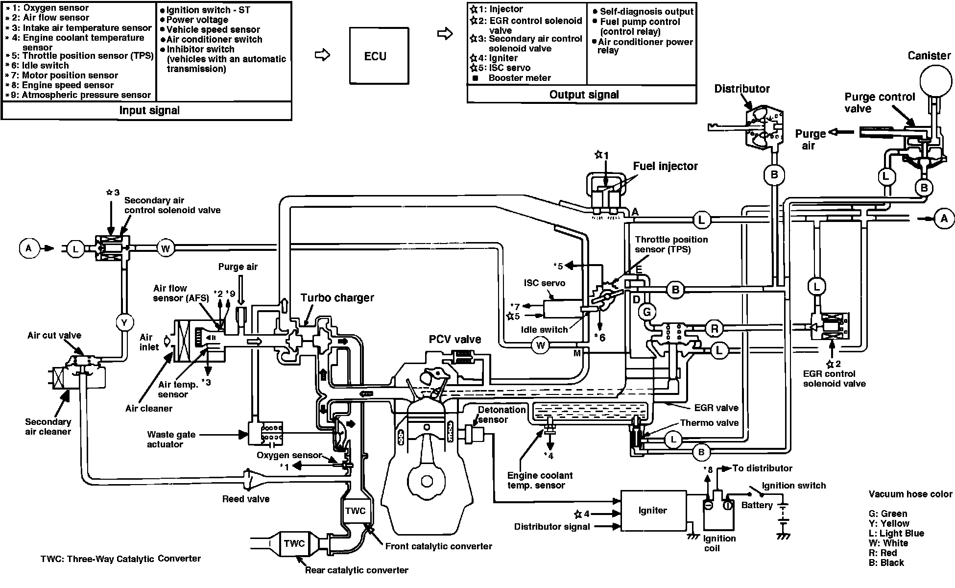
Fig. 3 Electronic control injection system diagram. 1987-89 Conquest less intercooler:




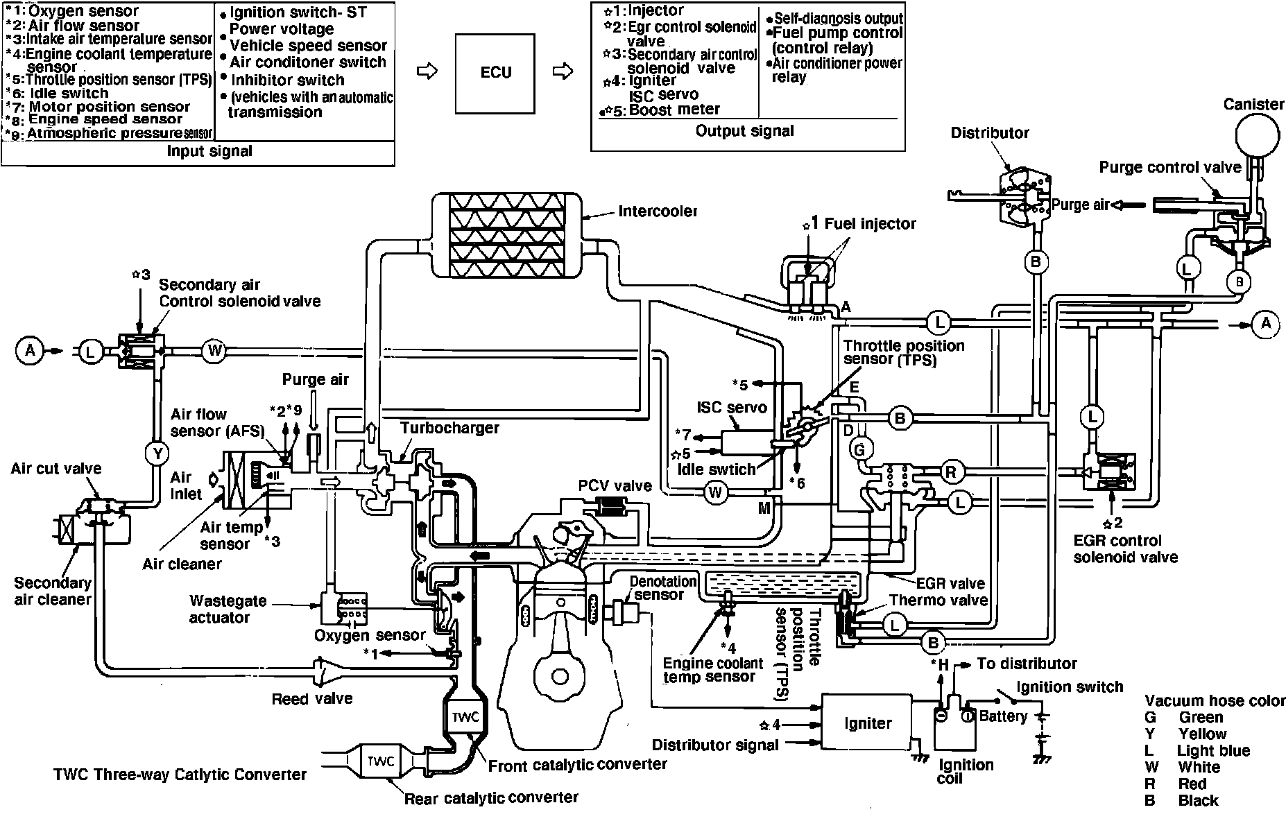
Fig. 4 Electronic control injection system diagram. 1987-89 Conquest with intercooler:





The Electronically Controlled Injection System (ECI), Figs. 3 and 4. used on 1600cc and 2600cc turbocharged engines, is a computer controlled, dual point fuel injection system which provides a precise fuel/air ratio under all driving conditions. The system utilizes a pre-programmed electronic control unit (ECU), to regulate ignition timing, idle speed, emission devices and fuel/air ratio. Various sensors and switches located throughout the engine compartment provide information to the ECU. This system also incorporates a self diagnosis function which monitors various parameters for proper operation.