Curiosii for ever!
: Car repair manuals for everyone.
Home
>>
Chevy Truck
>>
2012
>>
Suburban 2WD V8-6.0L
>>
Repair and Diagnosis
>>
Diagrams
>>
Electrical Diagrams
>>
Locks
>>
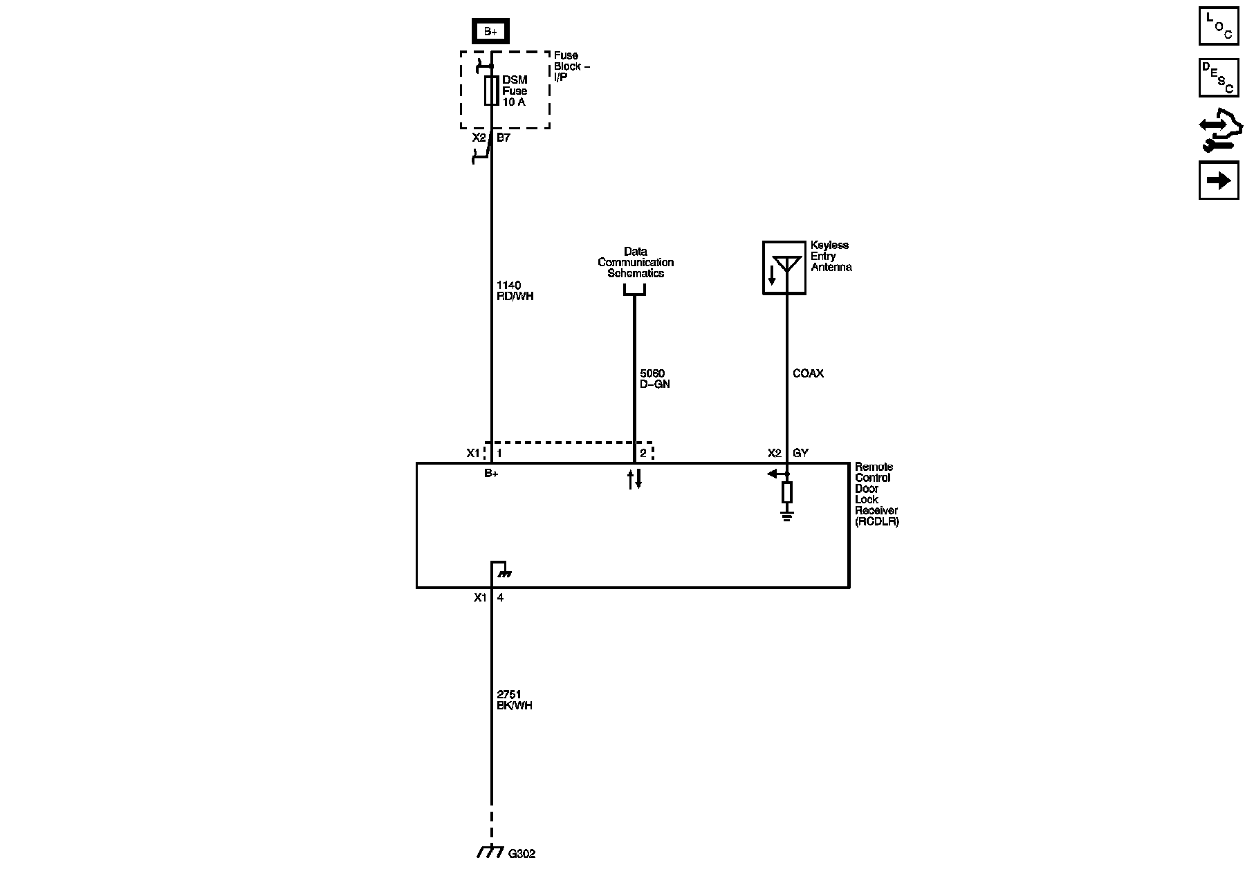
Keyless Entry Transmitter
Keyless Entry Transmitter
Remote Function Schematics
Keyless Entry
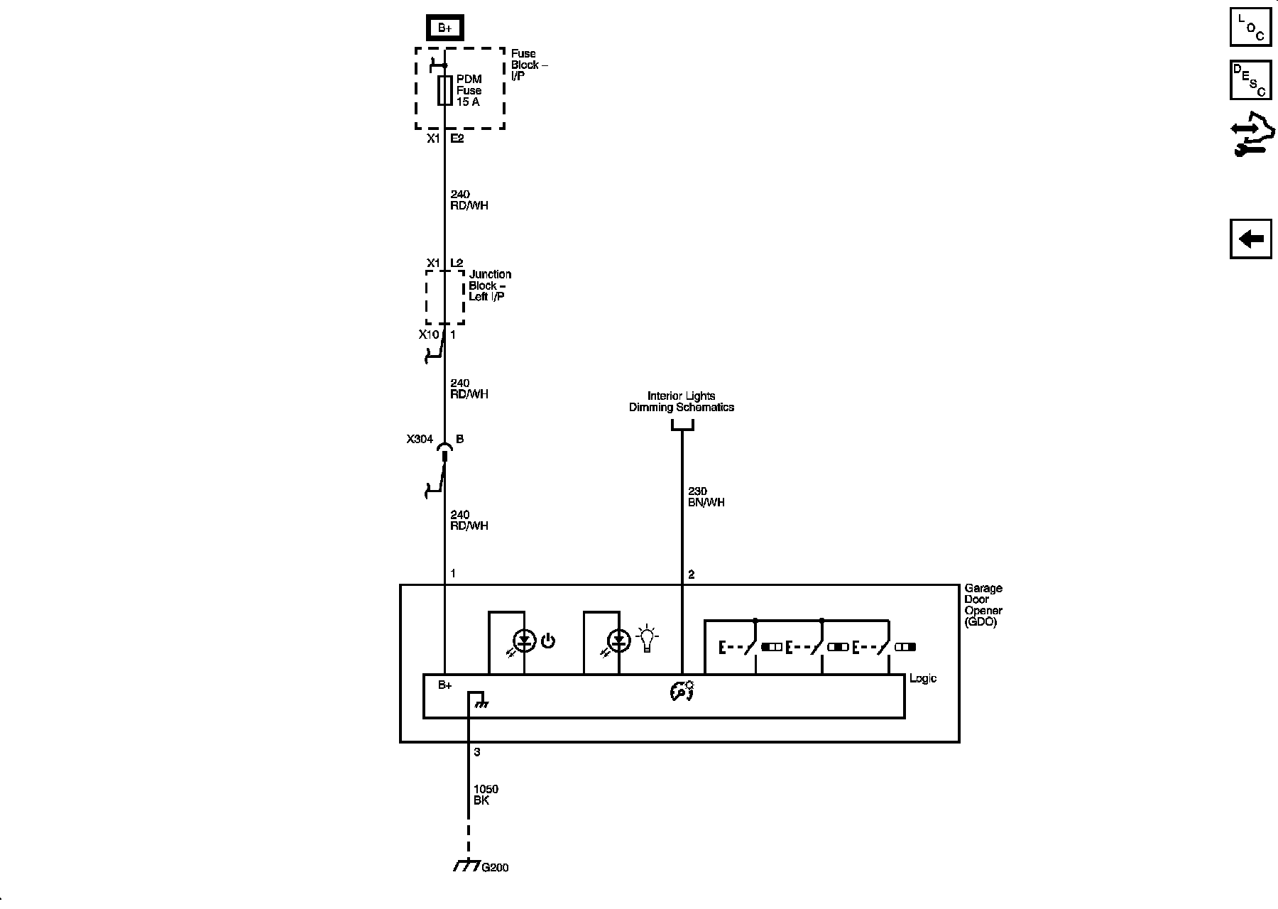
Garage Door Opener