Curiosii for ever!: Car repair manuals for everyone.

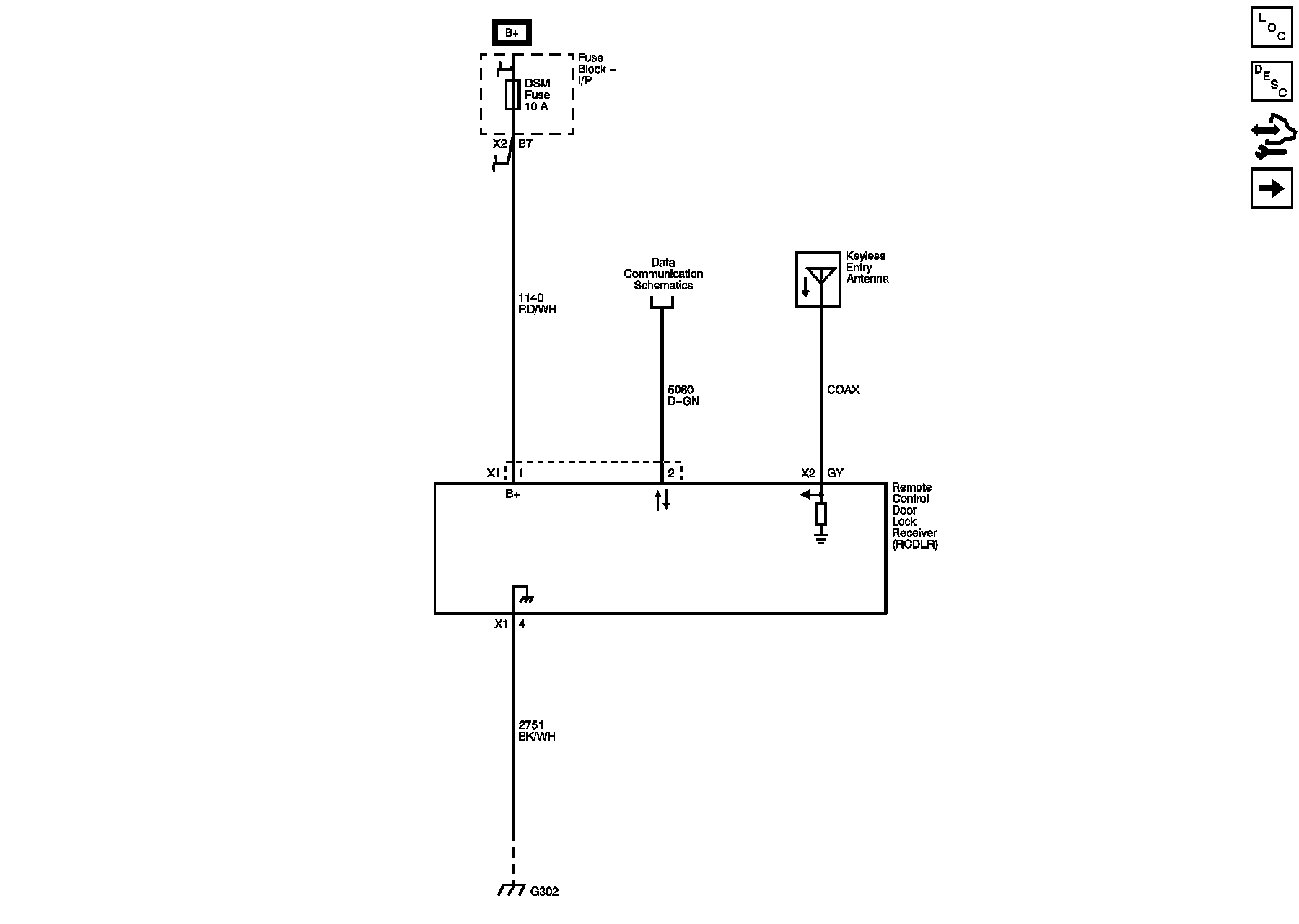
Keyless Entry Transmitter




Remote Function Schematics

Keyless Entry





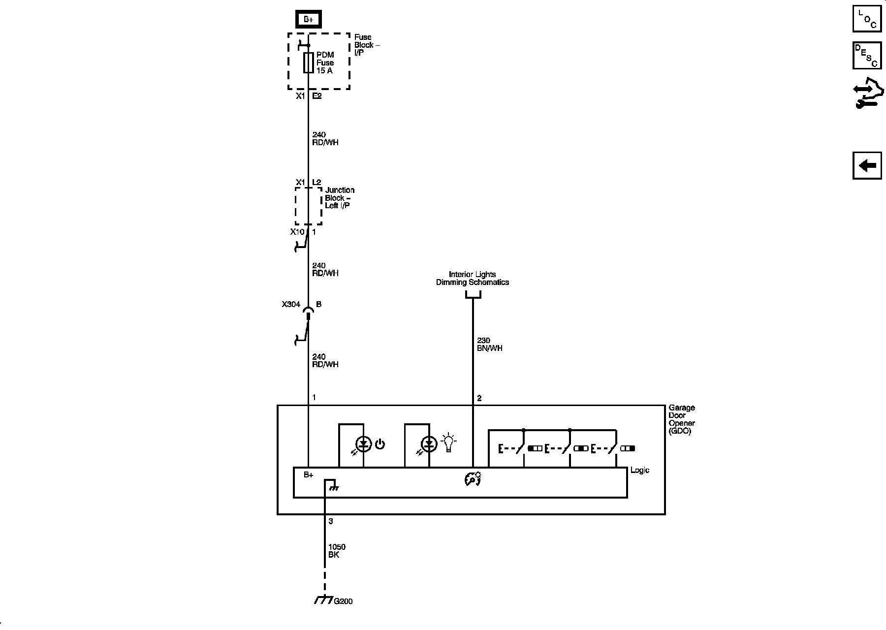
Garage Door Opener