Curiosii for ever!: Car repair manuals for everyone.

Fuel System Description




Fuel System Description

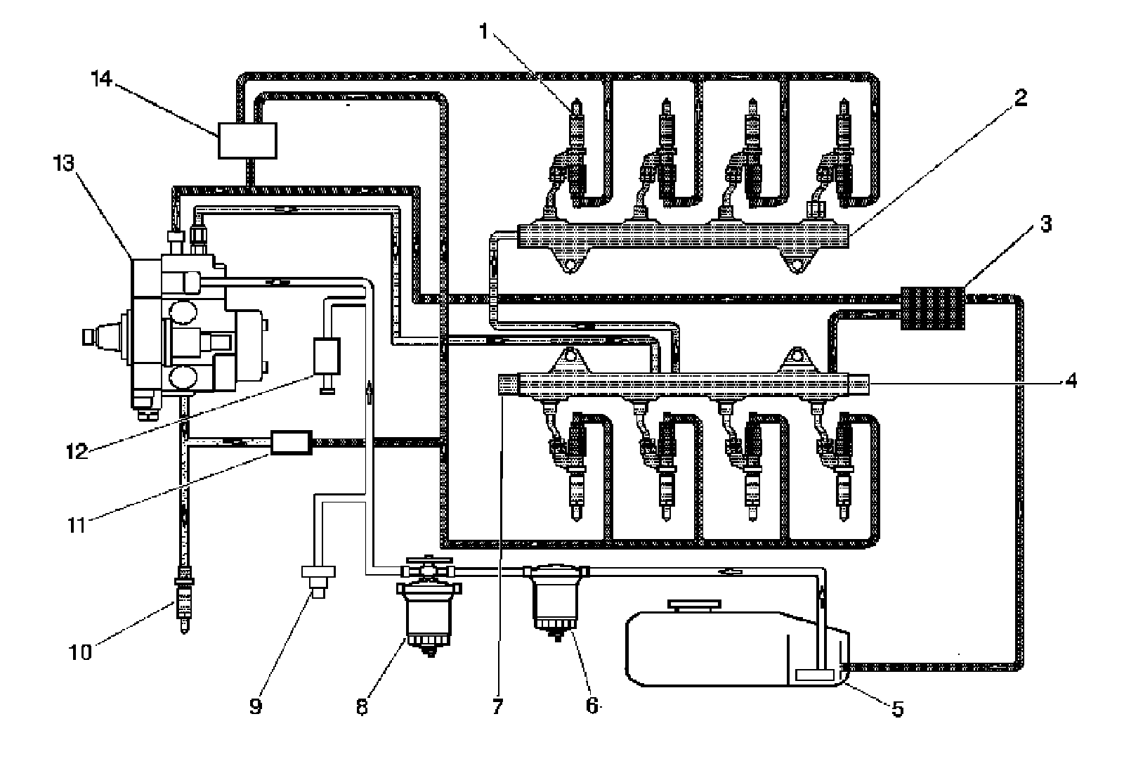
Fuel Injection Line Routing





The fuel tank (5) stores the fuel supply. A mechanical fuel injection pump (13), located below the engine intake, includes the fuel supply pump and the high-pressure pump. Fuel is drawn through the diesel fuel conditioning module (8), which combines a water separator, hand operated fuel prime pump, filter element and then through a fuel filter vacuum switch (9) to the fuel injection pump. The engine control module (ECM) controls the fuel pump pressures by using two fuel pressure regulators, fuel pressure regulator 1 is located on top of the fuel injection pump and fuel pressure regulator 2 (7) is located on a fuel rail (2). The fuel pressure sensor (4) provides a voltage signal to the ECM to indicated fuel rail pressures. The high pressure fuel is supplied to the fuel injectors (1) through separate high pressure pipes. The fuel injectors supply fuel directly to the combustion chambers of the engine. The fuel that is not injected into the combustion chamber is used to help lubricate and cool the injector and is routed back to the fuel tank. The fuel injector return line pressure regulator (14) maintains fuel pressure on the return side of the fuel injectors. This is required for proper fuel injector operation. In the event the vehicle runs out of fuel a check valve (11) in the indirect fuel injector (10) supply line opens and the fuel supply pump back fills the return side with fuel.

Fuel Tank





The fuel tanks store the fuel supply. The primary fuel tank is located on the left side of the vehicle. The fuel tanks are each held in place by 2 metal straps (2) that attach to the frame. The fuel tanks are molded from high density polyethylene.

Fuel Filler Cap





The fuel filler cap has a torque-limiting device that prevents the cap from being over tightened. To install , turn the cap clockwise until you hear audible clicks. This indicates that the cap is fully seated.

Fuel Sender Assembly





The fuel sender assembly is mounted in the fuel tank and consists of a fuel strainer (2) and a fuel level sensor (1).

Fuel Strainer

The fuel strainer is made of woven plastic. The functions of the fuel strainer are to filter contaminants and to wick fuel. The fuel strainer is self-cleaning and normally requires no maintenance. Fuel stoppage at this point indicates that the fuel tank contains an abnormal amount of sediment.

Fuel Level Sensor

The fuel level sensor consists of a float, a wire float arm, and a ceramic resistor card. The position of the float arm indicates the fuel level. The fuel level sensor contains a variable resistor which changes resistance in correspondence with the amount of fuel in the fuel tank. The engine control module (ECM) sends the fuel level information via the class 2 circuit to the instrument panel cluster. This information is used for the instrument panel (I/P) fuel gauge and the low fuel warning indicator, if applicable. The ECM also monitors the fuel level input for various diagnostics.

Quick-Connect Fittings

Quick-connect fittings provide a simplified means of installing and connecting fuel system components. The fittings consist of a unique female connector and a compatible male pipe end. O-rings, located inside the female connector, provide the fuel seal. Integral locking tabs inside the female connector hold the fittings together.

Fuel Pipe O-Rings

O-rings seal the connections in the fuel system. Fuel system O-ring seals are made of special material. Service the O-ring seals with the correct service part.

Fuel Feed and Return Pipes

The fuel feed pipe carries fuel from the fuel tank to the fuel injector control module. The fuel return pipe carries fuel from the fuel rail assemblies back to the fuel tank. The fuel pipes consist of 2 sections:

* The rear fuel pipe assemblies are located from the top of the fuel tank to the chassis fuel pipes. The rear fuel pipes are constructed of steel with sections of rubber hose covered with braiding.
* The chassis fuel pipes are located under the vehicle and connect the rear fuel pipes to the fuel rail pipes. These pipes are constructed of steel with sections of rubber hose covered with braiding.

Fuel Conditioning Module





The fuel conditioning module is located on the right side frame rail and consists of a fuel filter (1), water in fuel sensor and electric fuel priming pump. Fuel from the tank or return line system is drawn through the conditioning module by the fuel injection pump. Some return line fuel from the fuel rail is cycled back through the conditioning module to heat the incoming fuel.

Fuel Filter

The paper filter element traps particles in the fuel that may damage the fuel injection system. A CHANGE FUEL FILTER will appear on the driver information center when a fuel filter change is required. The fuel filter life monitor uses two control paths consistent with driving conditions. The primary control is based on the accumulated fuel burned, and the secondary control is based on the fuel rail deviations and high pressure pump duty cycle. If the fuel has been contaminated with water or other contaminates, the monitor will see erratic system corrections and display the message or warning lamp. If the fuel filter is not changed when the message or warning light is displayed, then a fuel restriction could occur and cause other diagnostics to fail. The filter life monitor does not drive the diagnostics, but is a result of the restriction. You must reset the fuel filter life monitor after each fuel filter change. It will not reset itself. Resetting the filter monitor without changing the filter will cause the fuel filter monitor to be inaccurate until the next fuel filter change and reset.

Water in Fuel Sensor

The Water In Fuel Sensor is located at the bottom of the diesel fuel conditioning module. It is an electrical contact switch that closes when the float arm of the switch rises above the acceptable level of water in the fuel filter. The engine control module (ECM) monitors the voltage on the signal circuit of the water in fuel switch. When the water in fuel switch closes the circuit the ECM detects low voltage on the signal circuit and sends a serial data message to the instrument panel cluster to display the WATER IN FUEL SERVICE REQUIRED message.

Fuel Priming Pump

An electric fuel prime pump supplies fuel to low pressure fuel system. The fuel pump is used to prime the fuel system after changing the fuel filter or servicing the fuel system. This fuel pump is powered by the fuel pump relay that is controlled by the engine control module (ECM). The pump is part of the diesel fuel conditioning module assembly. The module assembly is located under the vehicle forward of the fuel tank.

Fuel Pressure Vacuum Switch

The fuel filter pressure switch is a normally closed switch located next to the fuel conditioning module. If fuel supply line vacuum reaches greater than 14 in Hg the switch will open. The engine control module (ECM) monitors the voltage on the fuel filter pressure switch signal circuit and will send a serial data message to the instrument panel cluster to display the FUEL FILTER RESTRICTED message.

Fuel Temperature Sensor 1

The fuel temperature sensor 1 is a thermistor that is located in the back of the fuel injection pump. The ECM monitors the fuel temperature sensor signal circuit in order to calculate the temperature of the fuel entering the engine fuel rail.

Fuel Temperature Sensor 2

The fuel temperature sensor 2 also referred as the fuel rail temperature sensor, is a thermistor that is located in the return line near the quick-connect fittings. The ECM monitors the fuel rail temperature sensor signal circuit in order to calculate the temperature of the fuel leaving the engine fuel rail.

Fuel Injection Pump





The high pressure fuel pump is a mechanical high pressure pump. The high pressure fuel pump is located below the intake manifold. Fuel is pumped to the fuel rails at a specified pressure. Fuel pressure is regulated by a valve on the inlet of the fuel pump and one on the fuel rail, both are controlled by the engine control module (ECM). Excess fuel from the high pressure fuel pump returns to the fuel tank through the fuel return pipe.

Indirect Fuel Injector

The indirect fuel injector is located on the right side cylinder head. The indirect fuel injector is used to inject fuel into the exhaust system to generate the required heat needed by the exhaust aftertreatment to function properly and helps to extend engine oil life.

Fuel Rail and Pipes

The left and right fuel rail assemblies attach to the cylinder heads. The fuel rail assemblies distribute pressurized fuel to the fuel injectors through the fuel lines.

Fuel Pressure Regulators

The engine control module (ECM) controls the fuel rail pressure using two pulse width modulated fuel rail pressure regulators. Fuel pressure regulator 1 is located on the fuel injection pump and meters the amount of fuel that enters the high pressure side of the pump. From the high pressure pump, the fuel moves to the two fuel rails through a high pressure metal line. The fuel rails distributes high pressure fuel to all 8 fuel injectors. The ECM varies the pulse width modulated voltage to the fuel pressure regulator 2 to relieve excessive fuel pressure which returns to the fuel tank. When the ignition is OFF, fuel pressure regulator 2 opens to bleed off the pressure in the fuel rail.

The ECM controls fuel pressure in three different operating modes. The ECM commands fuel pressure regulator 2 to control fuel pressure at idle and commands fuel pressure regulator 1 to control fuel pressure when engine speeds are above 1700 RPM. Under certain conditions both regulators are used to control fuel pressure.

Fuel Injectors

The fuel injectors are located above each cylinder and deliver fuel directly into the cylinder. Each injector has a high pressure fuel pipe from the fuel rail and a return line.

The engine control module (ECM) supplies a high voltage supply circuit and a high voltage control circuit for each fuel injector. The injector high voltage supply circuit and the high voltage control circuit are both controlled by the ECM. The ECM energizes each fuel injector by grounding the control circuit and supplying each fuel injector with up to 250 V and 20 amps on the voltage supply circuit to activate the Piezo type fuel injectors. This is controlled by boost capacitors in the ECM. During the 250 V boost phase, the capacitor is used to charge the injector piezo stack, allowing for injector opening. The injector is then held open with this high voltage. At the end of the injection event the ECM closes the injector by discharging the injector piezo stack.

Return Line Pressure Regulator

The fuel injector return line pressure regulator maintains 4-11 bar (58-158 psi) of fuel pressure on the return side of the fuel injectors. This is required for proper fuel injector operation. This return side pressure also supplies the indirect fuel injector with fuel during engine operation. In the event the vehicle runs out of fuel a check valve in the return line opens and the fuel supply pump back fills the return side with fuel.