Curiosii for ever!: Car repair manuals for everyone.

Body Control Systems



Body Control System Schematics

BCM Module Power and Ground






BCM Controlled/Monitored Subsystem References - 1 of 3






BCM Controlled/Monitored Subsystem References - 2 of 3






BCM Controlled/Monitored Subsystem References - 3 of 3






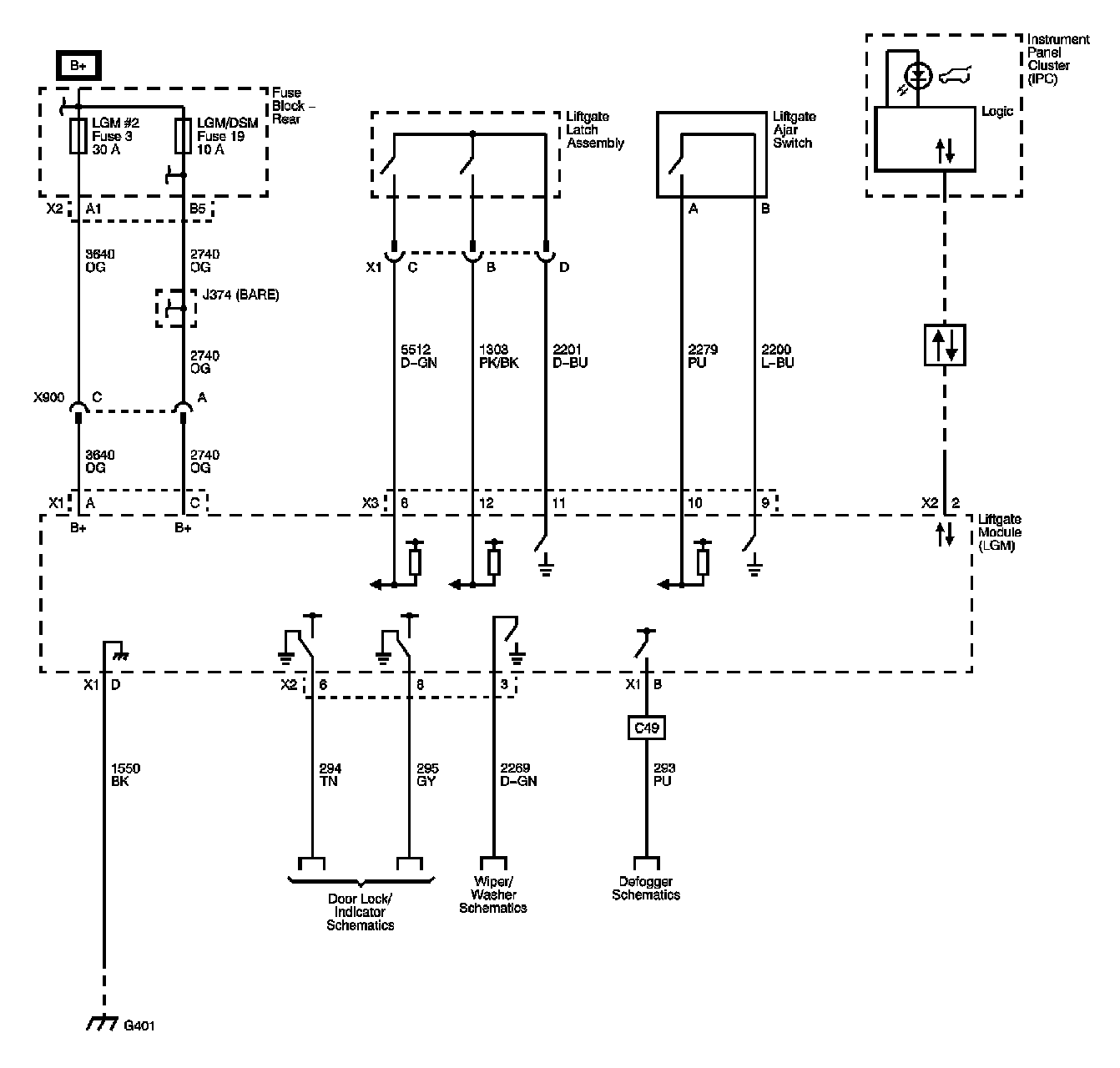
Liftgate Module






Locations: The locations for the Connectors, Grounds, Splices, and Grommets shown within these diagrams can be found via their numbers at Vehicle Locations. Locations