Curiosii for ever!: Car repair manuals for everyone.

System Diagram



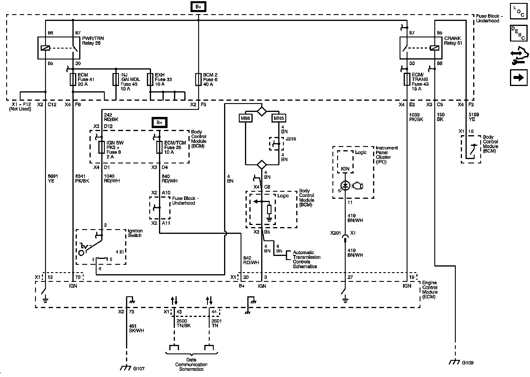
Engine Controls Schematics

Power, Ground, MIL, and DLC

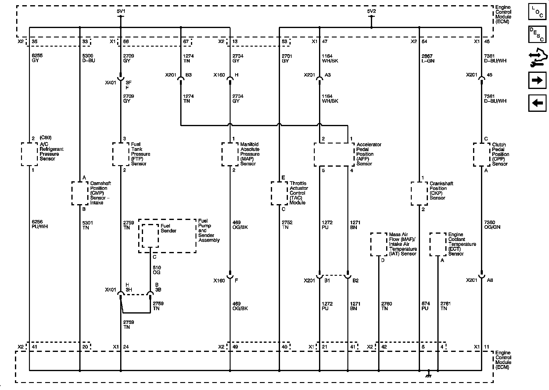
Engine Control Diagram 1:






Engine Data Sensors - 5-Volt and Low References

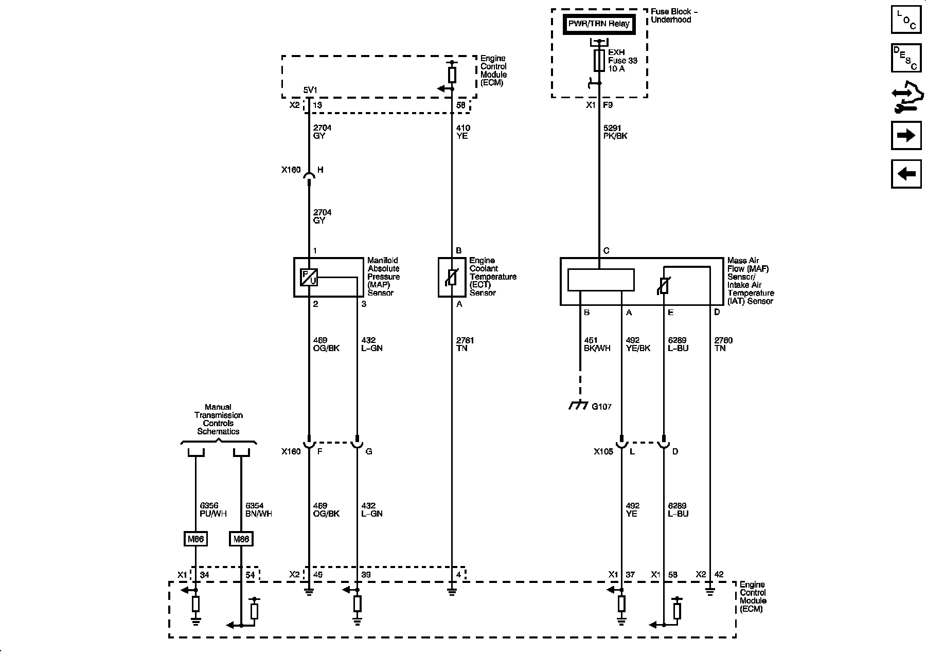
Engine Control Diagram 2:






Engine Data Sensors - Pressure, Temperature, and MAF/IAT

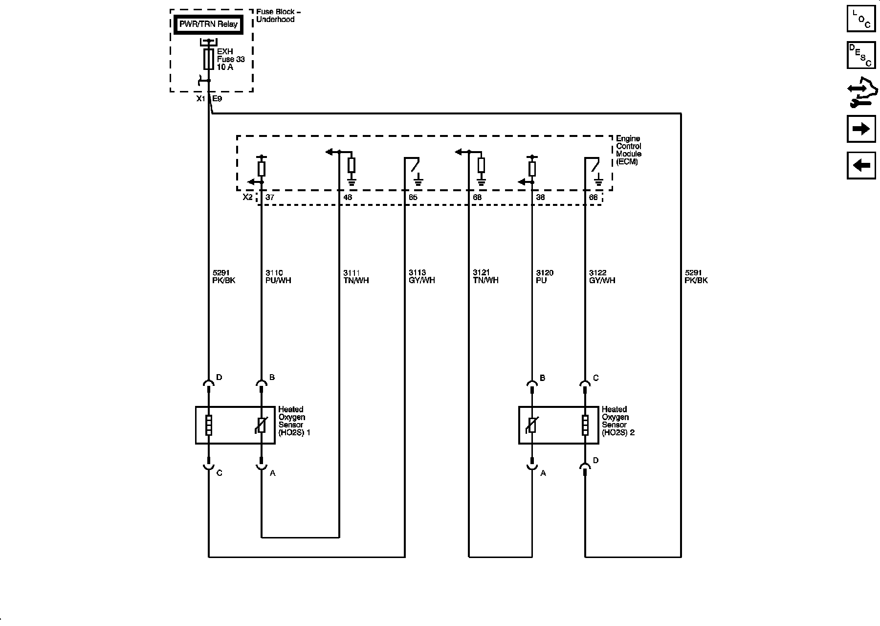
Engine Control Diagram 3:






Engine Data Sensors - HO2S

Engine Control Diagram 4:






Engine Data Sensors - APP and TAC

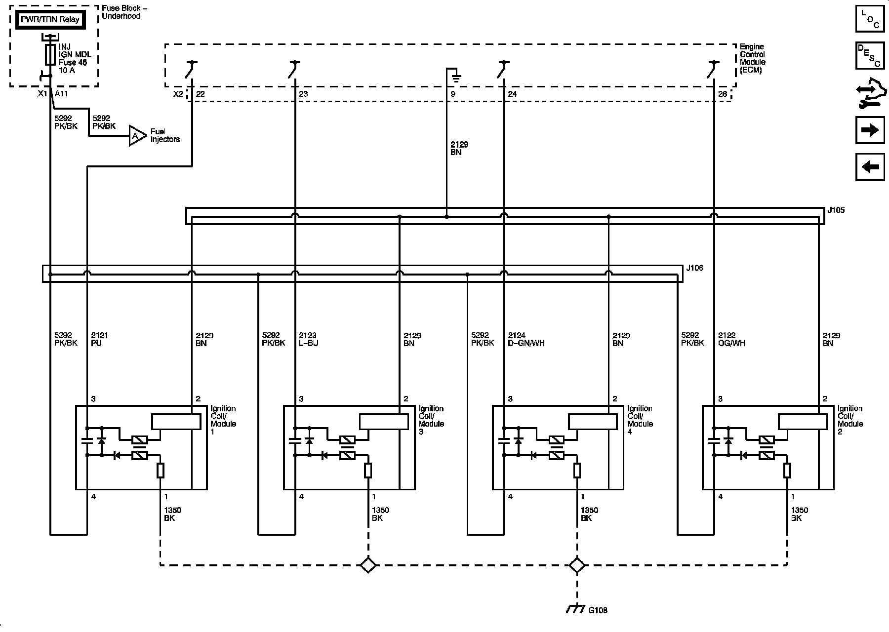
Engine Control Diagram 5:






Ignition Controls - Ignition System

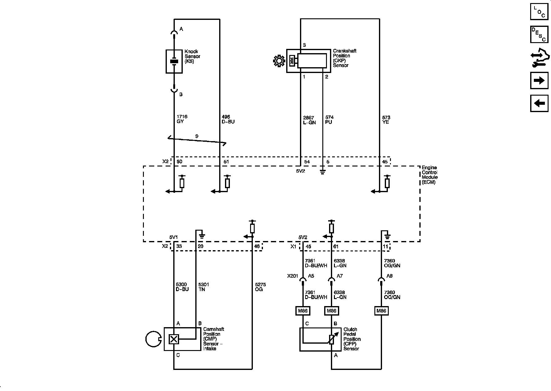
Engine Control Diagram 6:






Ignition Controls - Sensors

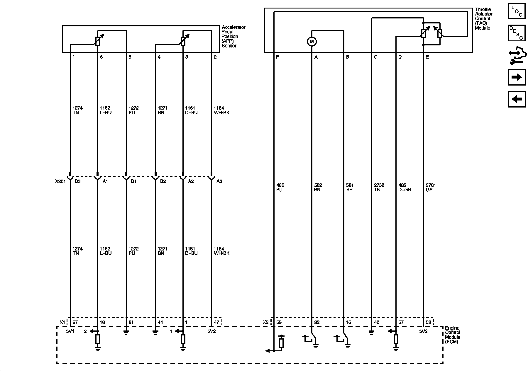
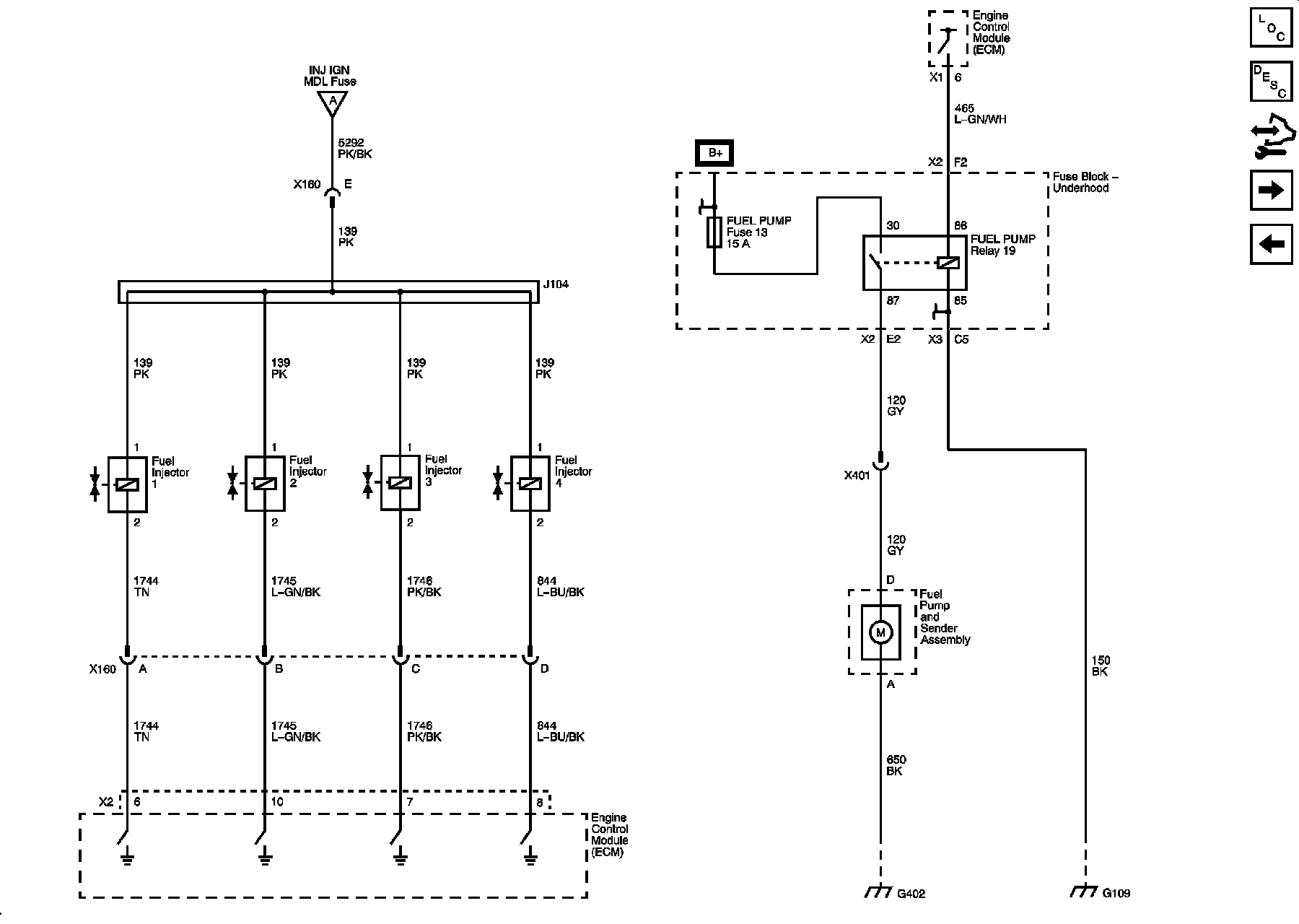
Engine Control Diagram 7:






Fuel Controls

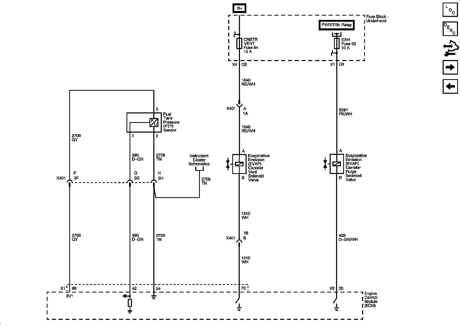
Engine Control Diagram 8:






EVAP Controls

Engine Control Diagram 9:






Controlled/Monitored Subsystem References

Engine Control Diagram 10: