Curiosii for ever!
: Car repair manuals for everyone.
Home
>>
Chevy Truck
>>
2005
>>
Venture AWD V6-3.4L VIN E
>>
Repair and Diagnosis
>>
Diagrams
>>
Electrical Diagrams
>>
Powertrain Management
>>
Computers and Control Systems
>>
Body Control Module
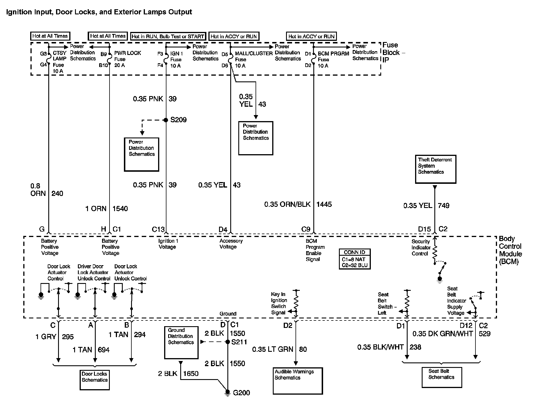
Body Control Module
Body Control System Diagram 1:
Body Control System Diagram 2:
Location:
The locations for the Connectors, Grounds, Splices, and Grommets shown within these diagrams can be found via their at Vehicle Locations.
Locations