Curiosii for ever!: Car repair manuals for everyone.

Scan Tool Testing and Procedures

Diagnostic Chart:




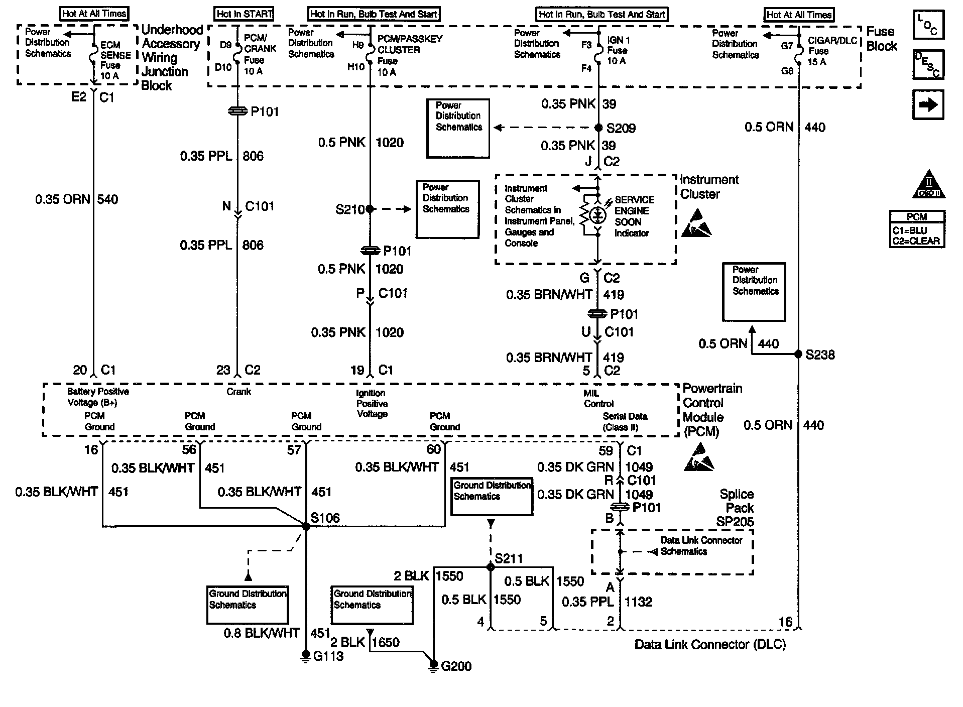
Engine Controls Schematics: Power, Ground, MIL, DLC:





Refer to Power Ground, MIL, DLC, and DLC Schematic in Data Link Connector.

CIRCUIT DESCRIPTION
The Class II serial data circuit to the DLC allows bi-directional communication between the PCM and the scan tool. If communication between the scan tool and the PCM cannot be established, the procedure in the DLC Diagnosis table should be used to diagnose the condition.

DIAGNOSTIC AIDS
- When the Class II serial data circuit is shorted to ground, U1300 or U1305 will be set. Refer to DTC U1300 Class 2 Data Link Low, or DTC U1305 Class 2 Data Link Low or High. Testing and Inspection
- When the Class II serial data circuit is shorted to battery positive voltage U1301, or U1305 will be set. Refer to DTC U1301 Class 2 Data Link High, or DTC U1305 Class 2 Data Link Low or High. Testing and Inspection

IMPORTANT: Remove any debris from the connector surfaces before servicing a component. Inspect the connector gaskets when diagnosing or replacing a component. Ensure that the gaskets are installed correctly. The gaskets prevent contaminate intrusion.
- Poor terminal connection-Inspect the harness connectors for backed out terminals, improper mating, broken locks, improperly formed or damaged terminals, and faulty terminal to wire connection. Use a corresponding mating terminal to test for proper tension. Refer to Diagrams.
- Damaged harness-Inspect the wiring harness for damage. If the harness inspection does not reveal a problem, observe the display on the scan tool while moving connectors and wiring harnesses related to the sensor. A change in the scan tool display may indicate the location of the fault. Refer to Diagrams.
- PCM and engine grounds for clean and secure connections

If the DTC is determined to be intermittent, reviewing the Failure Records can be useful in determining when the DTC was last set.