Curiosii for ever!: Car repair manuals for everyone.

Data Link Connector Diagnosis

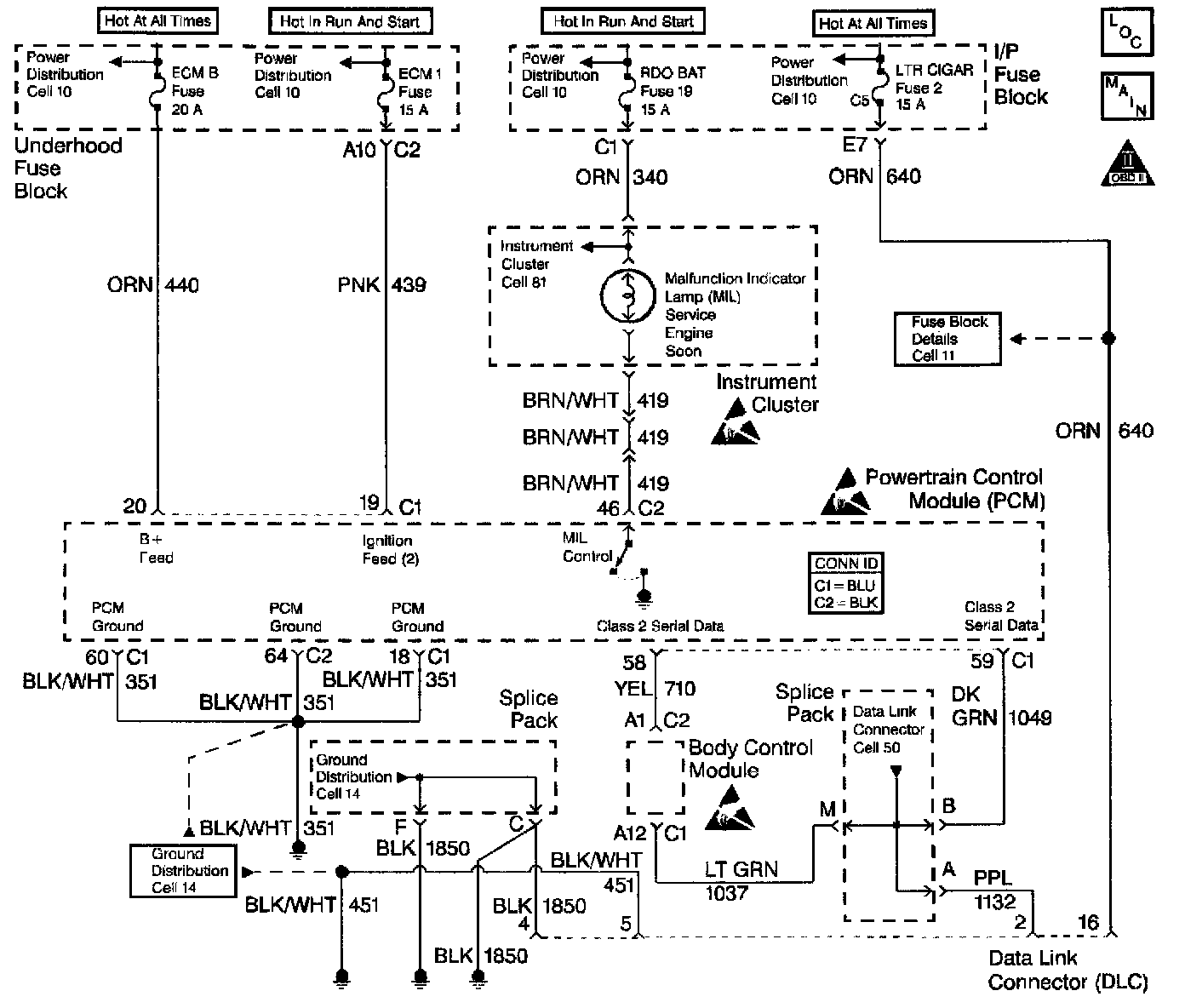
Schematic:





CIRCUIT DESCRIPTION
The provision for communicating with the control module is the Data Link Connector (DLC) The DLC is usually located under the instrument panel. The DLC is used to connect to a scan tool. Some common uses of the scan tool are listed below:
^ Identifying stored Diagnostic Trouble Codes (DTCs)
^ Clearing DTCs
^ Performing output control tests
^ Reading serial data

Battery power and ground is supplied for the scan tool through the DLC. The Class 2 Serial Data circuit to the DLC allows the PCM to communicate with the scan tool. The Class 2 Serial Data circuit is also used to communicate with the Electronic Brake Control Module (EBCM).

DIAGNOSTIC AIDS
Ensure that the correct application-the model year, the car line, and the VIN code-has been selected on the scan tool. If communication still cannot be established, try the scan tool on another vehicle to ensure that the scan tool or the cables are not the cause of the condition.

An intermittent may be caused by the following:
^ Poor connection
^ Rubbed-through wire insulation
^ Broken wire inside the insulation

Any circuitry that is suspected of causing an intermittent complaint should be thoroughly checked for the following conditions:
^ Backed-out terminals
^ Improper mating of terminals
^ Broken locks
^ Improperly formed or damaged terminals
^ Poor terminal-to-wiring connections
^ Physical damage to the wiring harness
^ Corrosion

Diagnostic Chart (Part 1 Of 2):




Diagnostic Chart (Part 2 Of 2):





TEST DESCRIPTION
The numbers below refer to the step numbers on the diagnostic table.
1. The Powertrain OBD System Check prompts you to complete some of the basic checks and to store the Freeze Frame data and the Failure Records on the scan tool if applicable. This creates an electronic copy of the data captured when the malfunction occurred. The scan tool stores this data for later reference.
6. Check for proper voltage supply in the DLC.
8. Locate and repair any shorts that may have caused the fuse to open before replacing the fuse, if the no voltage conditions were due to an open fuse.
13. Reprogram the replacement PCM and perform the Crankshaft Position System Variation Learn Procedure. Refer to the latest Techline information for PCM programming.
15. The scan tool or the associated cables could be malfunctioning. Refer to the scan tool manual for repair information.
16. If the serial data loss occurred after a good theft password has been received, the PCM will allow the vehicle to start on following attempts. After making the necessary repairs to the vehicle, reprogram the PCM and complete the Password Learn Procedure and the Crankshaft Position System Variation procedures in order to allow the theft system to operate properly.