Curiosii for ever!: Car repair manuals for everyone.

PCM Controlled Generator Diagnosis

Diagnostic Chart:




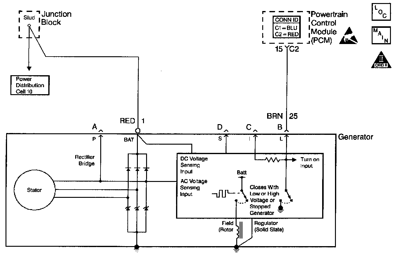
Schematic:




CIRCUIT DESCRIPTION
The L-terminal circuit from the generator is a discrete circuit into the Powertrain Control Module (PCM). The PCM supplies the ignition voltage to the generator lamp feed. This ignition voltage is pulled low by the generator once the ignition switch supplies ignition 1 voltage. The voltage stays low until the generator turns. When the generator is up and running, the PCM detects ignition voltage. Therefore, with no failures with the vehicles charging system, the lamp terminal circuit will go low 0 volts when the ignition switch is powered up and then goes to the ignition voltage after the engine is started.

When the charging system detects a fault circuit shorted to ground, the Instrument Panel Cluster (IPC) displays a message.

DIAGNOSTIC AIDS

IMPORTANT: Remove any debris from the PCM connector surfaces before servicing the PCM. Inspect the PCM connector gaskets when diagnosing or replacing the PCM. Ensure that the gaskets are installed correctly. The gaskets prevent water intrusion into the PCM.

^ The following may cause an intermittent:
- Poor connections - Check for adequate terminal tension. Refer to Body and Accessories/Testing for Intermittent and Poor Connections for proper procedure.
- Corrosion
- Mis-routed harness
- Rubbed through wire insulation
- Broken wire inside the insulation
^ For an intermittent, refer to Symptoms. Symptom Related Diagnostic Procedures
^ A generator fault, such as a shorted output diode, malfunctioning regulator, open or shorted rotor may cause a low battery charge. Refer to A Diagnostic System Check - Starting and Charging for further information and generator diagnosis. Testing and Inspection

TEST DESCRIPTION
The numbers below refer to the step numbers on the diagnostic table.
2. This step determines if a fault is present.
10. A poor connection at the generator causes no output.