Curiosii for ever!
: Car repair manuals for everyone.
Home
>>
Chevy Truck
>>
2000
>>
Express 1/2 Ton Van V8-5.7L VIN R
>>
Repair and Diagnosis
>>
Powertrain Management
>>
Diagrams
>>
Electrical Diagrams
>>
Engine Controls
>>
Ignition Controls
>>
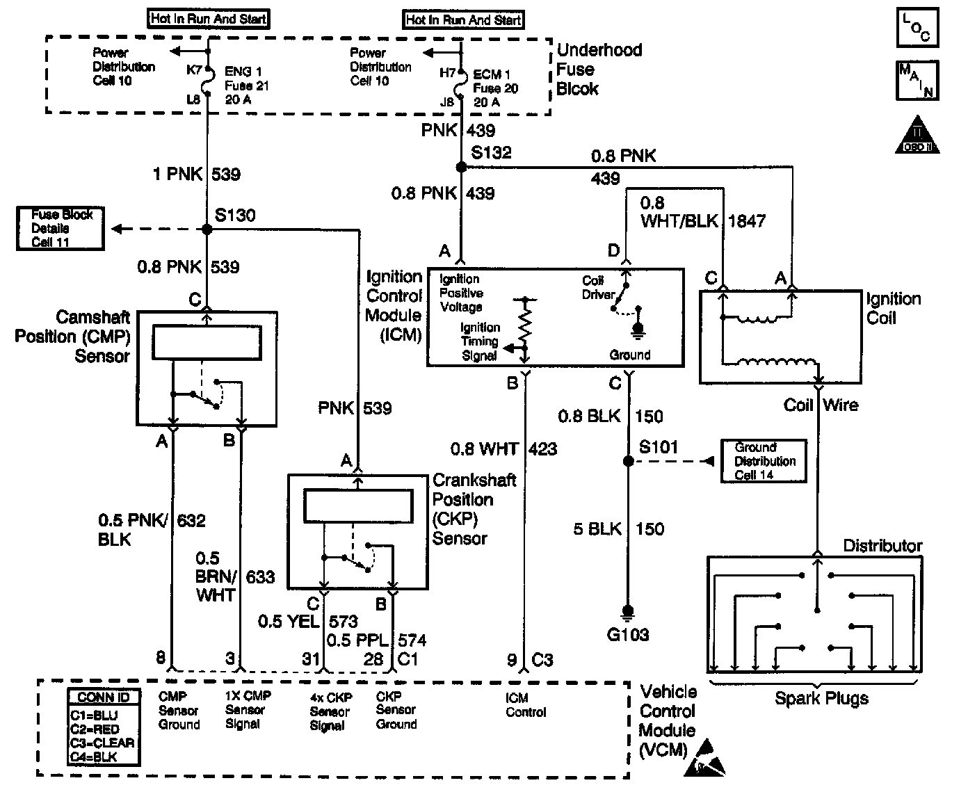
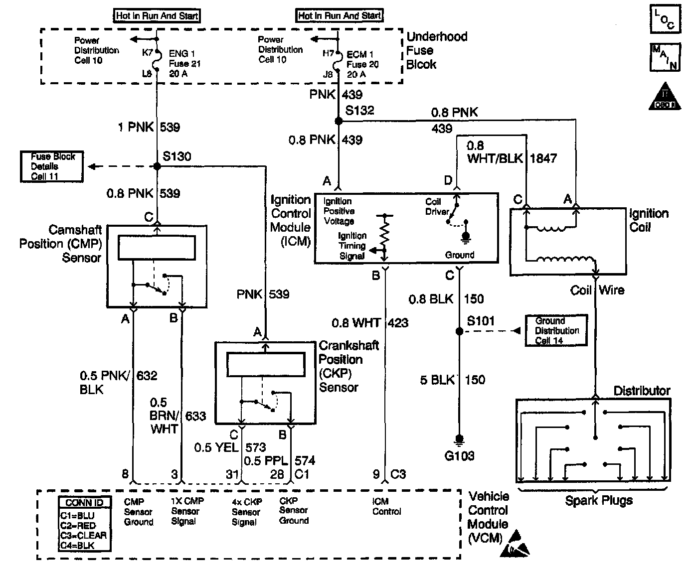
Electronic Ignition Controls
Electronic Ignition Controls
Schematic:
Schematic:
Schematic: