Curiosii for ever!: Car repair manuals for everyone.

Enhanced Ignition System Diagnosis

Diagnostic Chart (Part 1 Of 3):




Diagnostic Chart (Part 2 Of 3):




Diagnostic Chart (Part 3 Of 3):




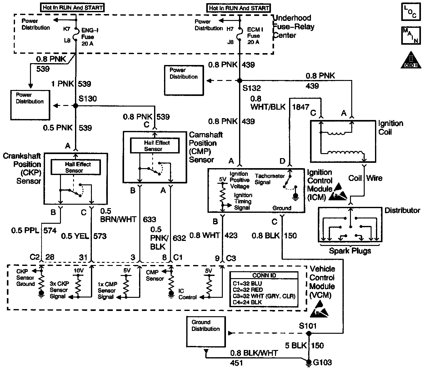
Schematic:




CIRCUIT DESCRIPTION
The enhanced ignition system uses the Crankshaft Position (CKP) sensor in order to provide a timing input to the control module. Ignition Control (IC) spark timing for each cylinder is based on this input. The control module provides the ignition timing signal to the Ignition Control Module (ICM) to control the ignition coil. Each timing pulse detected by the ICM allows it to energize the ignition coil. A large secondary ignition voltage is induced in the secondary coil by the primary coil. This high voltage is switched to the correct spark plug by the distributor.

DIAGNOSTIC AIDS
Check for the following when the distributor rotor does not rotate while the engine is cranking:
^ A broken distributor drive shaft
^ A worn distributor drive gear or camshaft timing chain and gears

An intermittent may be caused by any of the following conditions:
^ A poor connection
^ Rubbed through wire insulation
^ A broken wire inside the insulation

Thoroughly inspect any circuitry that is suspected of causing the intermittent complaint. Refer to Testing for Intermittent and Poor Connections in Diagrams.

If a repair is necessary, refer to Wiring Repairs or Connector Repairs in Diagrams.

TEST DESCRIPTION
The numbers below refer to the step numbers in the diagnostic table.
The battery should be fully charged prior to any tests.
1. Perform the OBD System Check before proceeding unless the System Check was already performed. Initial Inspection and Diagnostic Overview
2. Checks for proper output from the enhanced ignition system. The spark test requires a minimum of 25,000 volts to operate. This check can be used in case of an ignition miss because the system may provide enough voltage to run the engine but not enough to operate a spark plug under heavy load.
3. This test separates the distributor cap, the rotor, and the ignition wires from the ignition coil in order to help identify a secondary ignition system problem.
5. This test checks the ignition control module, the connections, and the wiring.
12. This test begins to determine if the VCM is providing a signal to the ignition control module. If the VCM is not providing a signal to the ignition control module, the problem exists between the ignition control module and the VCM.
14. This test checks for a basic engine mechanical problem.