Curiosii for ever!
: Car repair manuals for everyone.
Home
>>
Chevy Truck
>>
2000
>>
C Tahoe 2WD V8-4.8L VIN V
>>
Repair and Diagnosis
>>
Powertrain Management
>>
Diagrams
>>
Electrical Diagrams
>>
Engine Controls
>>
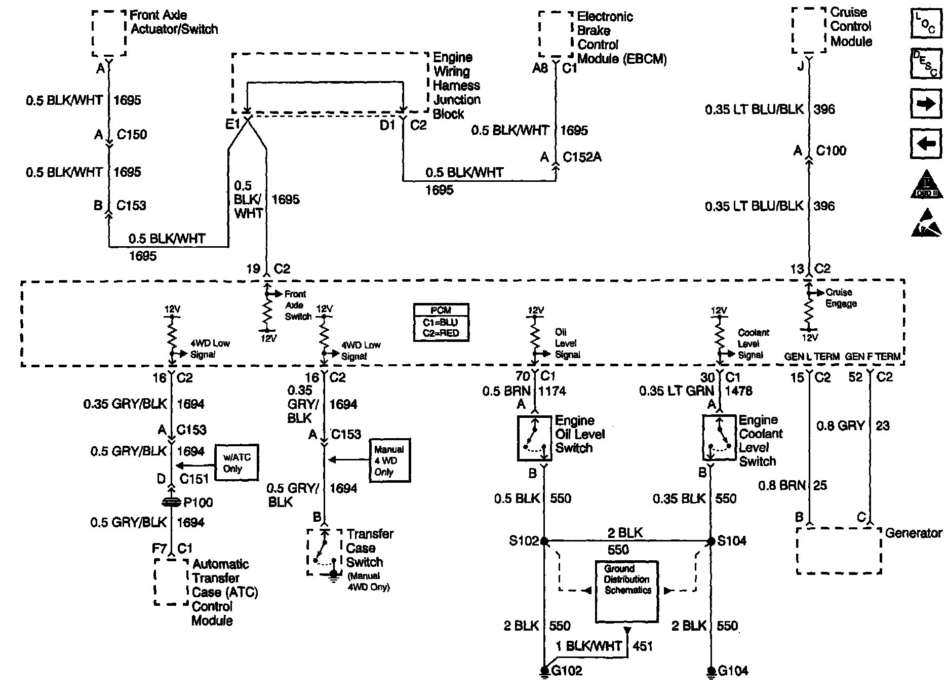
ATC Module, GEN, Oil Level Switch, EBCM
ATC Module, GEN, Oil Level Switch, EBCM
Engine Controls Schematics: ATC Module, GEN, Oil Level Switch, EBCM: