Curiosii for ever!
: Car repair manuals for everyone.
Home
>>
Chevy Truck
>>
2000
>>
Astro Van L AWD V6-4.3L VIN W
>>
Repair and Diagnosis
>>
Powertrain Management
>>
Transmission Control Systems
>>
Diagrams
>>
Electrical Diagrams
>>
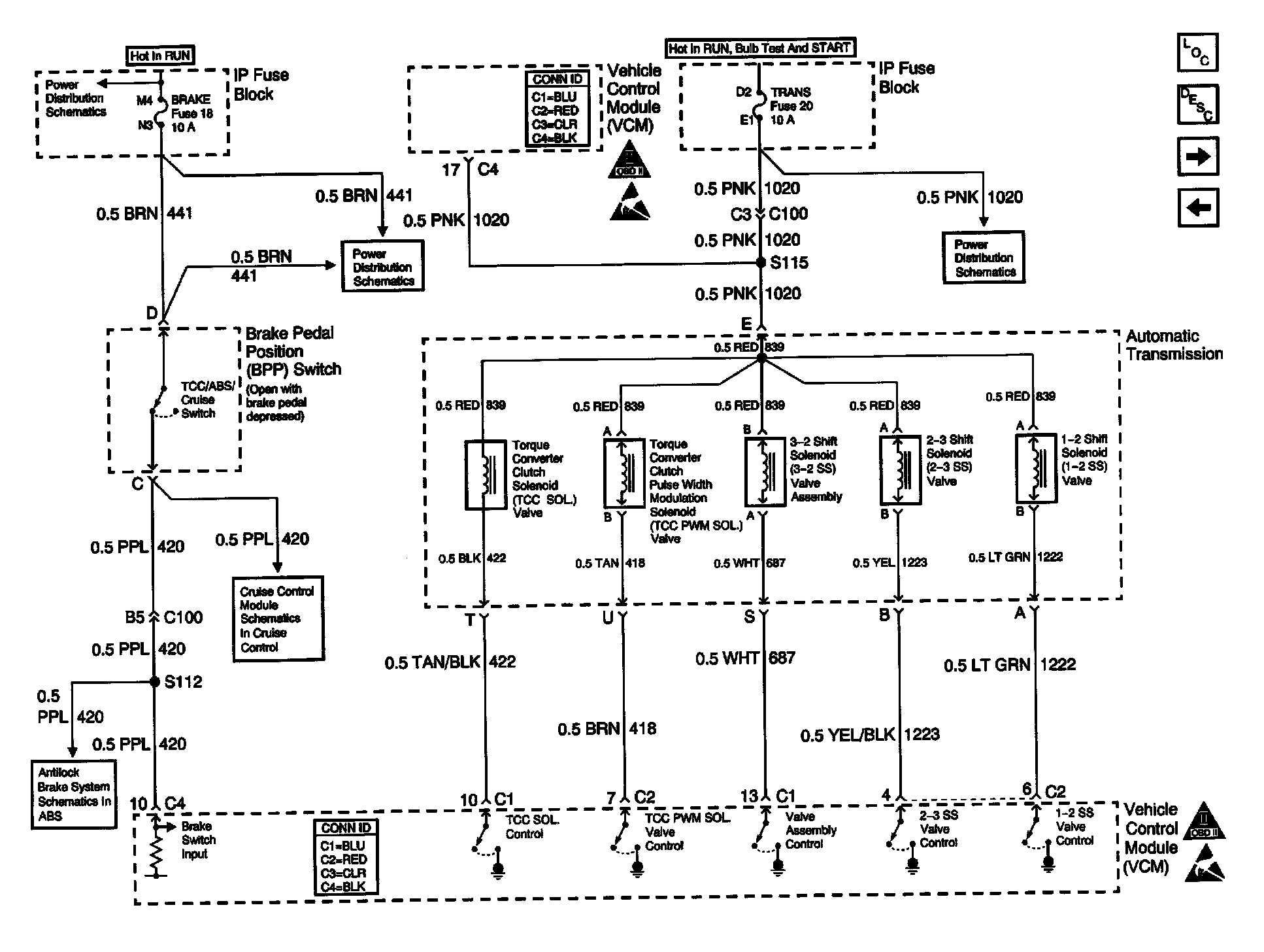
Transmission Shift Controls
Transmission Shift Controls
Engine Controls Schematics: Transmission Shift Controls: