Curiosii for ever!: Car repair manuals for everyone.

Scan Tool Testing and Procedures












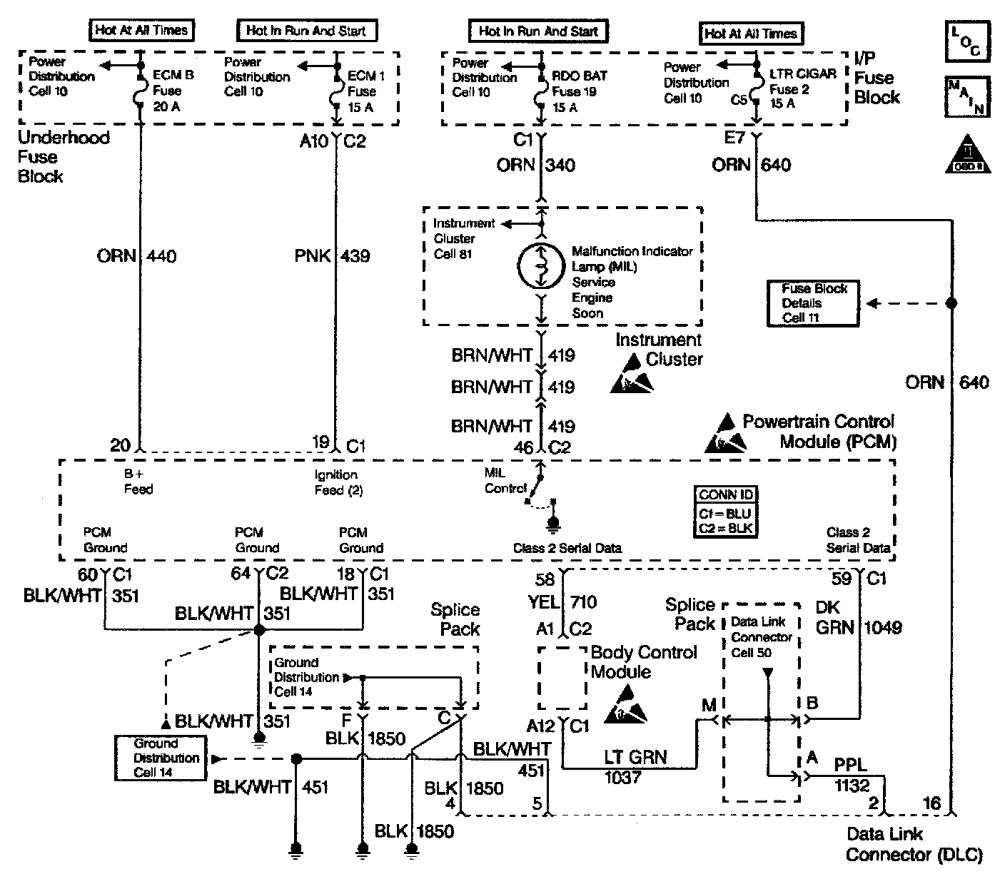
Circuit Description
The provision for communicating with the control module is the Data Link Connector (DLC). It is usually located under the instrument panel. The DLC is used to connect to a scan tool. Some common uses of the scan tool are listed below:
^ Identifying stored Diagnostic Trouble Codes (DTCs).
^ Clearing DTCs.
^ Performing output control tests.
^ Reading serial data.

Battery power and ground is supplied for the scan tool through the DLC. The Class 2 serial data circuit to the DLC allows the PCM to communicate with the scan tool. The Class 2 serial data circuit is also used to communicate with the Electronic Brake Control Module (EBCM).

Diagnostic Aids
Ensure that the correct application (model year, car line, VIN code) has been selected on the scan tool. if communication still cannot be established, try the scan tool on another vehicle to ensure that the scan tool, or cables are not the cause of the condition. An intermittent may be caused by the following:
^ Poor connection
^ Rubbed through wire insulation
^ Broken wire inside the insulation

Any circuitry, that is suspected as causing an intermittent complaint, should be thoroughly checked for the following conditions:
^ Backed out terminals
^ Improper mating of terminals
^ Broken locks
^ Improperly formed or damaged terminals
^ Poor terminals to wiring connection
^ Physical damaged to the wiring harness
^ Corrosion

Test Description
The numbers below refer to the step numbers on the Diagnostic Table.
1. The Powertrain OBD System Check prompts you to complete some of the basic checks and to store the freeze frame data and the failure records on the scan tool if applicable. This creates an electronic copy of the data captured when the malfunction occurred. The scan tool stores this data for later reference.
6. Check for proper voltage supply in the DLC.
8. Locate and repair any shorts that may have caused the fuse to open before replacing the fuse, if the no voltage conditions was due to an open fuse.
13. Program the replacement PCM and perform the crankshaft position system variation learn procedure. Refer to the latest Techline information for PCM programming.
15. The scan tool or the associated cables could be malfunctioning. Refer to the scan tool manual for repair information.
16. If the serial data loss occurred after a good theft password has been received, the PCM will allow the vehicle to start on following attempts. After making the necessary repairs to the vehicle, program the PCM and complete the password learn procedure and the crankshaft position system variation procedure.