Curiosii for ever!: Car repair manuals for everyone.

Data Link Connector Diagnosis


















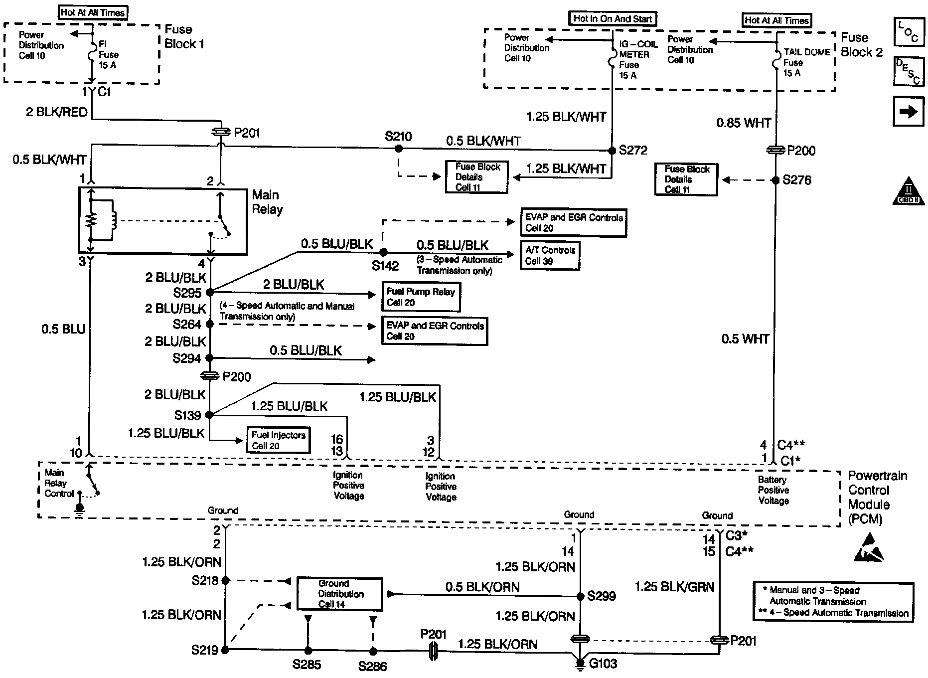
Circuit Description
The provision for communicating with the powertrain control module (PCM) is the data link connector (DLC). It is usually located under the instrument panel. The DLC is used to connect to a scan tool. Some common uses of the scan tool are listed below:
^ Identifying stored Diagnostic Trouble Codes (DTCs).
^ Clearing stored DTCs.
^ Storing freeze frame data.
^ Reading serial data.

Diagnostic Aids
Some scan tools may require an external power supply. Make sure your scan tool is using the correct power feed.

Check that the correct application (model year, canine, VIN code) has been selected on the scan tool. If communications still can not be established, try the scan tool on another vehicle to ensure that the scan tool, Vehicle Interface Module (VIM), or cables are not the cause of the malfunction.

An intermittent may be caused by a poor connection, rubbed through wire insulation or a wire broken inside the insulation.

Any circuitry, that is suspected as causing an intermittent complaint, should be thoroughly checked for the following:
^ Backed out terminals.
^ Improper mating of terminals.
^ Broken electrical connector locks.
^ Improperly formed or damaged terminals.
^ Faulty terminal to wiring connections.
^ Physical damage to the wiring harness.
^ Corrosion of electrical connections, splices, or terminals.

Test Description
Number(s) below refer to the step number(s) on the Diagnostic Table.
1. The Powertrain (OBD) System Check prompts the technician to complete some basic checks and store the Freeze Frame data on the scan tool if applicable. This creates an electronic copy of the data taken when the fault occurred. The information is then stored in the scan tool for later reference.
2. This step checks to see if the scan tool can establish communications.
3. This step checks for B+ at the DLC.
4. This step checks for B+ at the DLC.
5. This step checks for ground circuit at the DLC.
10. This step checks the ignition positive circuit. If voltage is present at the PCM the malfunction is most likely the Main Relay or related circuits.