Curiosii for ever!: Car repair manuals for everyone.

Data Link Connector Diagnosis

Diagnostic Chart:




Diagnostic Chart:




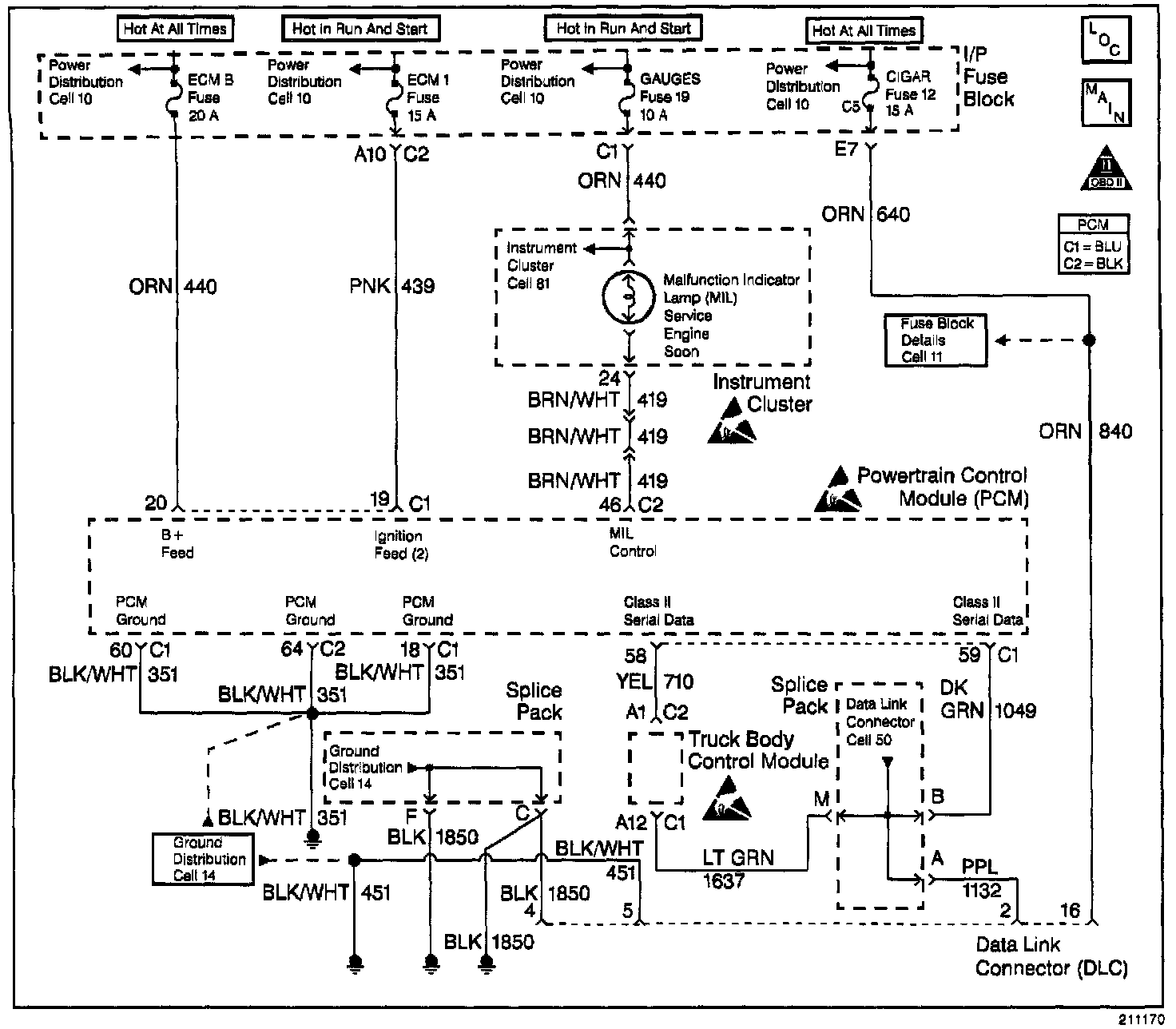
Wiring Diagram:






CIRCUIT DESCRIPTION

The provision for communicating with the control module is the Data Link Connector (DLC). It is usually located under the instrument panel. The DLC is used to connect to a scan tool. Some common uses of the scan tool are listed below:

^ Identitying stored Diagnostic Trouble Codes (DTCs).

^ Clearing DTCs.

^ Performing output control tests.

^ Reading serial data.

Battery power and ground is supplied to the scan tool through the DLC. The Class 2 serial data circuit to the DLC allows the PCM to communicate with the scan tool. The Class 2 serial data circuit is also used to communicate with the Electronic Brake Control Module (EBCM).


DIAGNOSTIC AIDS

Some scan tools may require an external power supply. Make sure your scan tool is using the correct power feed.

Ensure that the correct application (model year, carline, VIN code) has been selected on the scan tool. If communication still cannot be established, try the scan tool on another vehicle to ensure that the scan tool, or cables are not the cause of the condition.

An intermittent may be caused by a poor connection, rubbed through wire insulation or a wire broken inside the insulation.

Any circuitry, that is suspected as causing an intermittent complaint, should be thoroughly checked for the following conditions:

^ Backed out terminals.

^ Improper mating of terminals.

^ Broken locks.

^ Improperly formed or damaged terminals.

^ Poor terminals to wiring connection.

^ Physical damaged to the wiring harness.

^ Corrosion.


TEST DESCRIPTION

Number(s) below refer to the step number(s) on the Diagnostic Table.

1. The Powertrain OBD System Check prompts the technician to complete some basic checks and store the Freeze Frame Data and the Failure records on the scan tool if applicable. This creates an electronic copy of the data taken when the malfunction occurred. This information on the scan tool can be referred to later.

2. If the scan tool requires an external power supply, check the external supply for proper voltage and ground as well as the voltage and ground supplies in the DLC.

7. Locate and repair any shorts that may have caused the fuse to open before replacement, if the no voltage conditions due to an open fuse.

12. Reprogram the replacement PCM. Refer to the latest Techline information for reprogramming procedures.

14. The scan tool, or associated cables could be faulty. Refer to the scan tools manual for repair information.