Curiosii for ever!: Car repair manuals for everyone.

- Powertrain/On-Board Diagnostic System Check









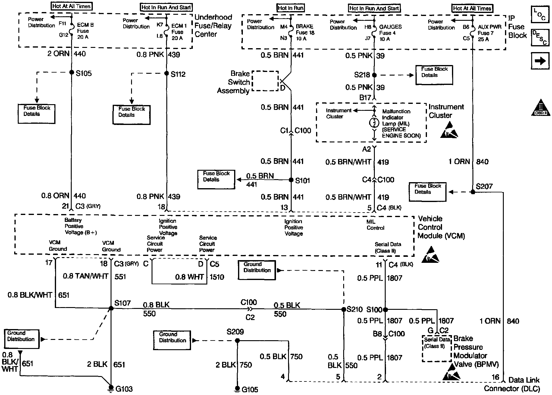
CIRCUIT DESCRIPTION
The On-Board Diagnostic (OBD) System Check is an organized approach to identifying a problem created by a control module system malfunction. The OBD is the starting point for any driveability complaint diagnosis. The OBD directs the service technician to the next logical step in diagnosing the complaint.

Do not perform this check if a driveability complaint does not exist.

Understanding the table properly reduces the diagnostic time. Proper use of the OBD helps prevent the unnecessary replacement of good parts.

TEST DESCRIPTION
The numbers below refer to the step numbers in the diagnostic table.

1. This step isolates if the customer complaint is a Malfunction Indicator Lamp (MIL) or a driveability problem with no MIL.

2. When the ignition switch is turned ON, the scan tool should display serial data. This step determines if the VCM is powered up.

4. Refer to DTC Identification for a list of valid DTCs. A faulty scan tool, VCM Programming or VCM may result in an invalid DTC.

5. This step verifies that the engine will start.

6. Comparison of an actual control system data with the Typical Scan Tool Data Values is a quick check to determine if any parameter is not within limits. A base engine problem (i.e., advanced cam timing may substantially alter sensor values).