Curiosii for ever!: Car repair manuals for everyone.

Engine Control Module: Description and Operation

The Control Module System:




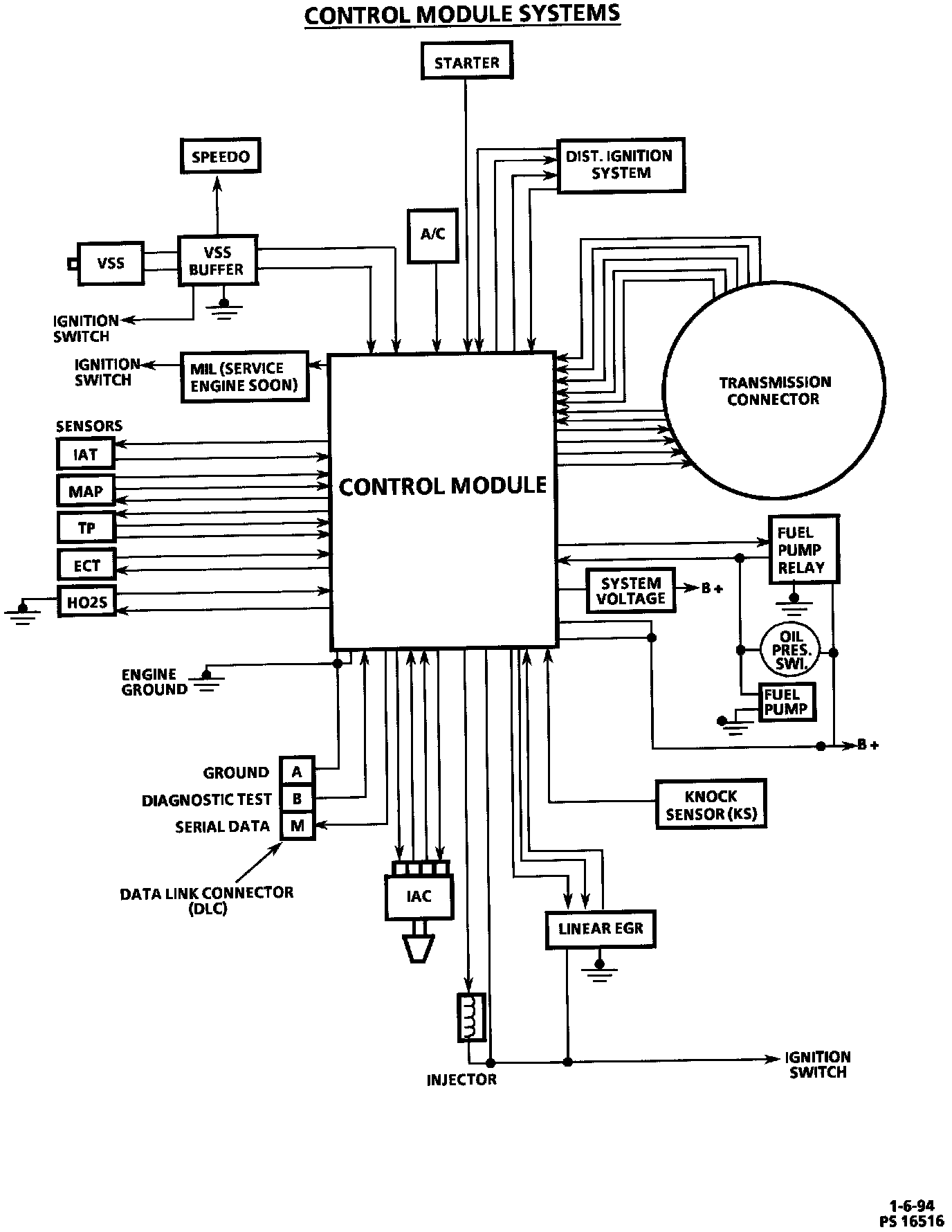
Control Module Systems - Block Diagram:






DESCRIPTION
The Powertrain Control Module (PCM) will be commonly referred to as a control module. The control module is designed to maintain exhaust emission levels to Federal or California standards while providing good driveability and fuel efficiency. It is important to review the component sections and wiring diagrams to determine which systems are controlled by each specific control module. The control module monitors numerous engine and vehicle functions and controls the following operations:
^ Fuel control.
^ Ignition Control (IC).
^ Knock Sensor (KS) system.
^ Exhaust gas recirculation.
^ Automatic transmission shift functions.

The PCM is designed to process the various input information and then send the necessary electrical responses to control fuel delivery, spark timing, and other emission control systems. The input information has an interrelation to more than one output, therefore, if the one input failed it can affect more than one system's operation.

OPERATION
The PCM constantly interprets the information from various sensors, and controls the systems that affect vehicle performance and performs the diagnostic function of the system. It can recognize operational problems, alert the driver through the Malfunction Indicator Lamp (MIL) "Service Engine Soon" and store a Diagnostic Trouble Code (DTC) which identifies the problem areas to aid the technician in making repairs.

The PCM supplies a buffered 5 or 12 volts of power to various sensors or switches. This is done through resistance in the control module which is so high in value that a test light will not light when connected to the circuit. In some cases, even an ordinary shop voltmeter will not give an accurate reading because its resistance is too low. Therefore, the use of a 10 megohm input impedance digital voltmeter (J 39200) is necessary to assure accurate voltage readings.

CONSTRUCTION
The input/output devices in the control module includes analog to digital converters, signal buffers, counters, and special drivers. The control module controls output circuits such as the injectors, EGR, A/C clutch relay, etc. by controlling the ground circuit through transistors or a device called a Quad-Driver Module (QDM) in the control module.

The control module also includes the PROM (MEM-CAL). The PROM (MEM-CAL) contains the calibrations needed for a specific vehicle, as well as the back-up fuel control circuitry required if the rest of the PCM becomes damaged or faulty.