Curiosii for ever!: Car repair manuals for everyone.

With Manual Transmission

PCM Wiring Diagram - 2.2L "S" P/UP Manual (1 Of 3):





A14 - Diagnostic Test
A1 - System Ground
A2 - System Ground
A12 - Oxygen Sensor Ground
F9 - Serial Data
A10 - Oxygen Sensor (O2S) Signal
B9 - IAT Signal
B4 - Sensor Ground
B13 - MAP Signal
E14 - MAP Reference
F14 - TP Reference
A15 - TP Signal
B3 - Sensor Ground
B8 - ECT Signal
A3 - IAC Coil "A" High
A6 - IAC Coil "A" Low
A8 - IAC Coil "B" High
A7 - IAC Coil "B" Low
B10 - Cruise Signal



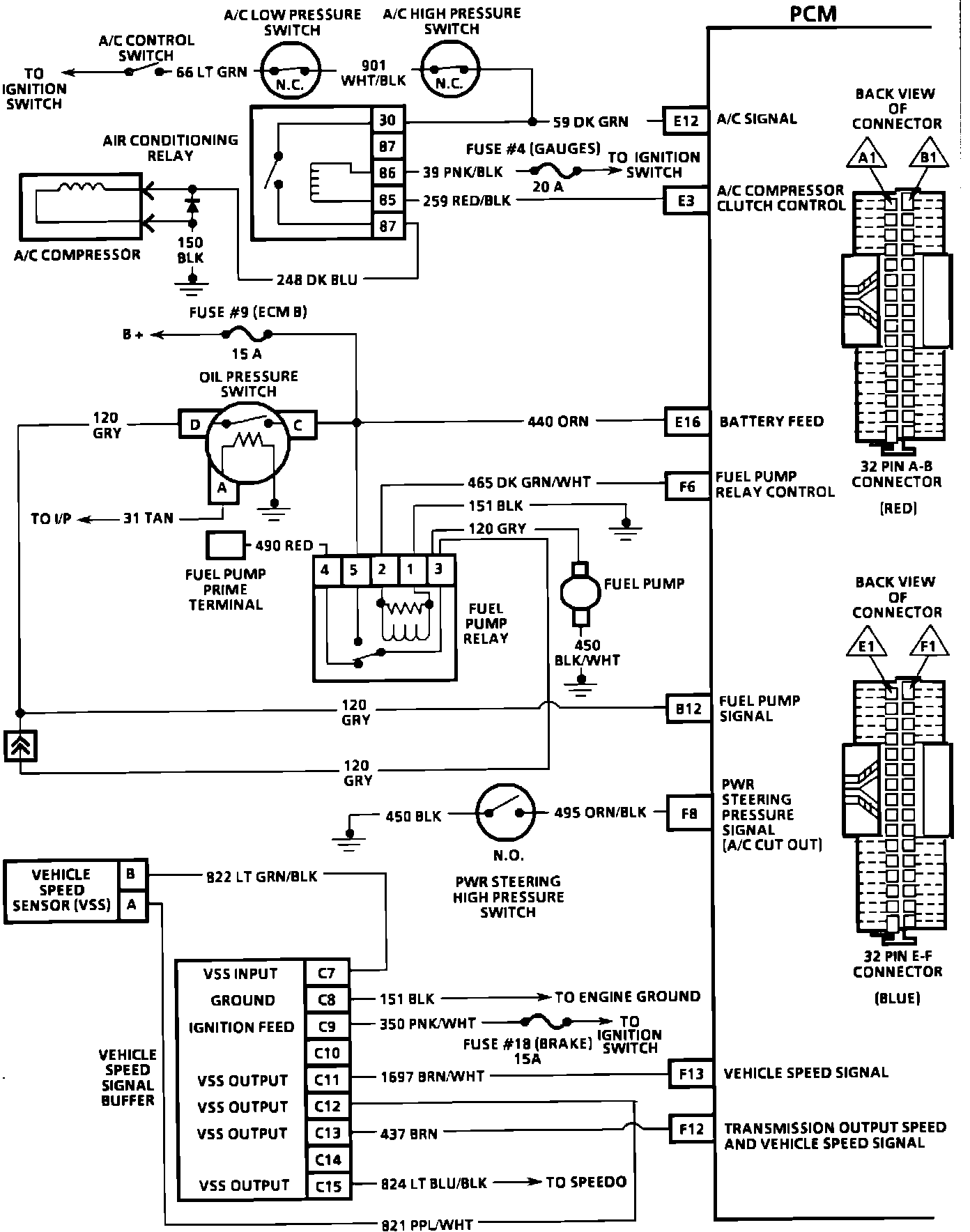
PCM Wiring Diagram - 2.2L "S" P/UP Manual (2 Of 3):





E12 - A/C Signal
E3 - A/C Compressor Clutch Control
E16 - Battery Feed
F6 - Fuel Pump Relay Control
B12 - Fuel Pump Signal
F8 - PWR Steering Pressure Signal (A/C Cut Out)
F13 - Vehicle Speed Signal
F12 - Transmission Output Speed and Vehicle Speed Signal



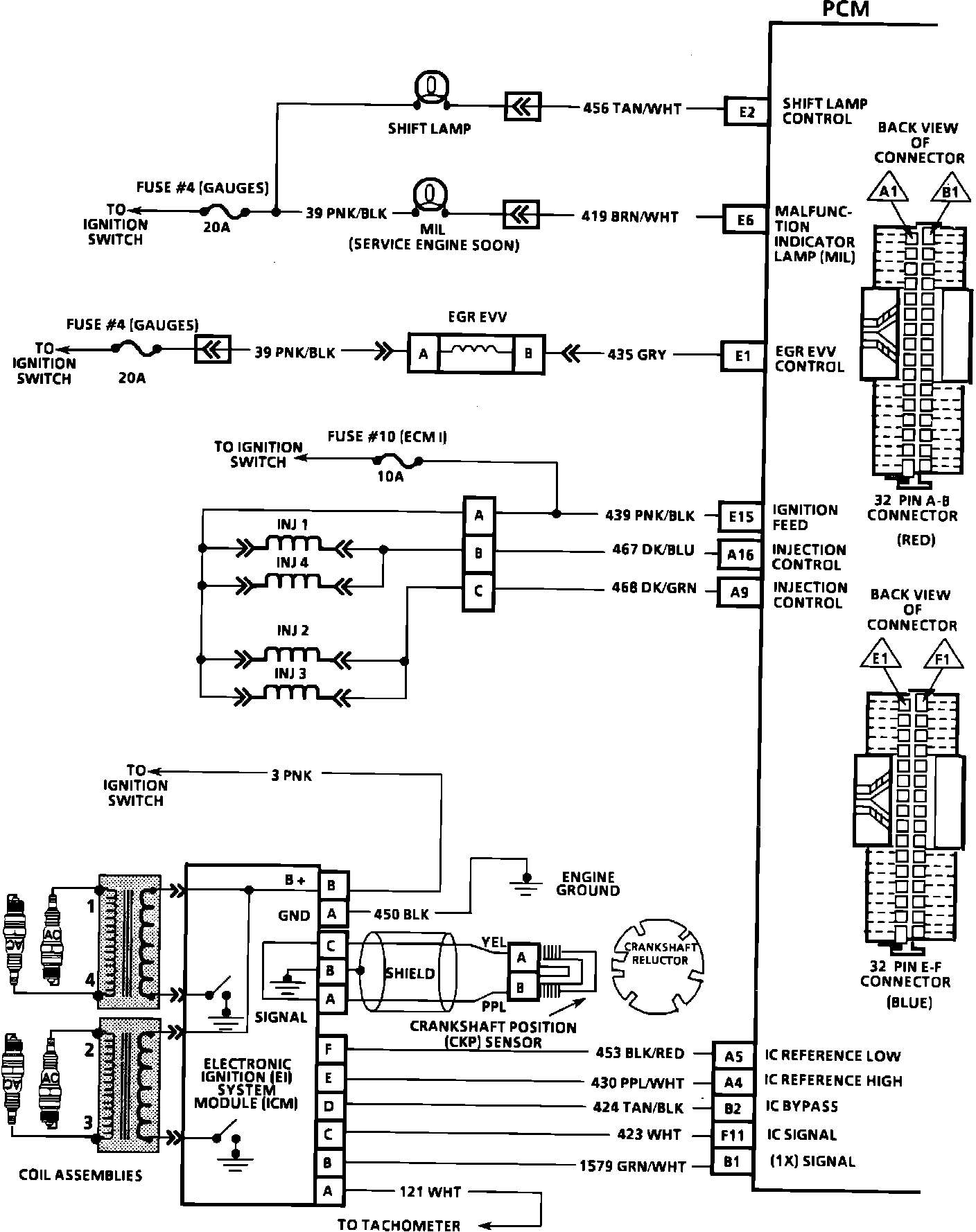
PCM Wiring Diagram - 2.2L "S" P/UP Manual (3 Of 3):





E2 - Shift Lamp Control
E6 - Malfunction Indicator Lamp (MIL)
E1 - EGR EVV Control
E15 - Ignition Feed
A16 - Injection Control
A9 - Injection Control
A5 - IC Reference Low
A4 - IC Reference High
B2 - IC Bypass
F11 - IC Signal
B1 - (1X) Signal