Electronic/Powertrain Control Module (ECM/PCM)
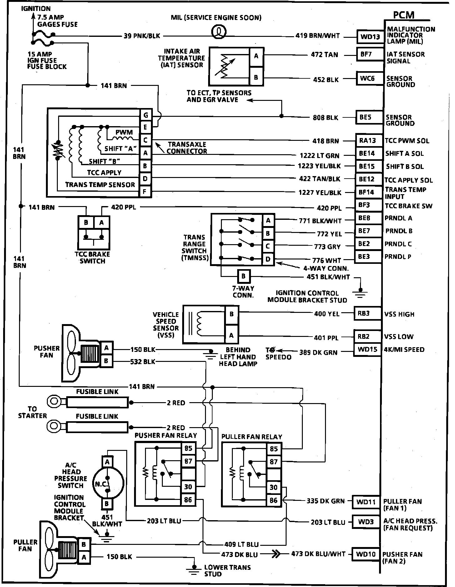
NOTE: The first character of each PCM pin number in the following diagrams indicates the color of the connector (B - BLACK; G- GREEN).Engine Management System Diagram (1 Of 4):
PIN # - CIRCUIT
BF13 - Coolant Temperature Sensor (CTS) Signal
BE5 - Sensor Ground
BF11 - Throttle Position Sensor Signal
BE6 - =5 Volt Reference
RA8 - Injector #1
RA2 - Injector #2
RA1 - Injector #3
RA10 - Injector #4
RA9 - Injector #5
RA7 - Injector #6
WC9 - Ignition Feed
RB5 - Mass Air Flow (MAF) Sensor Signal
BF10 - Heated Oxygen (HO2S) Sensor Ground
BF9 - Heated Oxygen (HO2S) Sensor Signal
BE9 - Canister Purge Solenoid
RA15 - EGR Ignition Filter
RA16 - EGR Control
BF12 - EGR Pintle Position
WC1 - EGR 5 Volt Reference
Engine Management System Diagram (2 Of 4) - 6e3-a-5:
PIN # - CIRCUIT
RB13 - PCM Ground
WD1 - Serial Data
WD16 - Fuel Pump Relay
RB16 - Ignition Control
RB8 - Fuel Control
RB7 - Reference Low
RB9 - Camshaft Sensor Signal
RB15 - EST By-Pass
RB6 - Spark Reference
BF15 - Knock Sensor Signal
Engine Management System Diagram (3 Of 4) - 6e3-a-6:
PIN # - CIRCUIT
WD13 - Malfunction Indicator (MIL) Lamp
RA13 - Torque Converter Clutch PWM Solenoid
BE14 - Shift Solenoid "A"
BE15 - Shift Solenoid "B"
BE12 - Torque Converter Clutch Apply Solenoid
BF3 - Torque Converter Clutch Brake Input
BE8 - PRNDL "A"
BE7 - PRNDL "B"
BE2 - PRNDL "C"
BE3 - PRNDL "P"
RB3 - Vehicle Speed Sensor High
RB2 - Vehicle Speed Sensor Low
WD15 - 4k/Mi Speed
WD11 - Puller Fan
WD3 - A/C Head Pressure Switch
WD10 - Pusher Fan
Engine Management System Diagram (4 Of 4) - 6e3-a-7:
PIN # - CIRCUIT
WC16 - A/C Request
WD12 - A/C Relay
BE1 - Cruise Vent Solenoid
BF4 - SPS High
BF16 - SPS Low
BE4 - Cruise Vacuum Solenoid
WC14 - Cruise Brake Input
WC12 - Cruise "ON"/"OFF"
WC5 - Cruise "SET"/"COAST"
WC11 - Cruise "RESUME"/"ACCELERATE"
RA6 - Idle Air Control (IAC) Valve "B" High
RA5 - Idle Air Control (IAC) Valve "B" Low
RA3 - Idle Air Control (IAC) Valve "A" High
RA4 - Idle Air Control (IAC) Valve "A" Low
RB11 - Injector Ground
RB12 - Injector Ground
RB14 - PCM Ground
WC7 - Battery
WC8 - Battery