Curiosii for ever!: Car repair manuals for everyone.

Electronic/Powertrain Control Module (ECM/PCM)

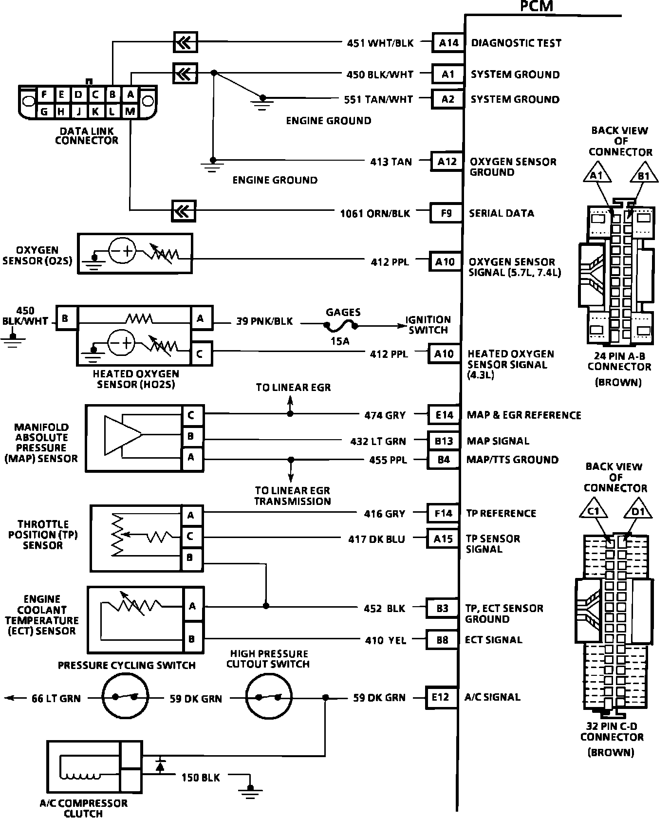
PCM Wiring Diagram (Part 1 of 5):






A14 = DIAGNOSTIC TEST.
A1 = SYSTEM GROUND.
A2 = SYSTEM GROUND.
A12 = OXYGEN SENSOR GROUND.
F9 = SERIAL DATA.
A10 = OXYGEN SENSOR SIGNAL.
E14 = MAP & EGR REFERENCE.
B13 = MAP SIGNAL.
B4 = MAP/TTS GROUND.
F14 = TPS REFERENCE.
A15 = TPS SIGNAL.
B3 = TPS, ECT SENSOR GROUND.
B8 = ECT SIGNAL.
E12 = A/C SIGNAL.

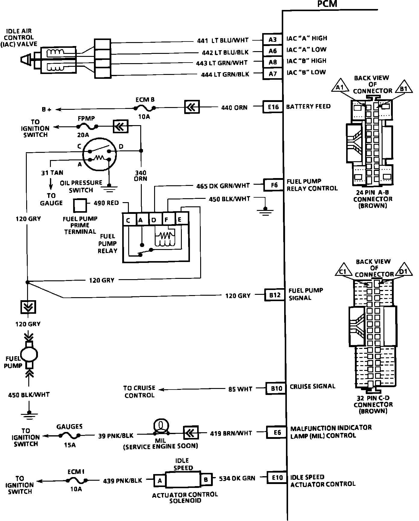
PCM Wiring Diagram (Part 2 of 5):






A3 = IAC COIL "A" HIGH.
A6 = IAC COIL "A" LOW.
A8 = IAC COIL "B" HIGH.
A7 = IAC COIL "B" LOW.
E16 = BATTERY FEED.
F6 = FUEL PUMP RELAY CONTROL.
B12 = FUEL PUMP SIGNAL.
B10 = CRUISE SIGNAL.
E6 = MALFUNCTION INDICATOR LAMP (MIL) CONTROL.
E10 = IDLE SPEED ACTUATOR CONTROL.

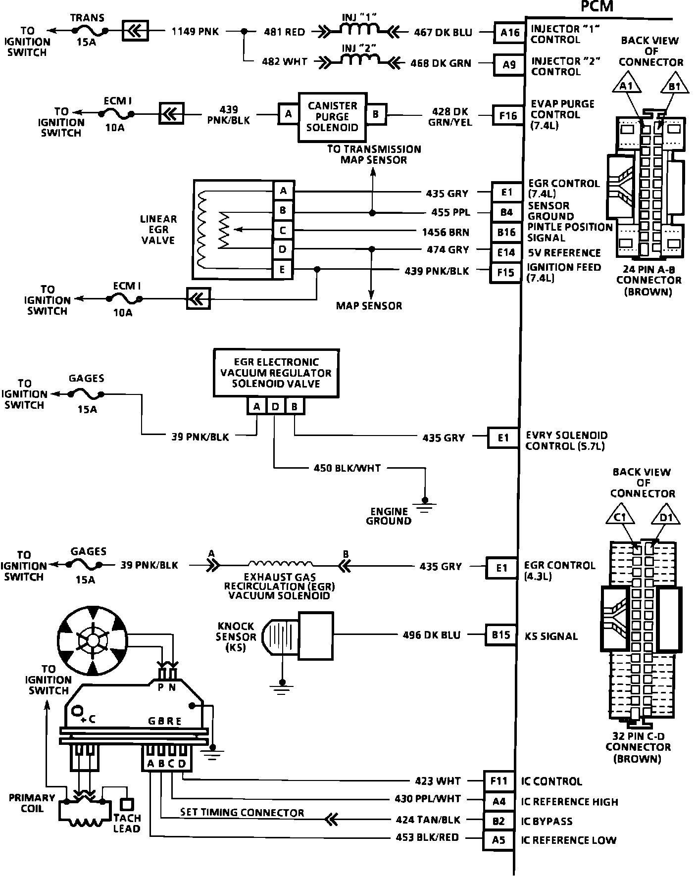
PCM Wiring Diagram (Part 3 of 5):






A16 = INJECTOR "1" CONTROL.
A9 = INJECTOR "2" CONTROL.
F16 = EVAP PURGE CONTROL.
E1 = EGR CONTROL.
B4 = SENSOR GROUND.
B16 = PINTLE POSITION SIGNAL.
E14 = 5 VOLT REFERENCE.
F15 = IGNITION FEED.
E1 = EVRV SOLENOID CONTROL.
B15 = KNOCK SIGNAL.
F11 = IC CONTROL.
A4 = IC REFERENCE HIGH.
B2 = IC BYPASS.
A5 = IC REFERENCE LOW.

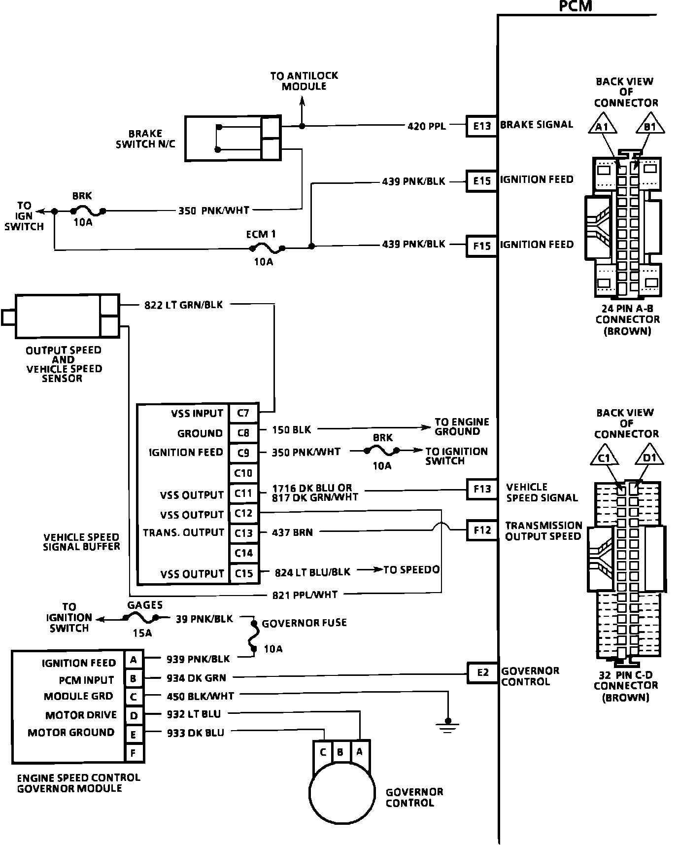
PCM Wiring Diagram (Part 4 of 5):






E13 = BRAKE SIGNAL.
E15 = IGNITION FEED.
F15 = IGNITION FEED.
F13 = VEHICLE SPEED SIGNAL.
F12 = TRANSMISSION OUTPUT SPEED.
E2 = GOVERNOR CONTROL.

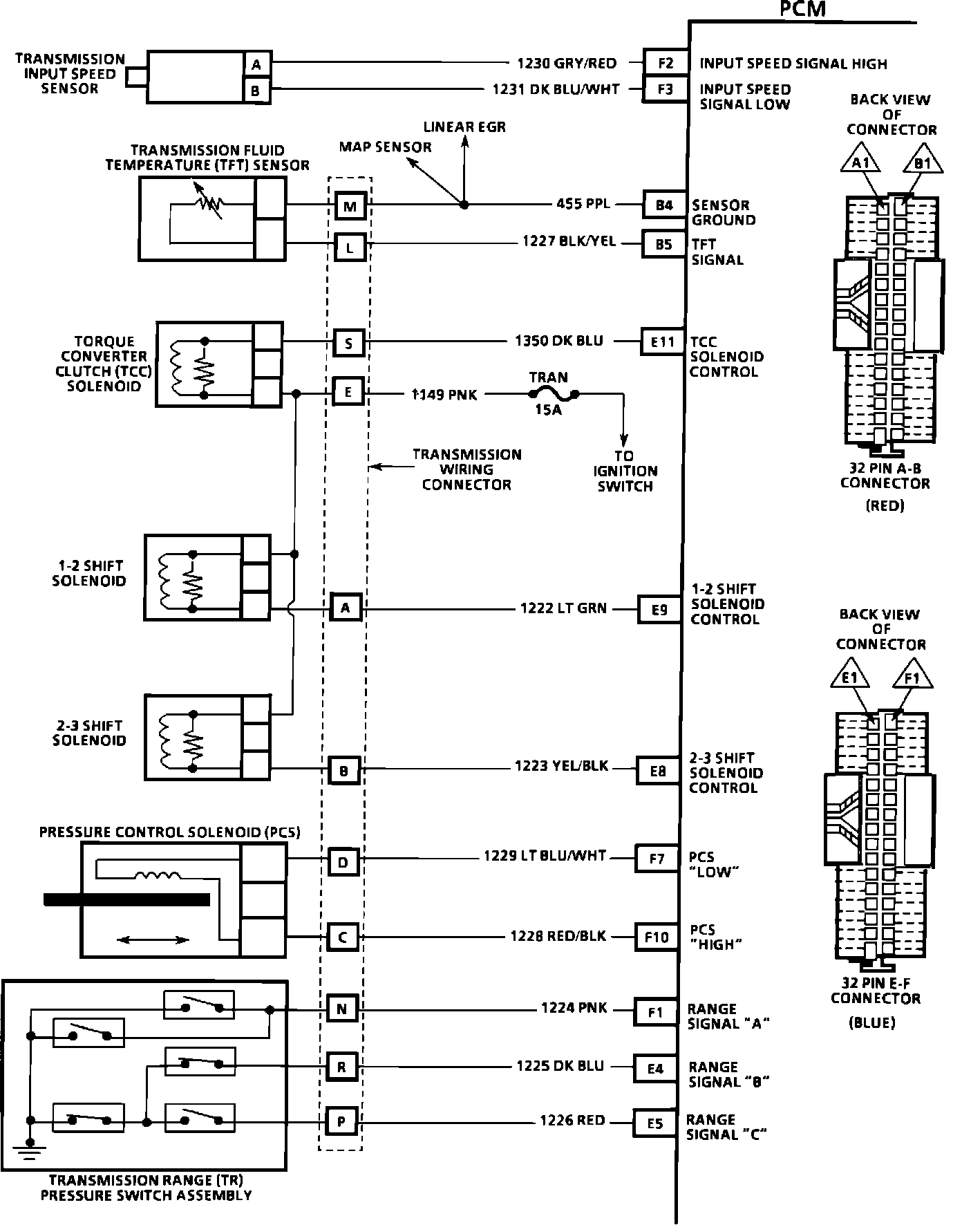
PCM Wiring Diagram (Part 5 of 5):






F2 = INPUT SPEED SIGNAL HIGH.
F3 = INPUT SPEED SIGNAL LOW.
B4 = SENSOR GROUND.
B5 = TRANSMISSION FLUID TEMPERATURE SIGNAL.
E11 = TCC SOLENOID CONTROL.
E9 = 1-2 SHIFT SOLENOID SIGNAL.
E8 = 2-3 SHIFT SOLENOID SIGNAL.
F7 = PRESSURE CONTROL LOW.
F10 = PRESSURE CONTROL HIGH.
F1 = RANGE SIGNAL "A".
E4 = RANGE SIGNAL "B".
E5 = RANGE SIGNAL "C".