Curiosii for ever!
: Car repair manuals for everyone.
Home
>>
Chevy Truck
>>
1994
>>
G 30 Van V8-393 6.5L DSL
>>
Repair and Diagnosis
>>
Powertrain Management
>>
Diagrams
>>
Electrical Diagrams
>>
Powertrain/Transmission Control Module (PCM/TCM)
Powertrain/Transmission Control Module (PCM/TCM)
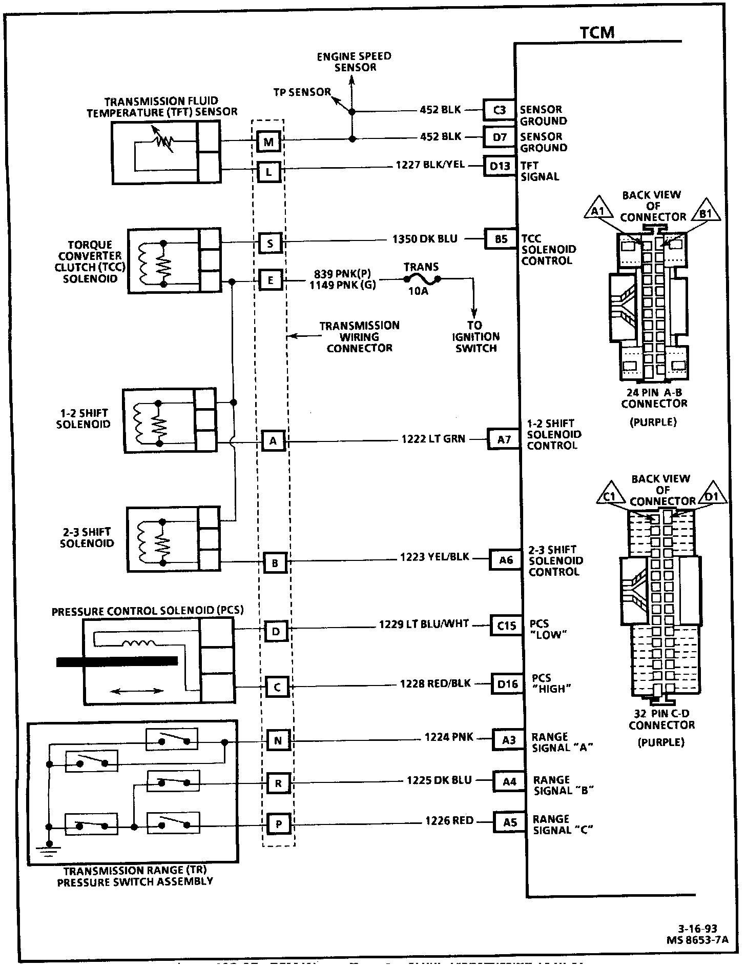
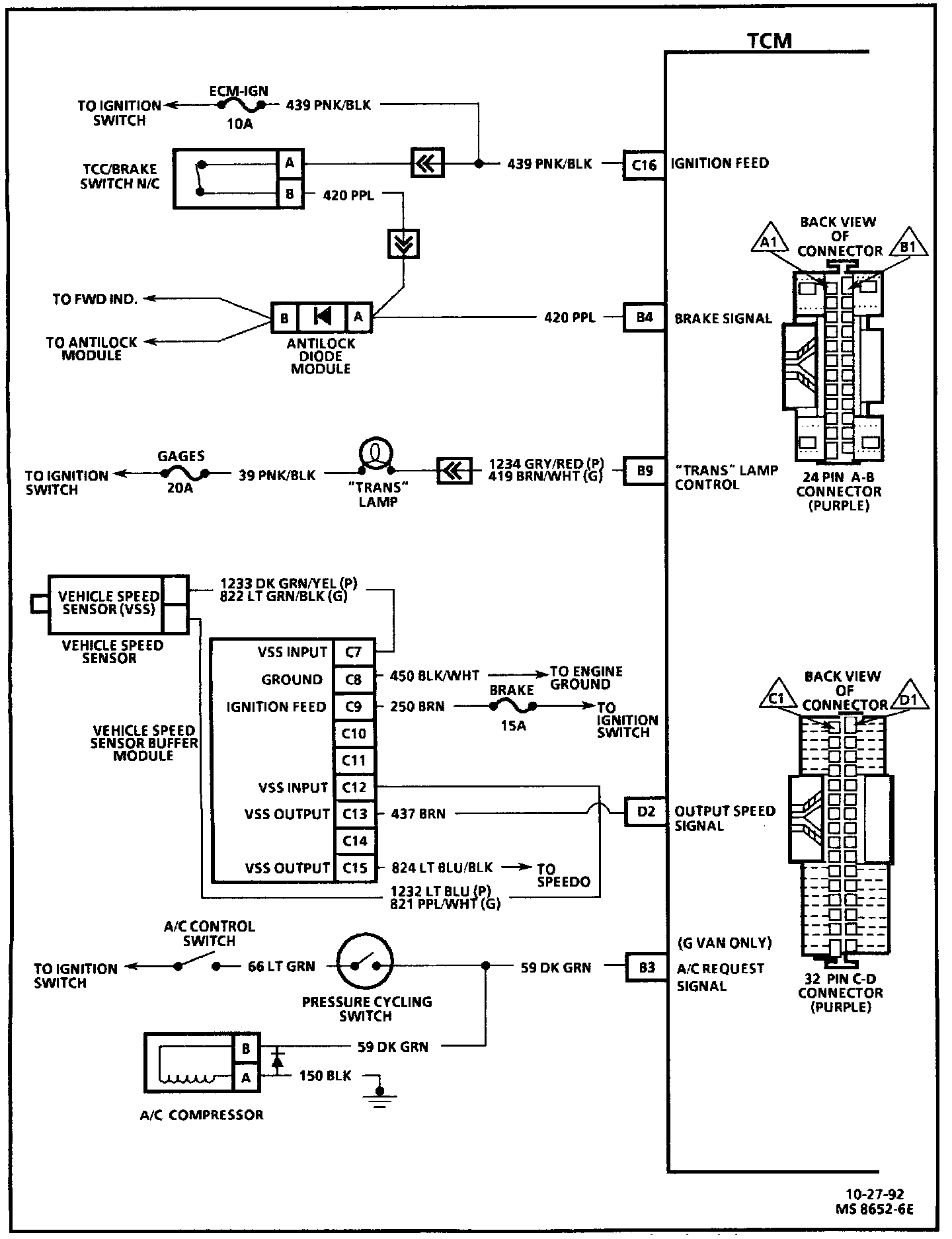
TCM Wiring Diagram:
TCM Wiring Diagram:
TCM Wiring Diagram: