Curiosii for ever!
: Car repair manuals for everyone.
Home
>>
Chevy Truck
>>
1994
>>
G 20 Van V8-393 6.5L DSL
>>
Repair and Diagnosis
>>
Diagrams
>>
Electrical Diagrams
>>
Powertrain Management
>>
System Diagram
>>
Powertrain/Transmission Control Module (PCM/TCM)
Powertrain/Transmission Control Module (PCM/TCM)
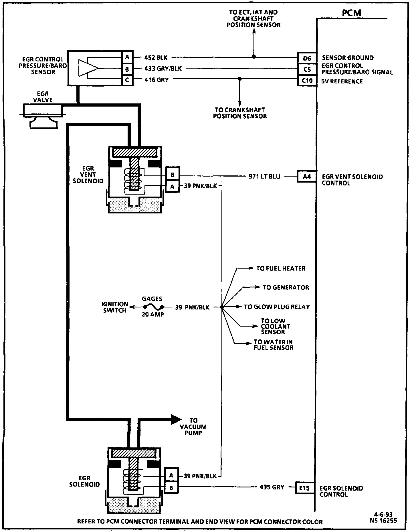
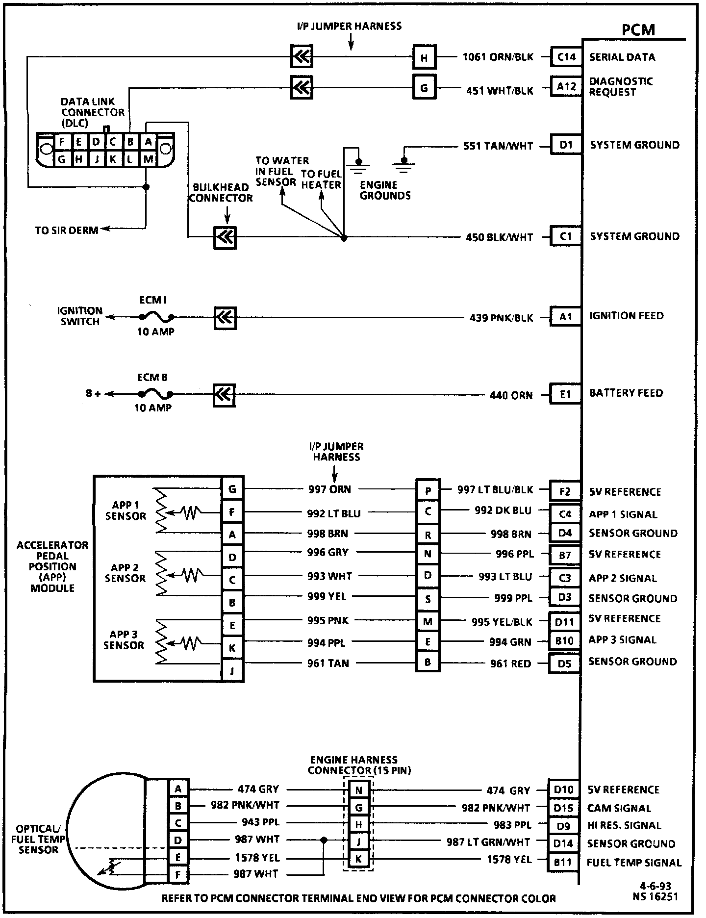
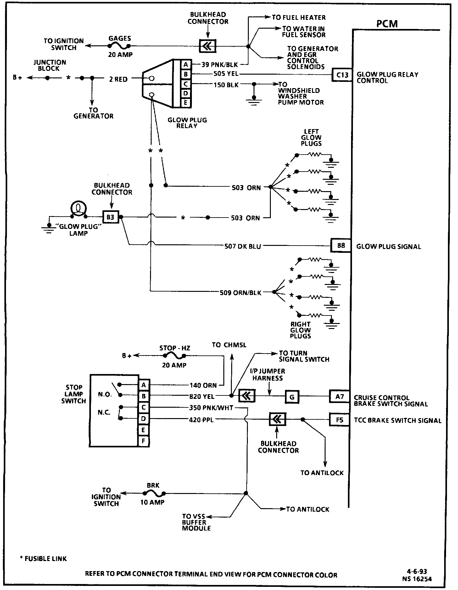
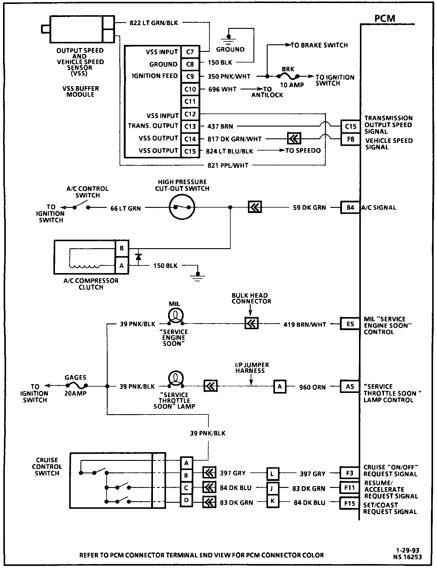
PCM Wiring Diagram:
PCM Wiring Diagram:
PCM Wiring Diagram:
PCM Wiring Diagram:
PCM Wiring Diagram:
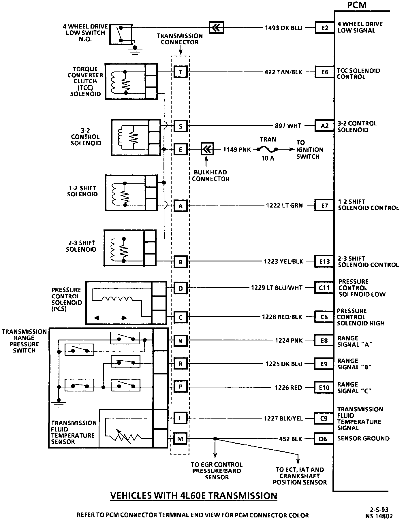
PCM Wiring Diagram 4L60-E: