Curiosii for ever!
: Car repair manuals for everyone.
Home
>>
Chevy Truck
>>
1994
>>
G 20 Van V8-393 6.5L DSL
>>
Repair and Diagnosis
>>
Diagrams
>>
Electrical Diagrams
>>
Heating and Air Conditioning
>>
System Diagram
>>
With Air Conditioning
>>
Compressor Controls
>>
Front Air Conditioning Compressor Controls
Front Air Conditioning Compressor Controls
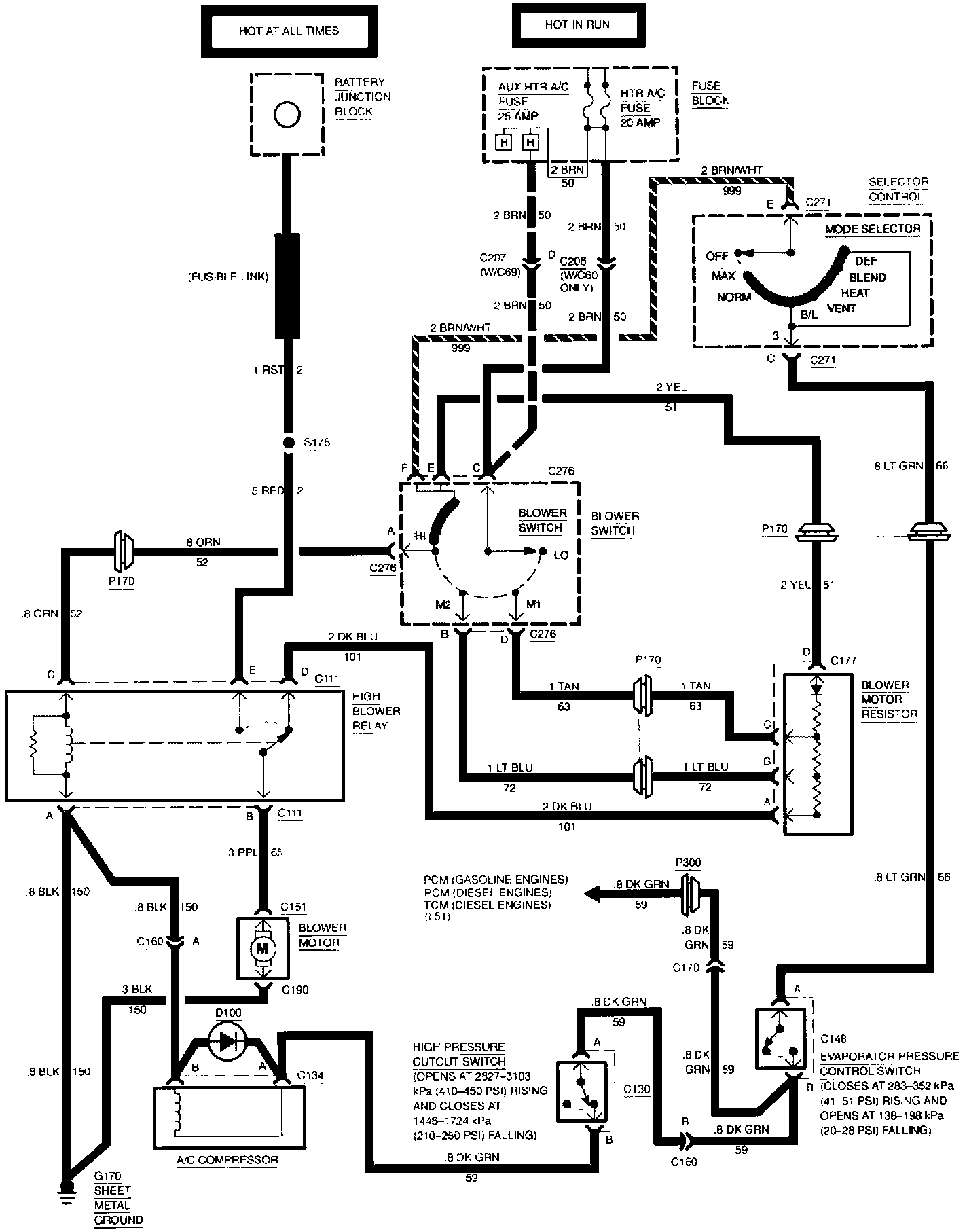
Air Conditioning (Front): Compressor Controls (Part 1 Of 2):
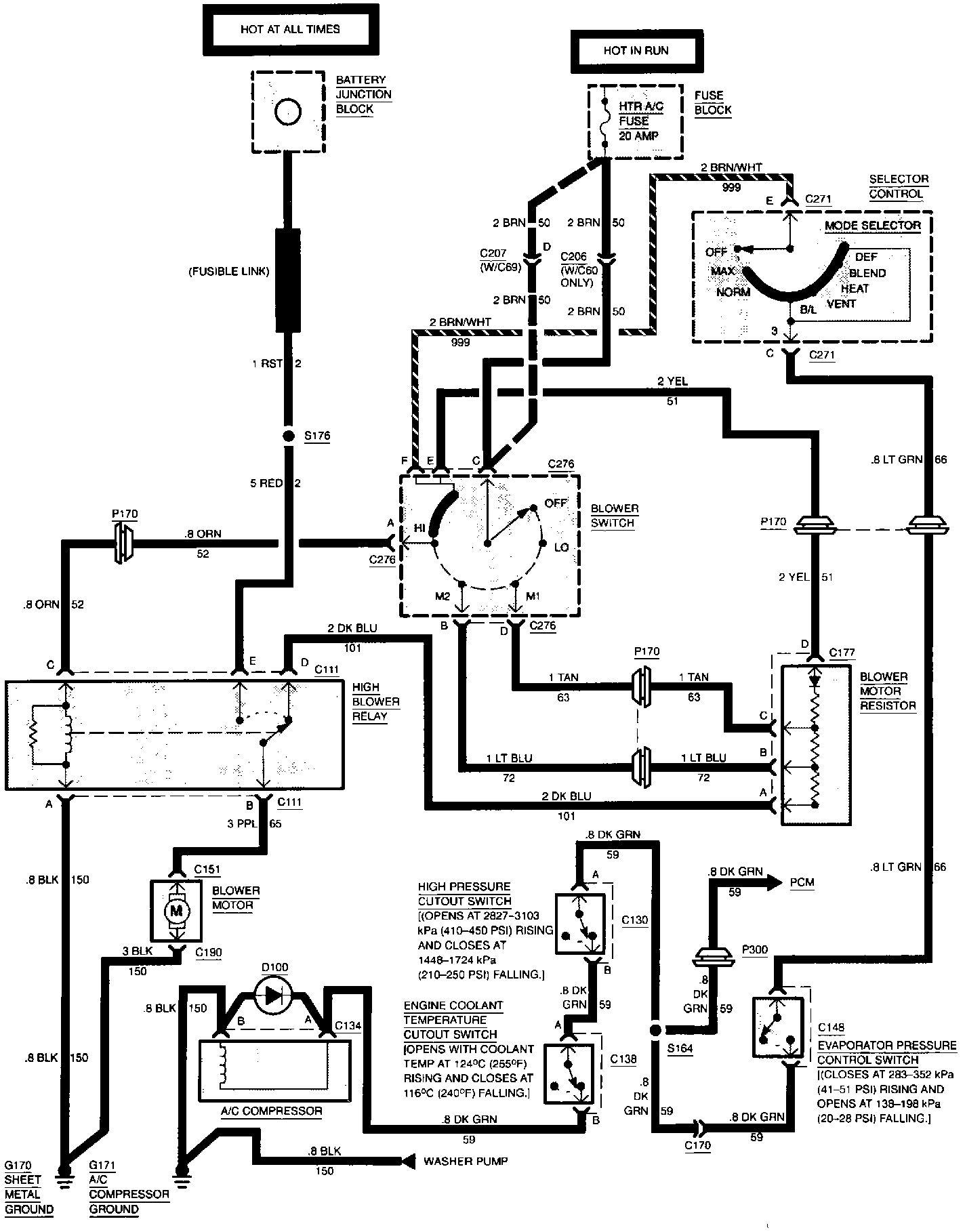
Air Conditioning (Front): Compressor Controls (Part 2 Of 2):