Curiosii for ever!: Car repair manuals for everyone.

Electronic/Powertrain Control Module (ECM/PCM)

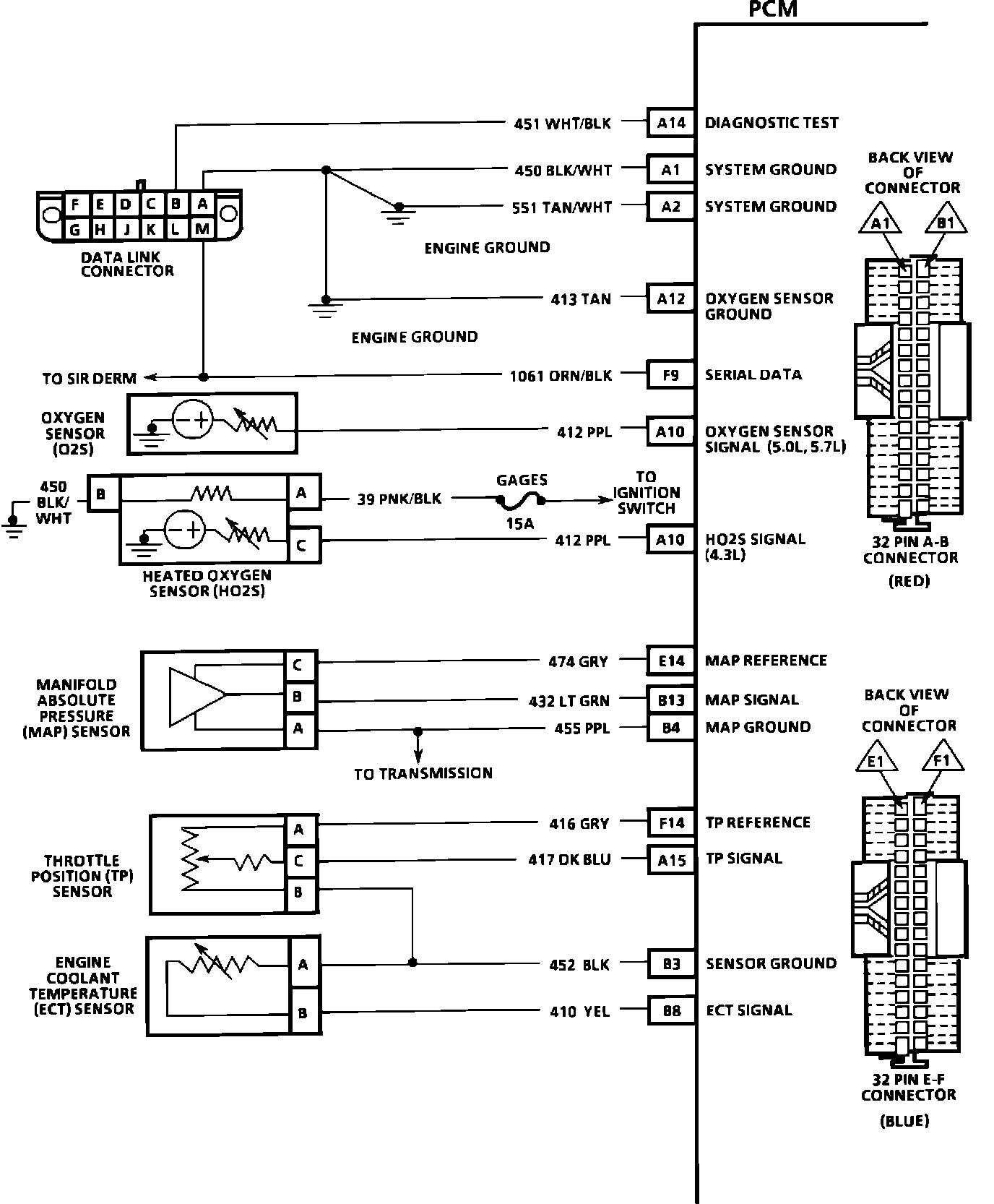
PCM Wiring Diagram (Part 1 of 5):






A14 = DIAGNOSTIC TEST.
A1 = SYSTEM GROUND.
A2 = SYSTEM GROUND.
A12 = OXYGEN SENSOR GROUND.
F9 = SERIAL DATA.
A10 = OXYGEN SIGNAL.
E14 = MAP REFERENCE.
B13 = MAP SIGNAL.
B4 = MAP GROUND.
F14 = TPS REFERENCE.
A15 = TPS SIGNAL.
B3 = SENSOR GROUND.
B8 = ECT SIGNAL.

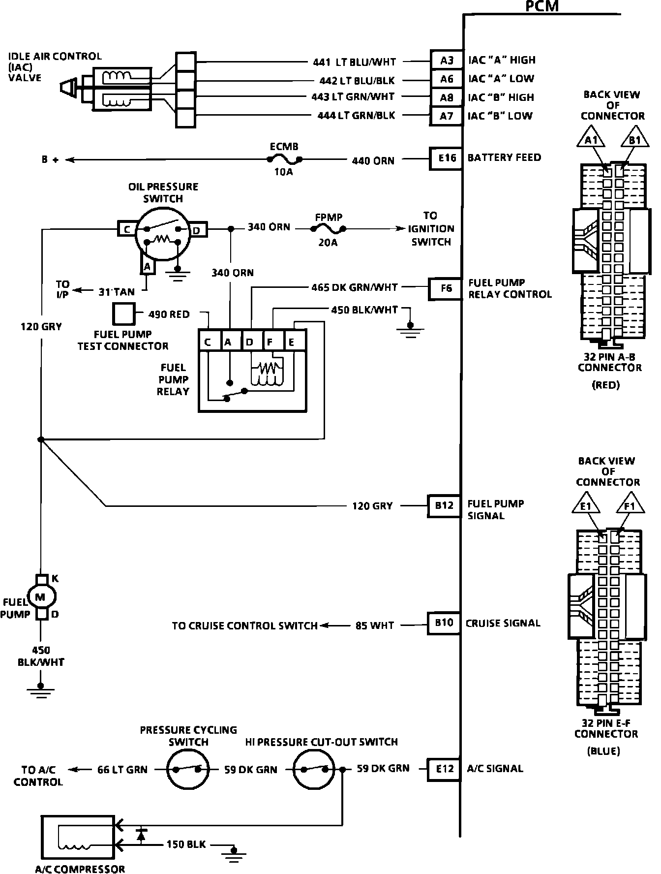
PCM Wiring Diagram (Part 2 of 5):






A3 = IAC "A" HIGH.
A6 = IAC "A" LOW.
A8 = IAC "B" HIGH.
A7 = IAC "B" LOW.
E16 = BATTERY FEED.
F6 = FUEL PUMP RELAY CONTROL.
B12 = FUEL PUMP SIGNAL.
B10 = CRUISE SIGNAL.
E12 = A/C SIGNAL.

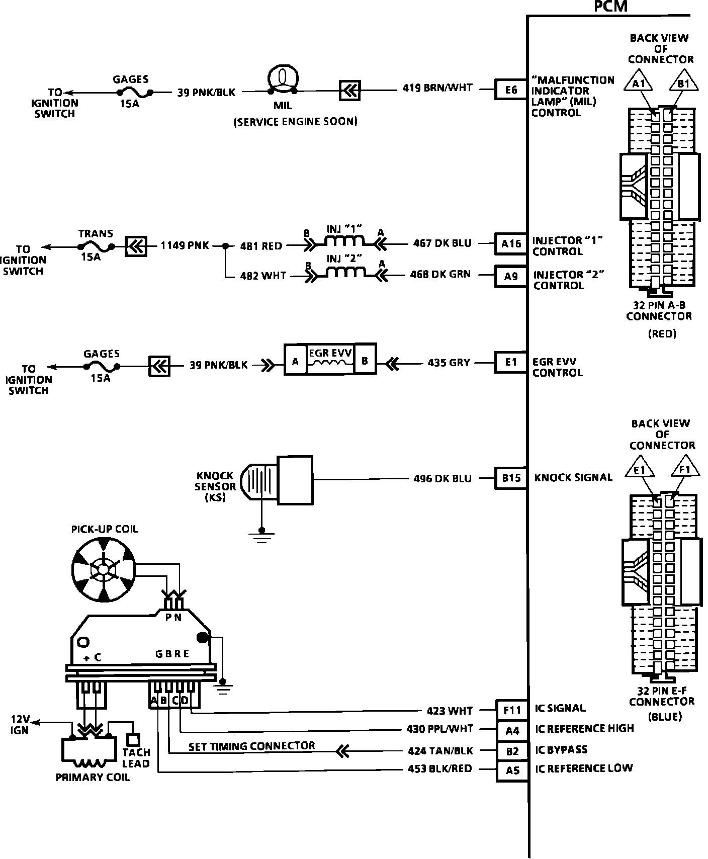
PCM Wiring Diagram (Part 3 of 5):






E6 = MALFUNCTION INDICATOR LAMP CONTROL.
A16 = INJECTOR "1" CONTROL.
A9 = INJECTOR "2" CONTROL.
E1 = EGR EVV CONTROL.
B15 = KNOCK SIGNAL.
F11 = IC SIGNAL.
A4 = IC REFERENCE HIGH.
B2 = IC BYPASS.
A5 = IC REFERENCE LOW.

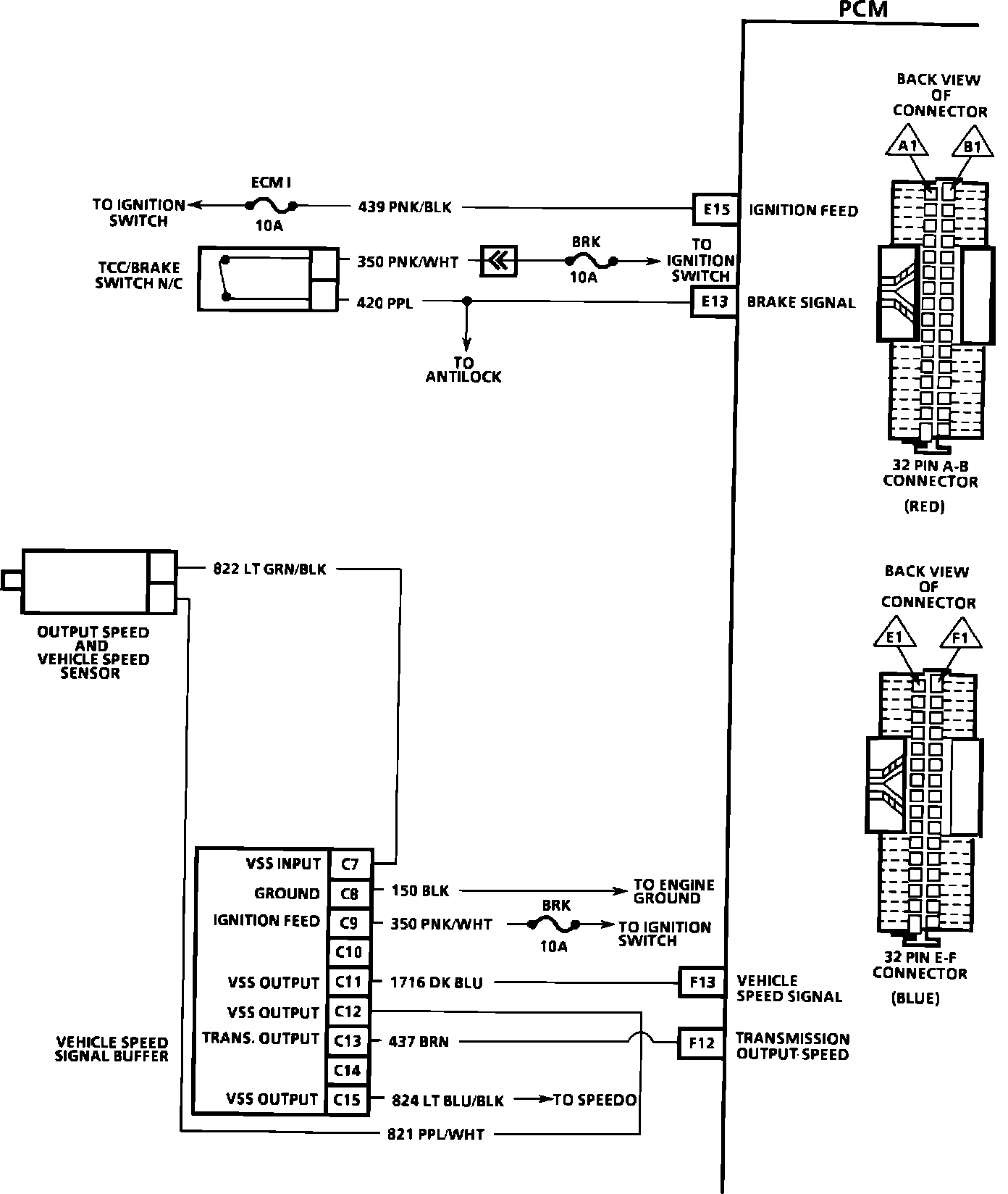
PCM Wiring Diagram (Part 4 of 5):






E15 = IGNITION FEED.
E13 = BRAKE SIGNAL.
F13 = VEHICLE SPEED SIGNAL.
F12 = TRANSMISSION OUTPUT SPEED.

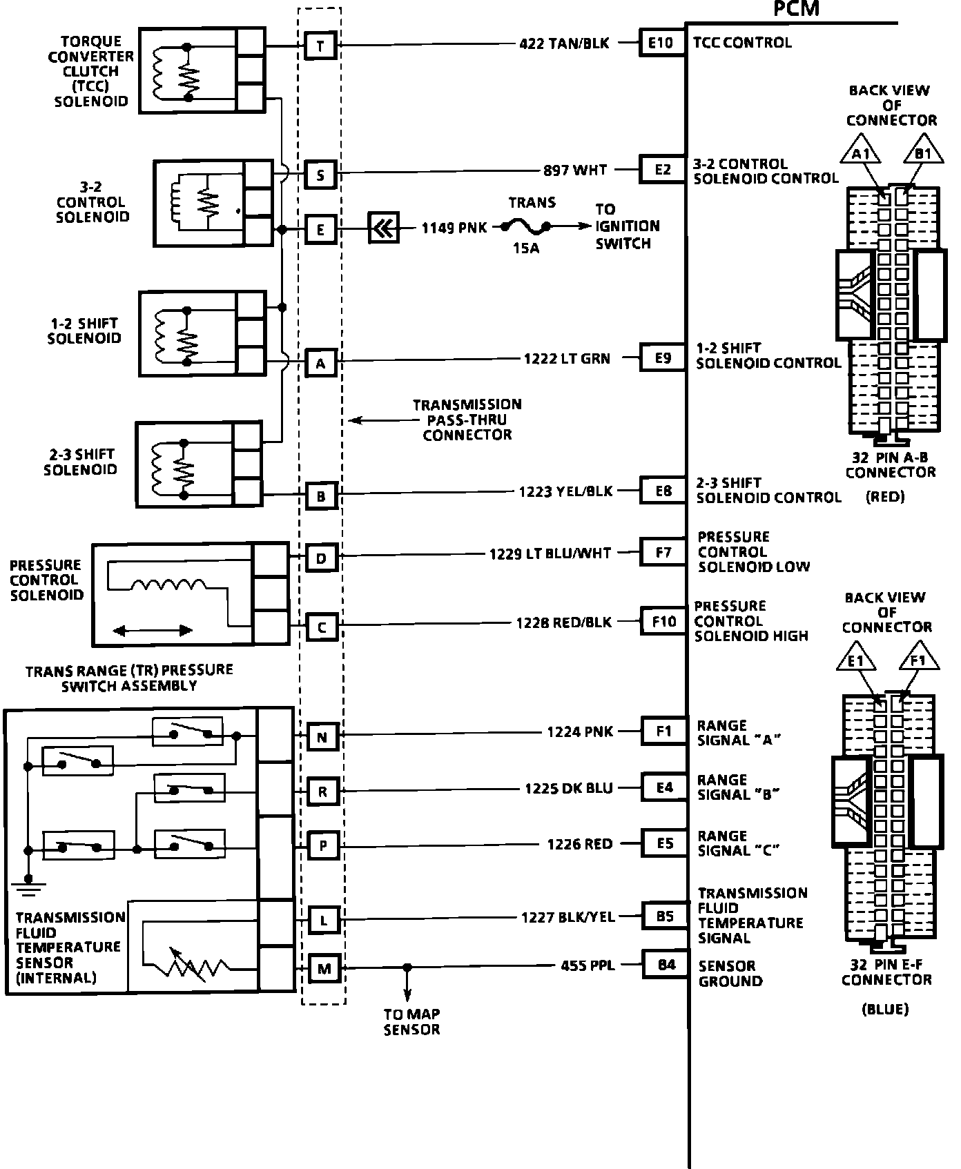
PCM Wiring Diagram (Part 5 of 5):






E10 = TCC CONTROL.
E2 = 3-2 CONTROL SOLENOID.
E9 = 1-2 SHIFT SOLENOID CONTROL.
E8 = 2-3 SHIFT SOLENOID CONTROL.
F7 = PRESSURE CONTROL SOLENOID LOW.
F10 = PRESSURE CONTROL SOLENOID HIGH.
F1 = RANGE SIGNAL "A".
E4 = RANGE SIGNAL "B".
E5 = RANGE SIGNAL "C".
B5 = TRANSMISSION FLUID TEMPERATURE.
B4 = SENSOR GROUND.