Curiosii for ever!: Car repair manuals for everyone.

Electronic/Powertrain Control Module (ECM/PCM)

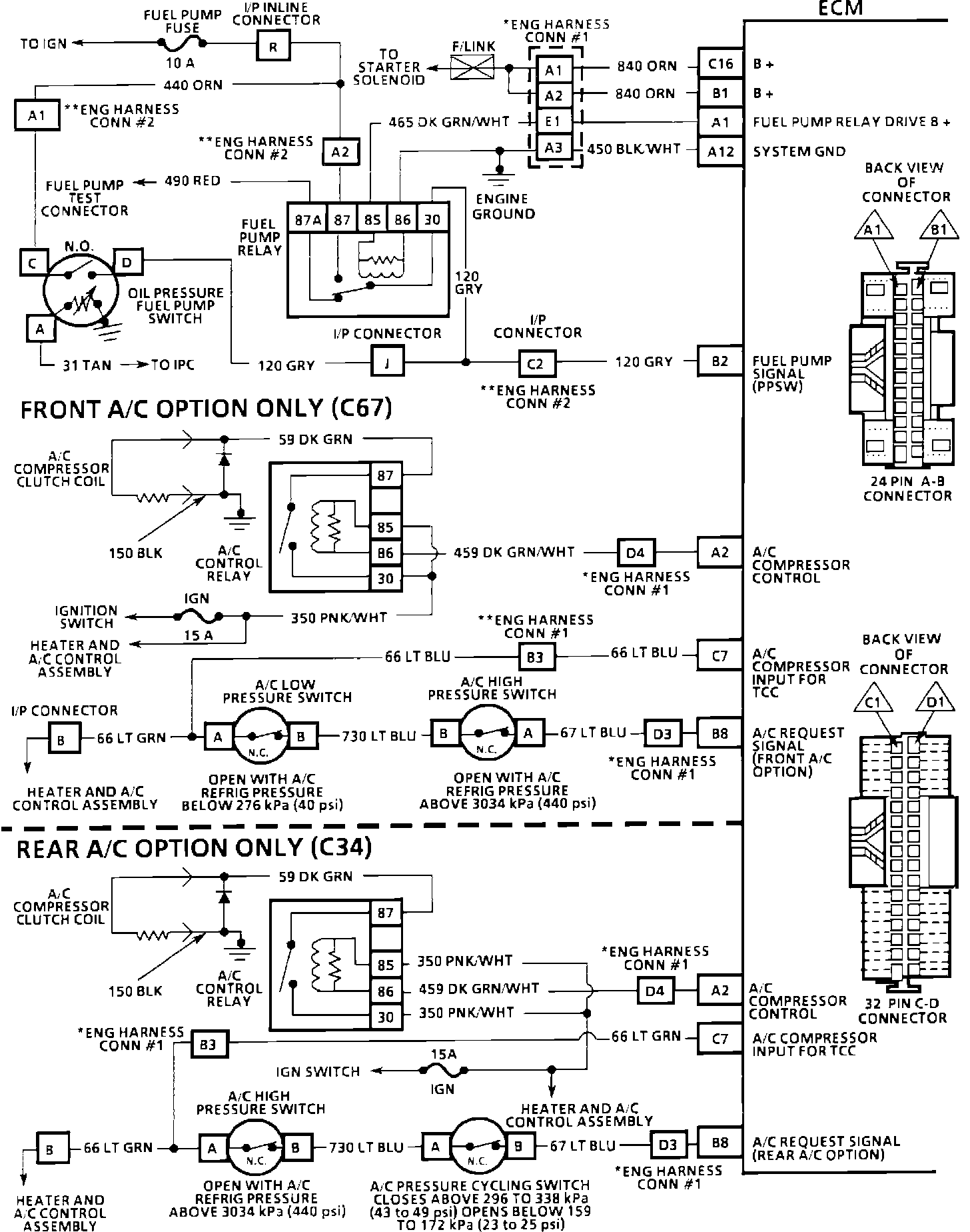
ECM Wiring Diagram - 3.1L 93 U Body (1 of 4):





C16 = B +.
B1 = B +.
A1 = FUEL PUMP RELAY DRIVE B +.
A12 = SYSTEM GROUND.
B2 = FUEL PUMP SIGNAL.
A2 = SA/C COMPRESSOR CONTROL.
C7 = A/C COMPRESSOR INPUT FOR TCC.
B8 = SA/C REQUEST SIGNAL (FRONT A/C OPTION).

A2 = SA/C COMPRESSOR CONTROL.
C7 = A/C COMPRESSOR INPUT FOR TCC.
B8 = SA/C REQUEST SIGNAL (REAR A/C OPTION).

ECM Wiring Diagram - 3.1L 93 U Body (2 of 4):





A8 = SERIAL DATA.
A9 = DIAGNOSTIC TEST.
A12 = SYSTEM GROUND.
D1 = SYSTEM GROUND.
D6 = OXYGEN SENSOR GROUND.
D7 = OXYGEN SENSOR SIGNAL.
B10 = PARK/NEUTRAL POSITION SWITCH (A/T).
A10 = VEHICLE SPEED SIGNAL.
C10 = ECT SIGNAL.
D2 = 5SENSOR GROUND.
C13 = TPS SIGNAL.
C14 = +5 VOLT REFERENCE.
C11 = MAP SIGNAL.
A11 = SENSOR GROUND.
A4 = EGR CONTROL SOLENOID.
C9 = CRANK SIGNAL.
C5 = IAC COIL "A" HIGH.
C6 = IAC COIL "A" LOW.
C4 = IAC COIL "B" HIGH.
C3 = IAC COIL "B" LOW.

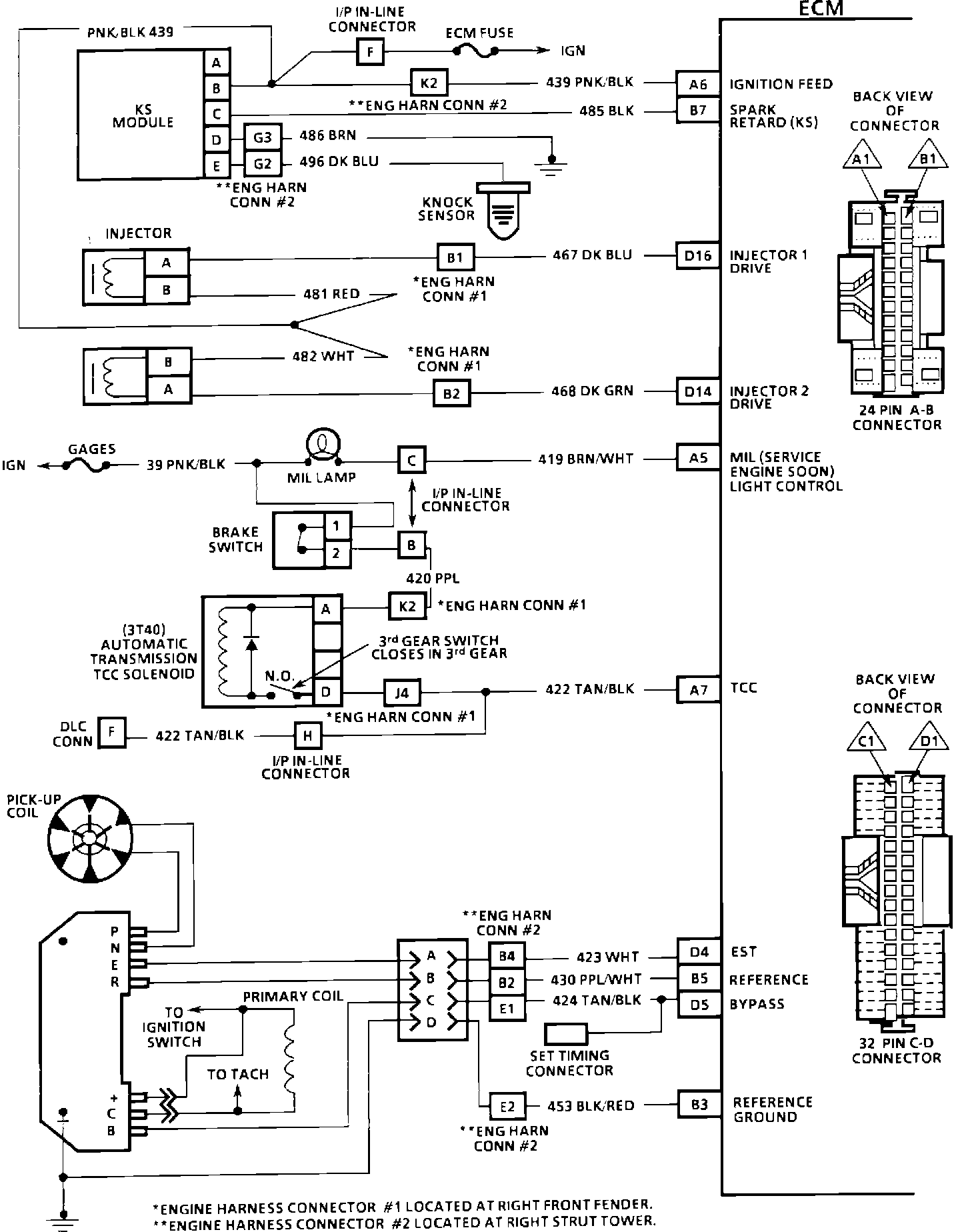
ECM Wiring Diagram - 3.1L 93 U Body (3 of 4):





A6 = IGNITION FEED.
B7 = SPARK RETARD (KS).
D16 = INJECTOR 1 DRIVE.
D14 = INJECTOR 2 DRIVE.
A5 = MIL (SERVICE ENGINE SOON) LIGHT CONTROL.
A7 = TCC CONTROL (A/T).
D4 = EST CONTROL.
B5 = EST REFERENCE.
D5 = EST BYPASS.
B3 = EST REFERENCE LOW.

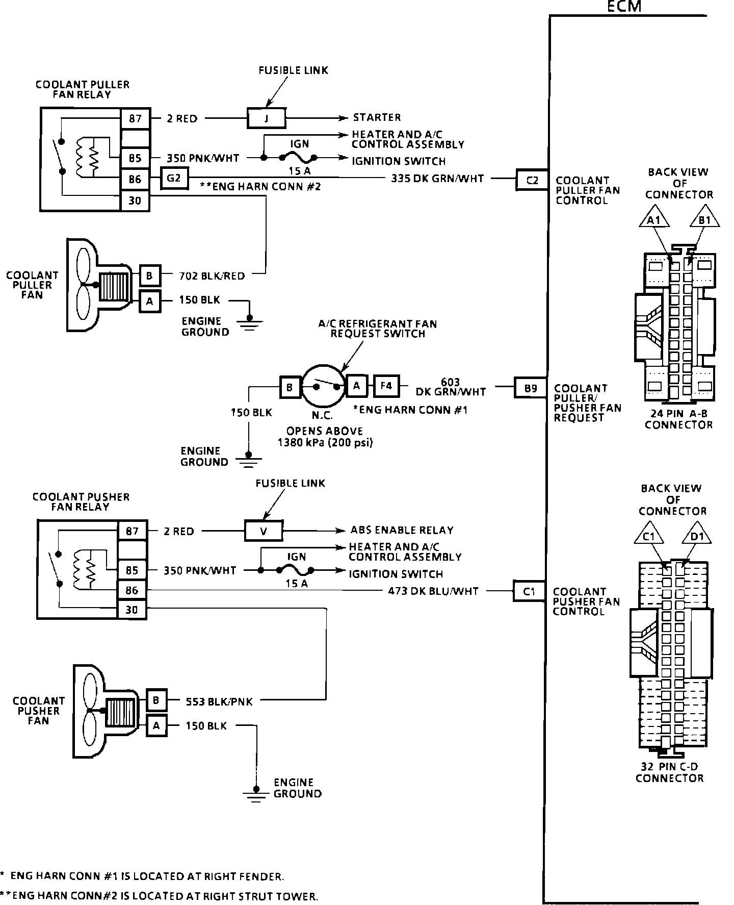
ECM Wiring Diagram - 3.1L 93 U Body (4 of 4):





C2 = COOLANT PULLER FAN CONTROL.
B9 = COOLANT PULLER/PUSHER FAN REQUEST.
C1 = COOLANT PUSHER FAN CONTROL.