Curiosii for ever!: Car repair manuals for everyone.

Electronic/Powertrain Control Module (ECM/PCM)


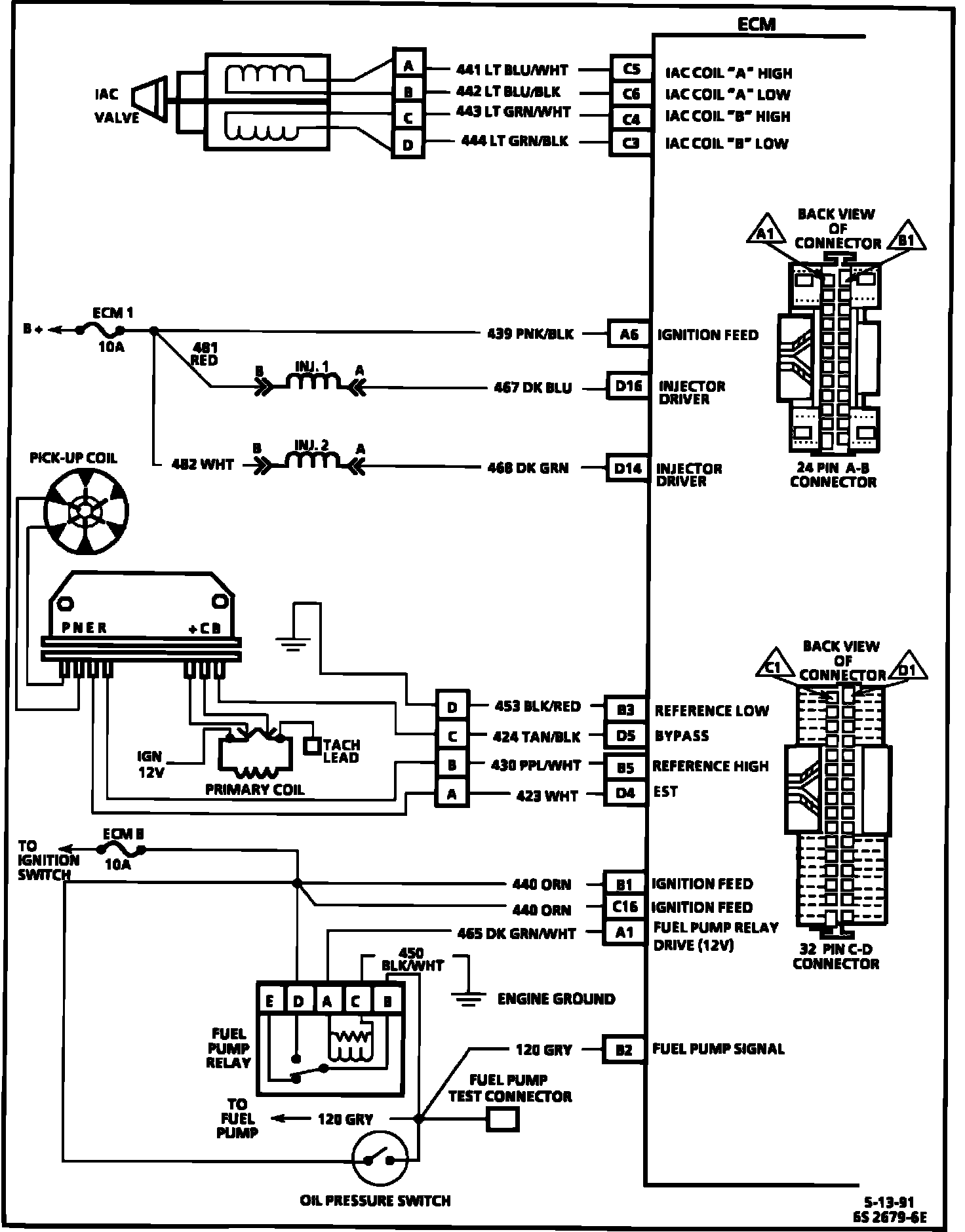
ECM Wiring Diagram (Part 1 Of 3):






A8 = SERIAL DATA.
A9 = DIAGNOSTIC TEST.
A12 = SYSTEM GROUND.
D6 = OXYGEN SENSOR GROUND.
D1 = SYSTEM GROUND.
C9 = CRANK SIGNAL.
D7 = OXYGEN SENSOR SIGNAL.
A11 = MAP GROUND.
C11 = MAP SIGNAL.
C14 = +5 VOLT REFERENCE.
C13 = TPS SIGNAL.
D2 = SENSOR GROUND.
C10 = CTS SIGNAL.
B8 = A/C REQUEST SIGNAL.
A2 = A/C RELAY CONTROL.


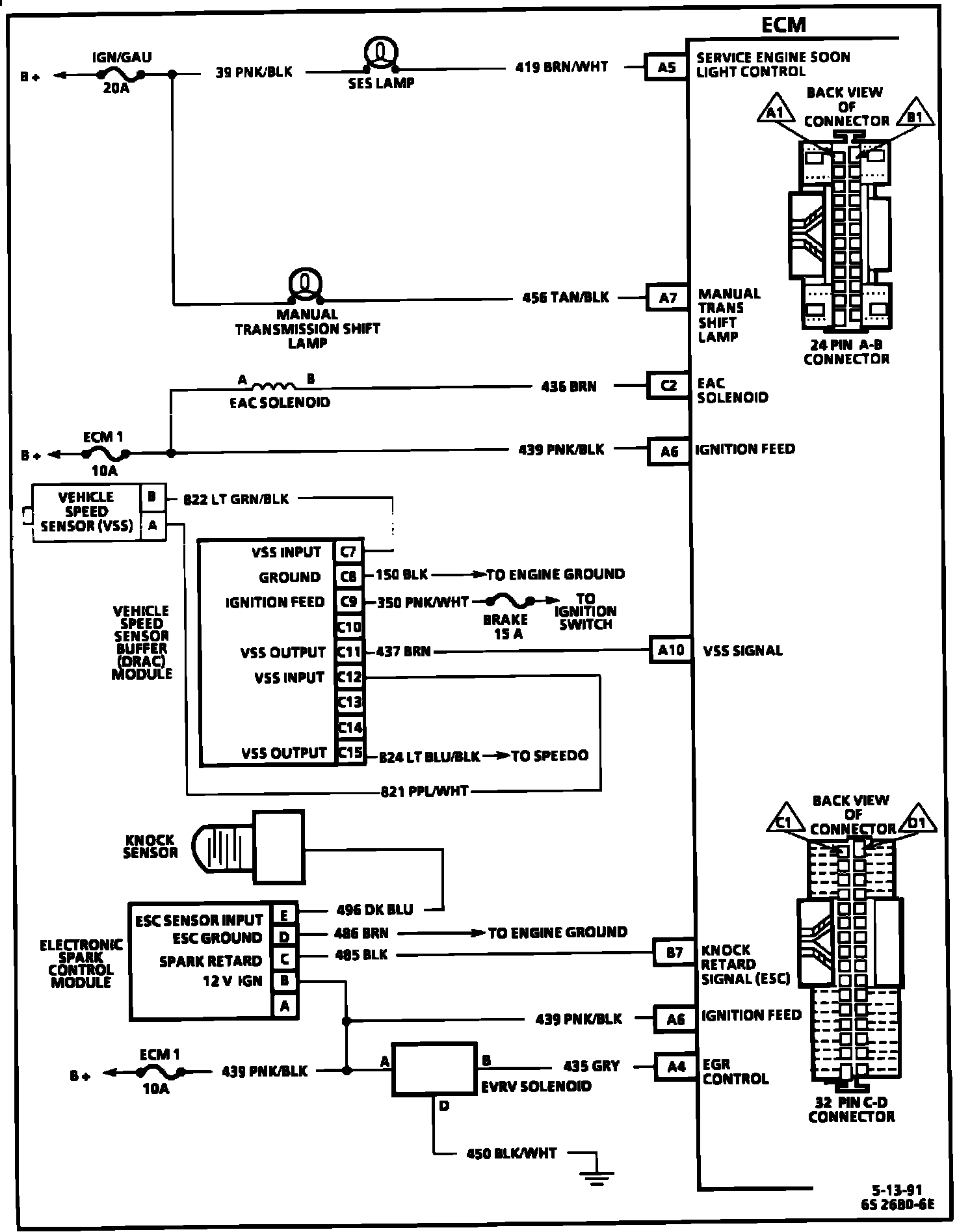
ECM Wiring Diagram (Part 2 Of 3):






C5 = IAC COIL "A" HIGH.
C6 = IAC COIL "A" LOW.
C4 = IAC COIL "B" HIGH.
C3 = IAC COIL "B" LOW.
A6 = IGNITION FEED.
D16 = INJECTOR DRIVER.
D14 = INJECTOR DRIVER.
B3 = REFERENCE LOW.
D5 = BYPASS.
B5 = REFERENCE HIGH.
D4 = EST.
B1 = IGNITION FEED.
C16 = IGNITION FEED.
A1 = FUEL PUMP RELAY DRIVE (12 VOLT)
B2 = FUEL PUMP SIGNAL.


ECM Wiring Diagram (Part 3 Of 3):






A5 = SERVICE ENGINE SOON LIGHT CONTROL.
A7 = MANUAL TRANS SHIFT LAMP.
C2 = EAC SOLENOID.
A6 = IGNITION FEED.
A10 = VSS SIGNAL.
B7 = KNOCK RETARD SIGNAL (ESC).
A6 = IGNITION FEED.
A4 = EGR CONTROL.