Curiosii for ever!
: Car repair manuals for everyone.
Home
>>
Chevy Truck
>>
1992
>>
G 20 Van V8-350 5.7L
>>
Repair and Diagnosis
>>
Powertrain Management
>>
Diagrams
>>
Electrical Diagrams
>>
Transmission Control Module (TCM)
>>
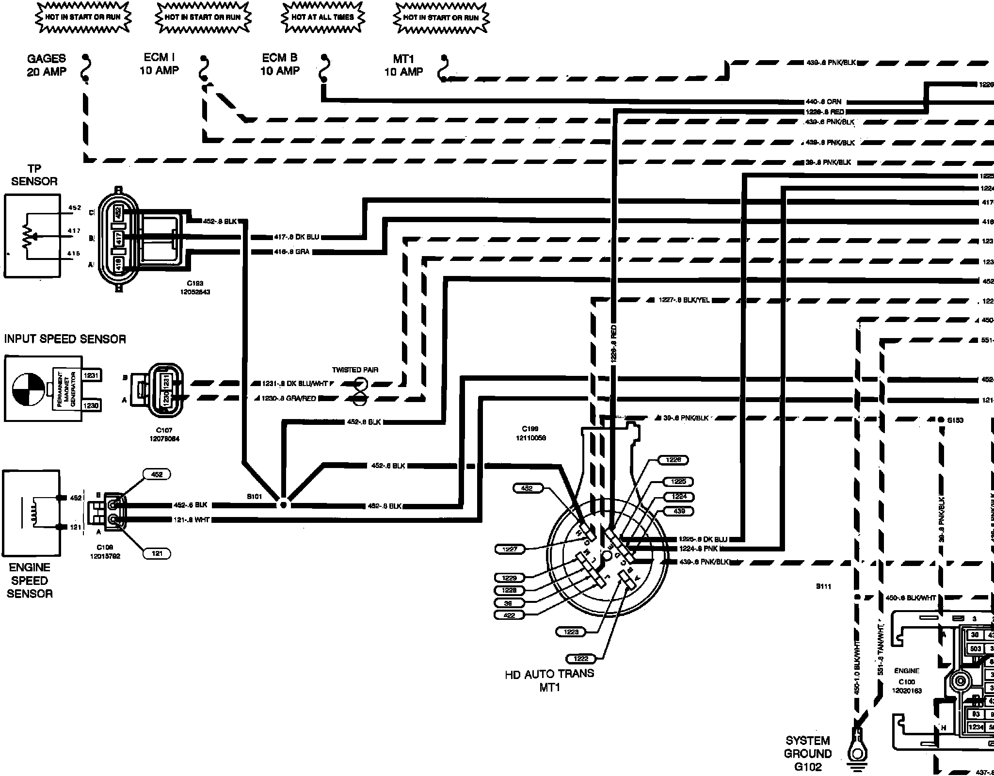
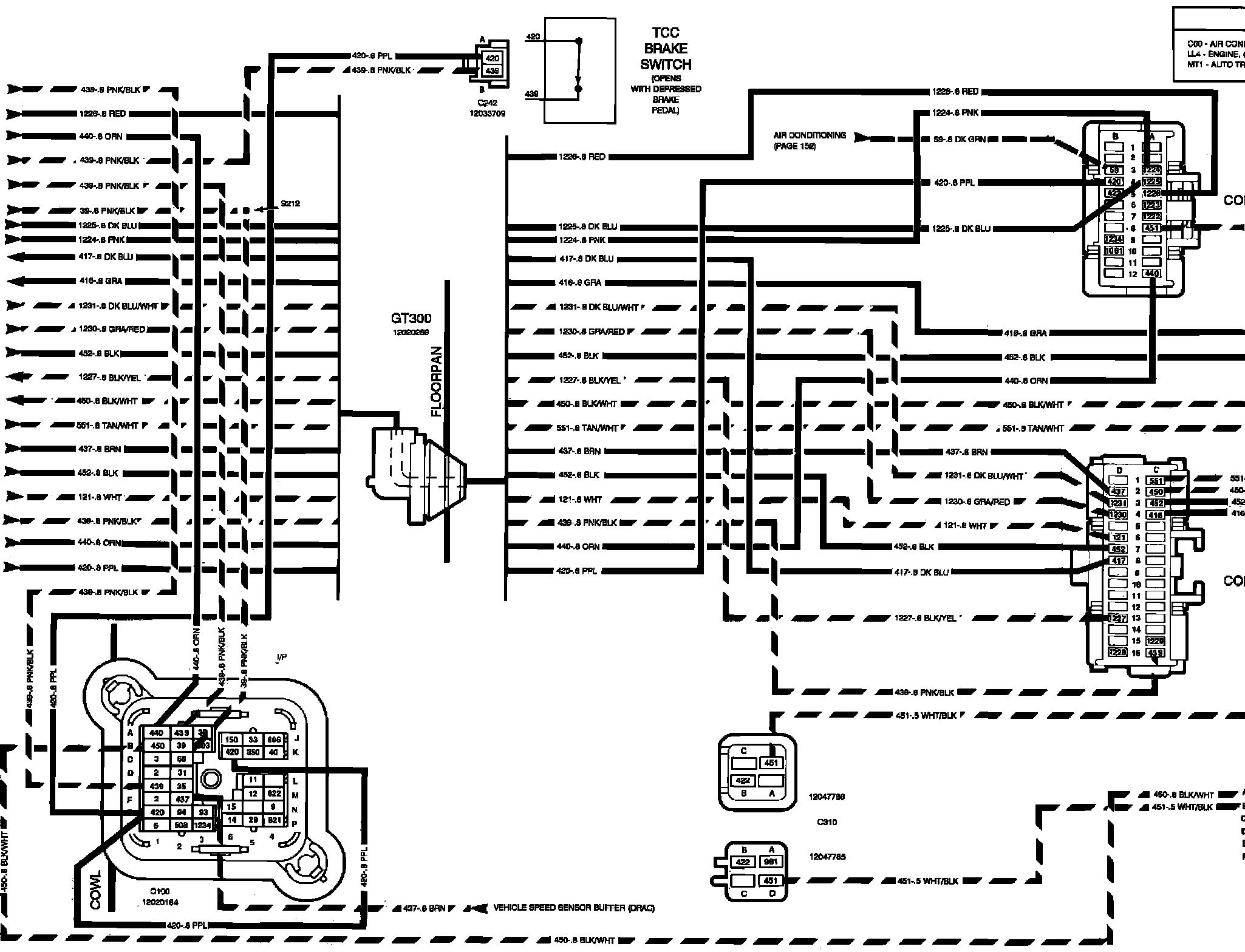
Inputs
Inputs
�I�%Transmission Control Module (TCM) Inputs:
���%Transmission Control Module (TCM) Inputs: