Curiosii for ever!
: Car repair manuals for everyone.
Home
>>
Chevy Truck
>>
1992
>>
G 10 Van V8-350 5.7L
>>
Repair and Diagnosis
>>
Diagrams
>>
Electrical Diagrams
>>
Powertrain Management
>>
System Diagram
>>
Transmission Control Module (TCM)
>>
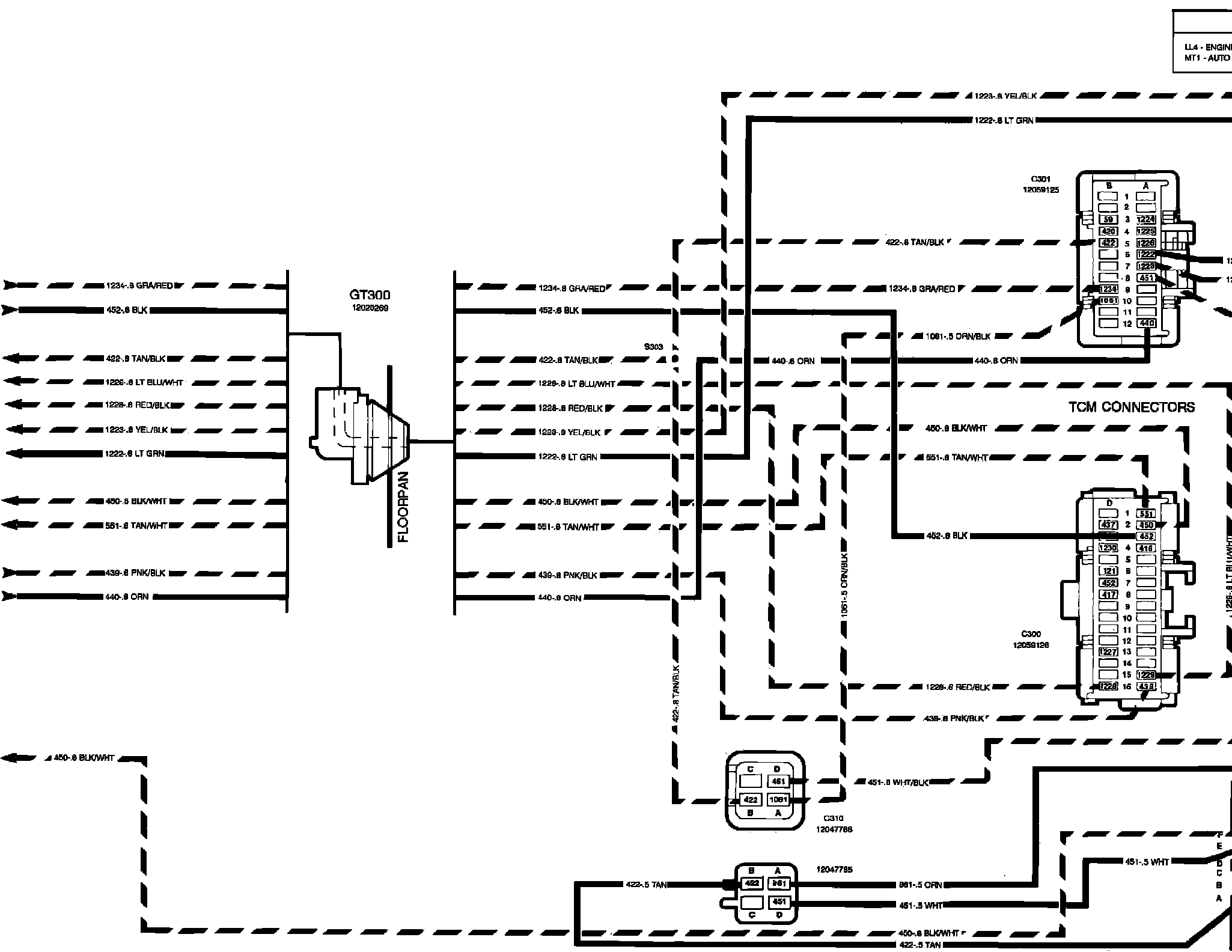
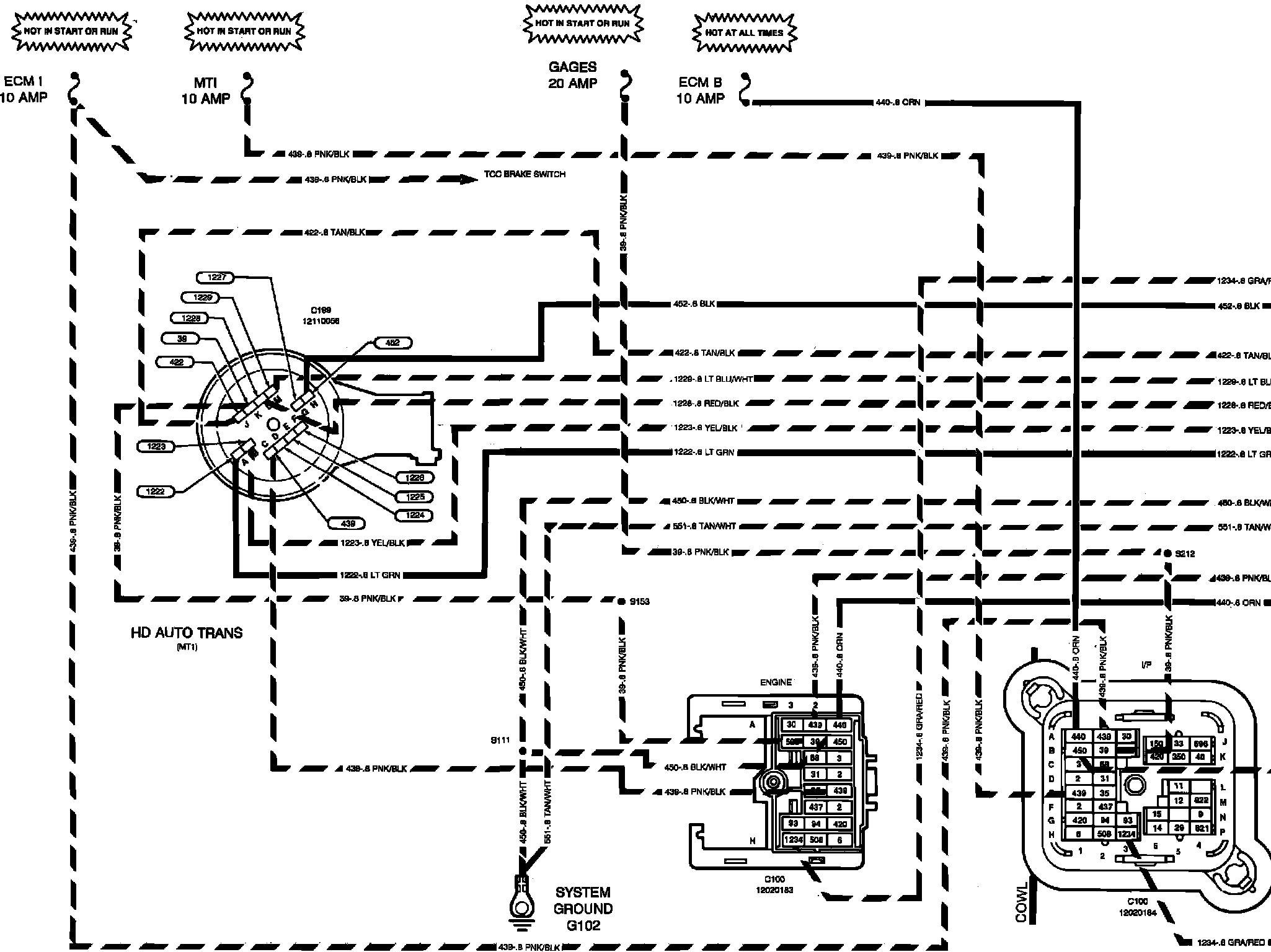
Outputs
Outputs
V��%Transmission Control Module (TCM) Outputs:
F��%Transmission Control Module (TCM) Outputs: