Curiosii for ever!: Car repair manuals for everyone.

Powertrain Control Module (PCM)

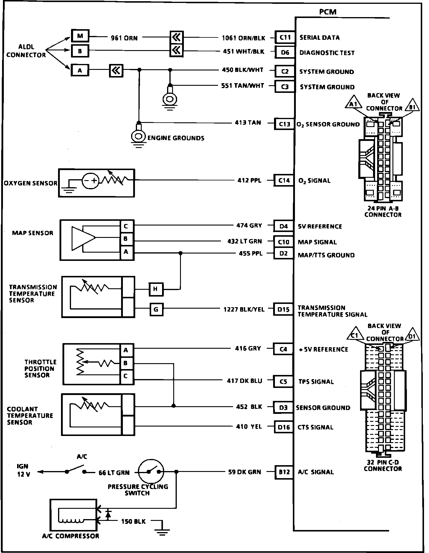
PCM Wiring Diagram Part 1 Of 5:






C11 = Serial Data
D6 = Diagnostic Test
C2 = System Ground
C3 = System Ground
C13 = Oxygen Sensor Ground
C14 = Oxygen Sensor Signal
D4 = 5 Volt Reference
C10 = MAP Signal
D2 = MAP/TTS Ground
D15 = Transmission Temperature Signal
C4 = 5 Volt Reference
C5 = TPS Signal
D3 = Sensor Ground
D16 = CTS Signal
B12 = A/C Signal







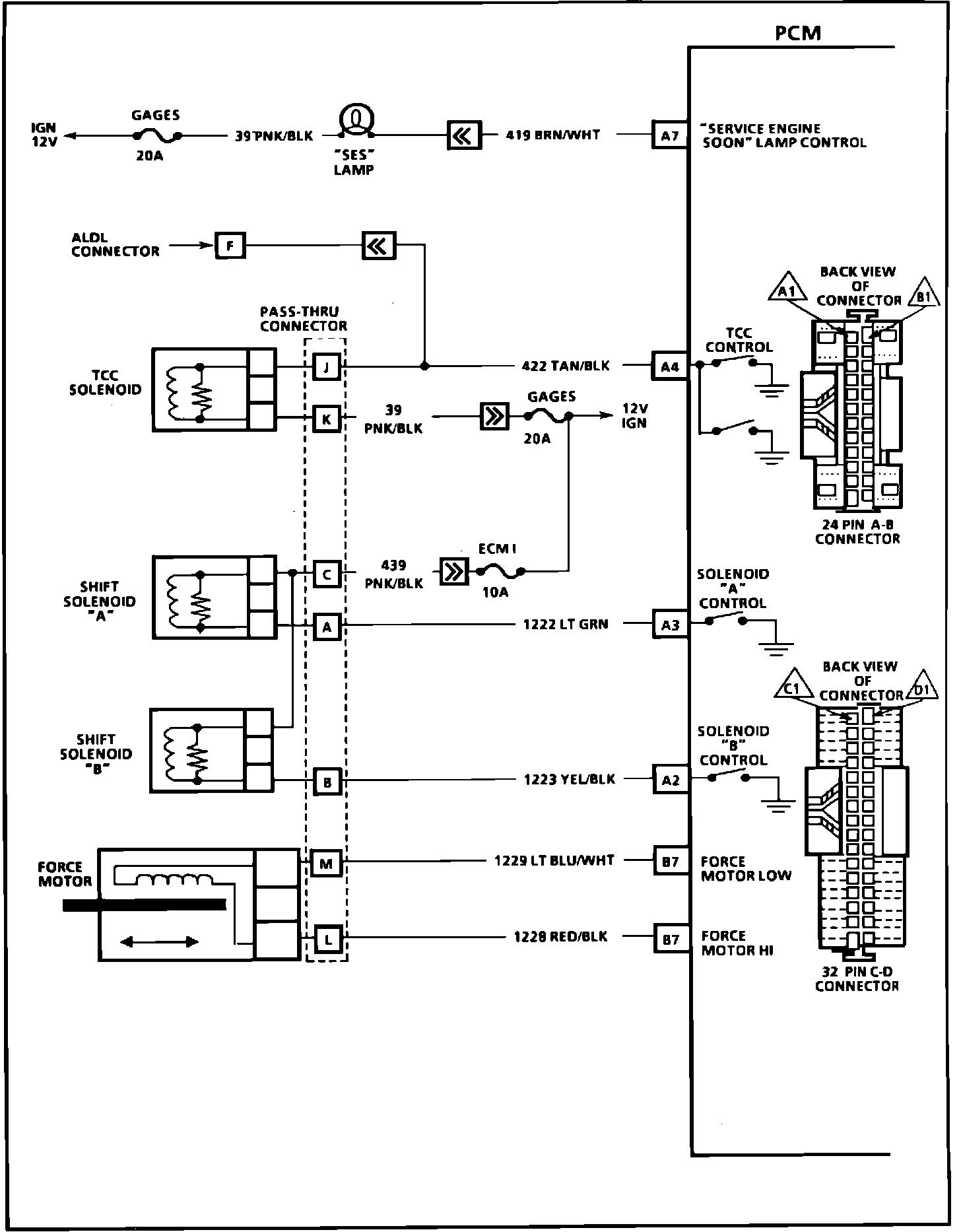
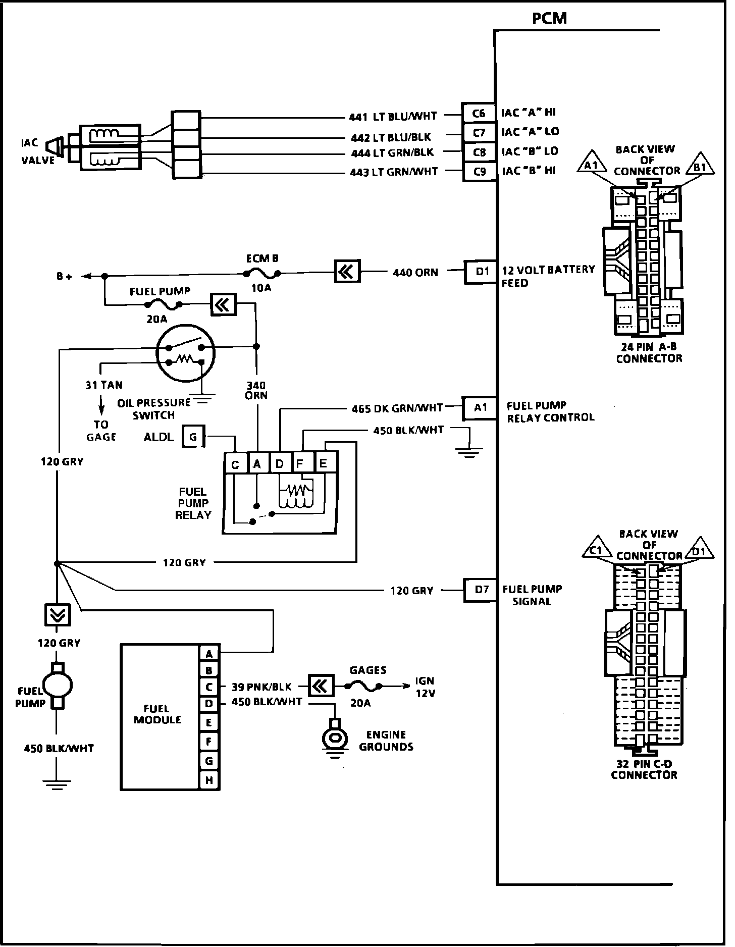
PCM Wiring Diagram Part 2 Of 5:






C6 = IAC "A" High
C7 = IAC "A" Low
C8 = IAC "B" Low
C9 = IAC "B" High
D1 = 12 Volt Battery Feed
A1 = Fuel Pump Control Relay
D7 = Fuel Pump Signal







PCM Wiring Diagram Part 3 Of 5:








A7 = "Service Engine Soon" Lamp Control
A4 = TCC Solenoid
A3 = Solenoid "A" Control
A2 = Solenoid "B" Control
B7 = Force Motor Low
B8 = Force Motor High






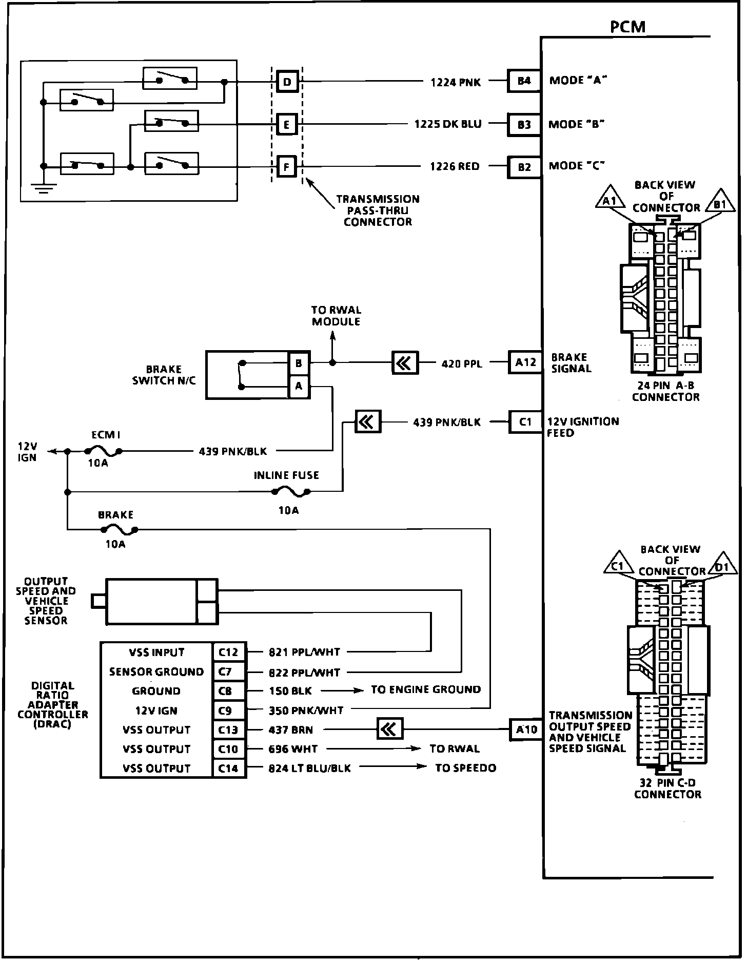
PCM Wiring Diagram Part 4 Of 5:








B4 = Mode "A"
B3 = Mode "B"
B2 = Mode "C"
A12 = Brake Signal
C1 = 12 Volt Ignition Feed
A10 = Transmission Output Speed And Vehicle Speed signal







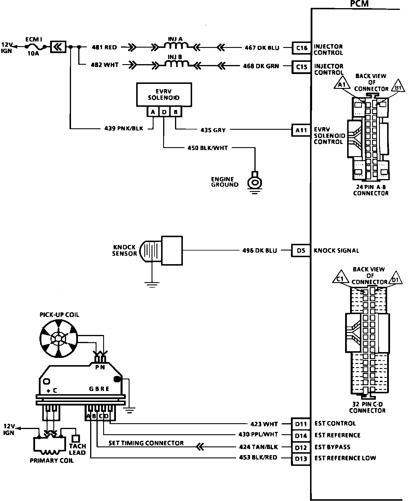
PCM Wiring Diagram Part 5 Of 5:







C16 = Injector Control
C15 = Injector Control
A11 = EVRV Solenoid Control
D5 = Knock Signal
D11 = EST Control
D14 = EST Reference
D12 = EST Bypass
D13 = EST Reference Low