Curiosii for ever!
: Car repair manuals for everyone.
Home
>>
Chevy Truck
>>
1991
>>
G 10 Van V8-350 5.7L
>>
Repair and Diagnosis
>>
Powertrain Management
>>
Diagrams
>>
Electrical Diagrams
>>
Electronic/Powertrain Control Module (ECM/PCM)
>>
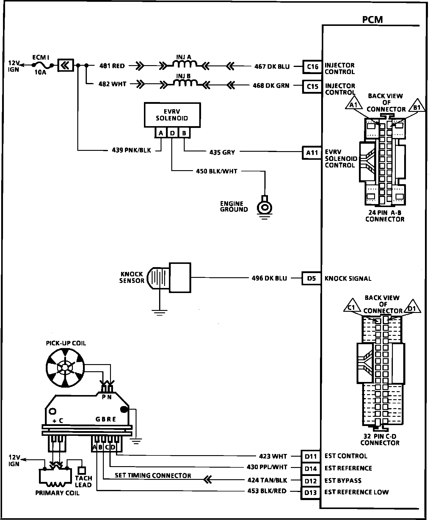
Powertrain Control Module (PCM)
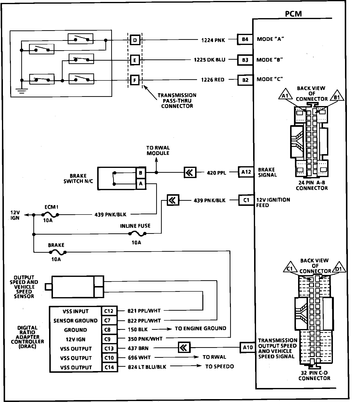
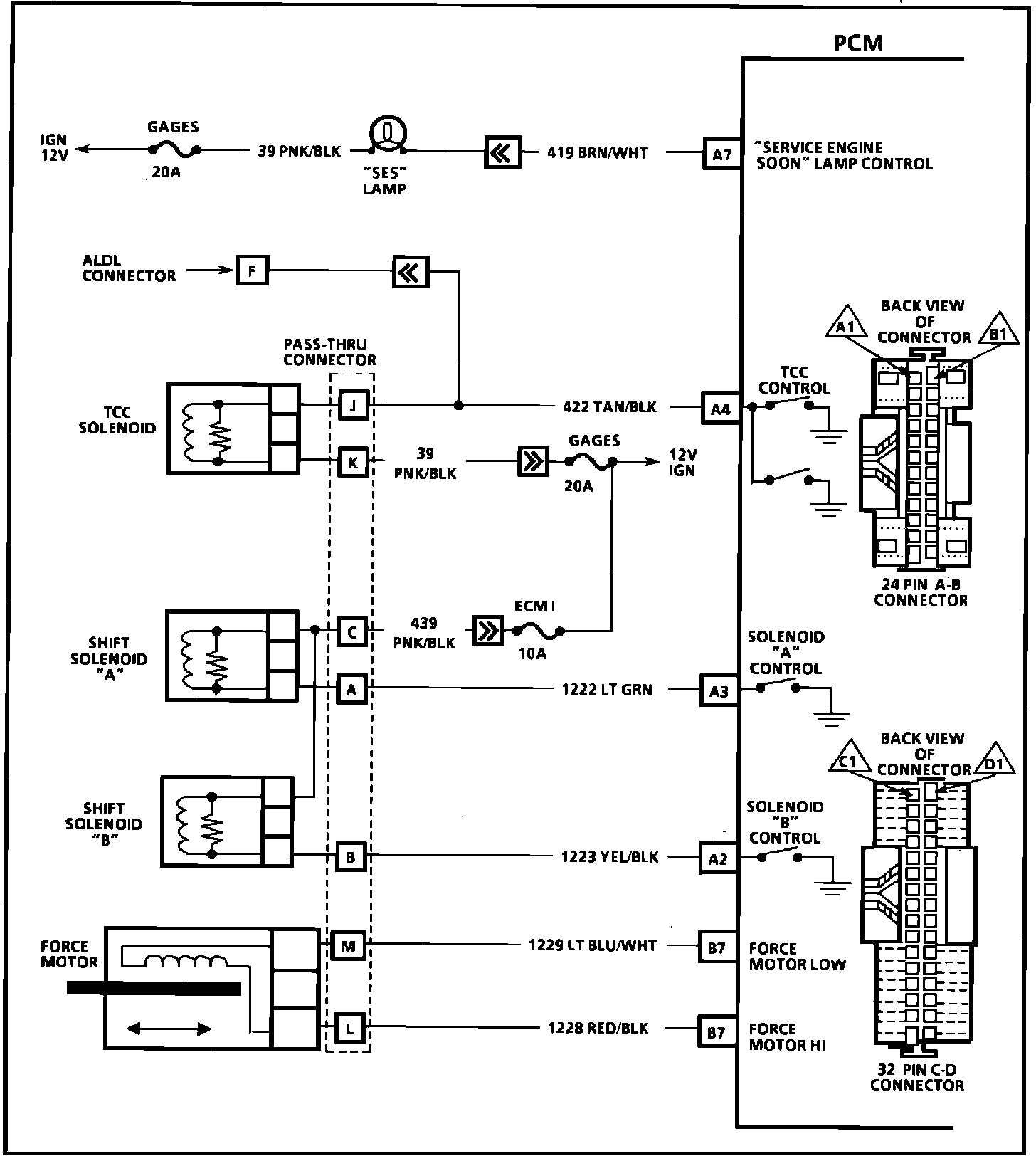
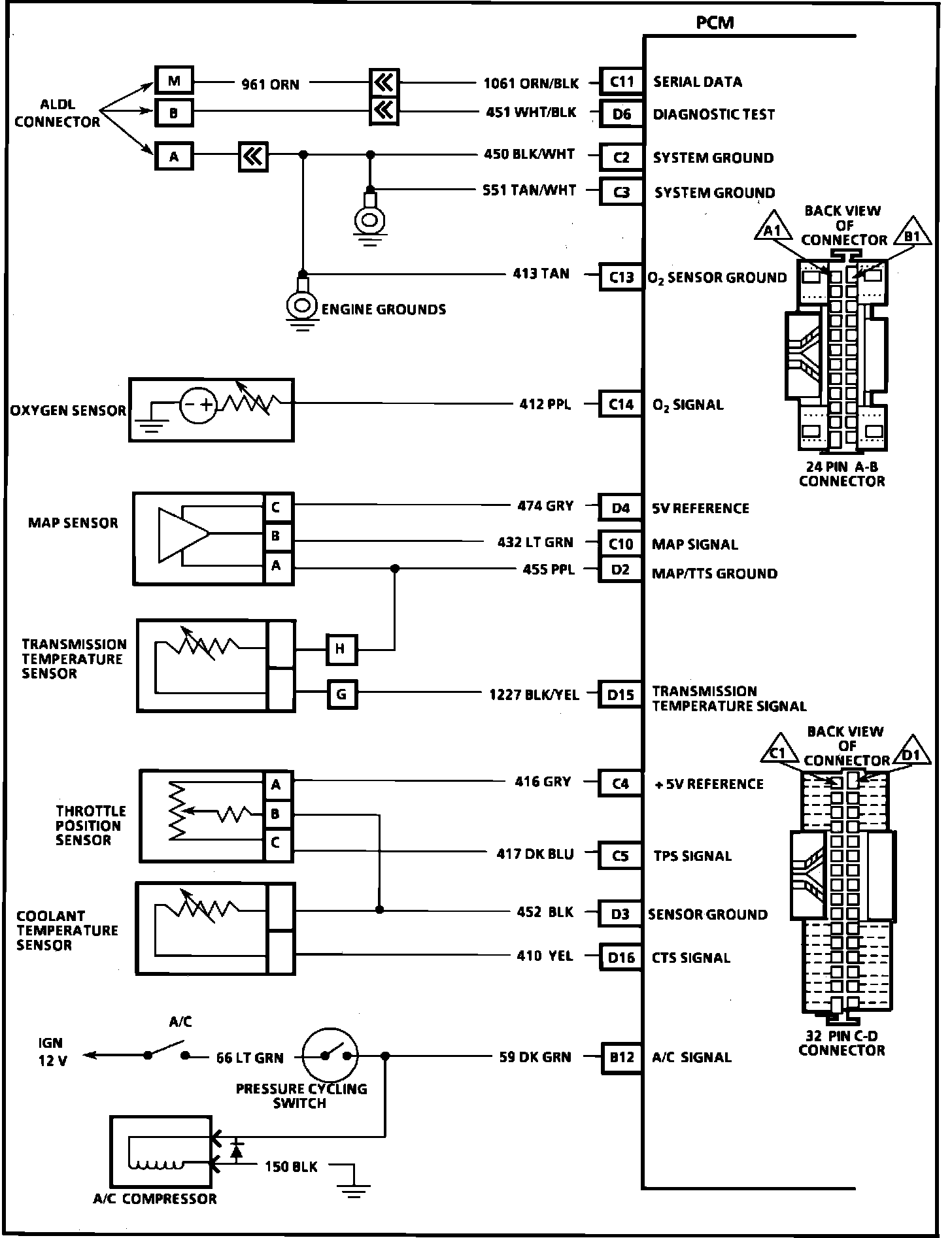
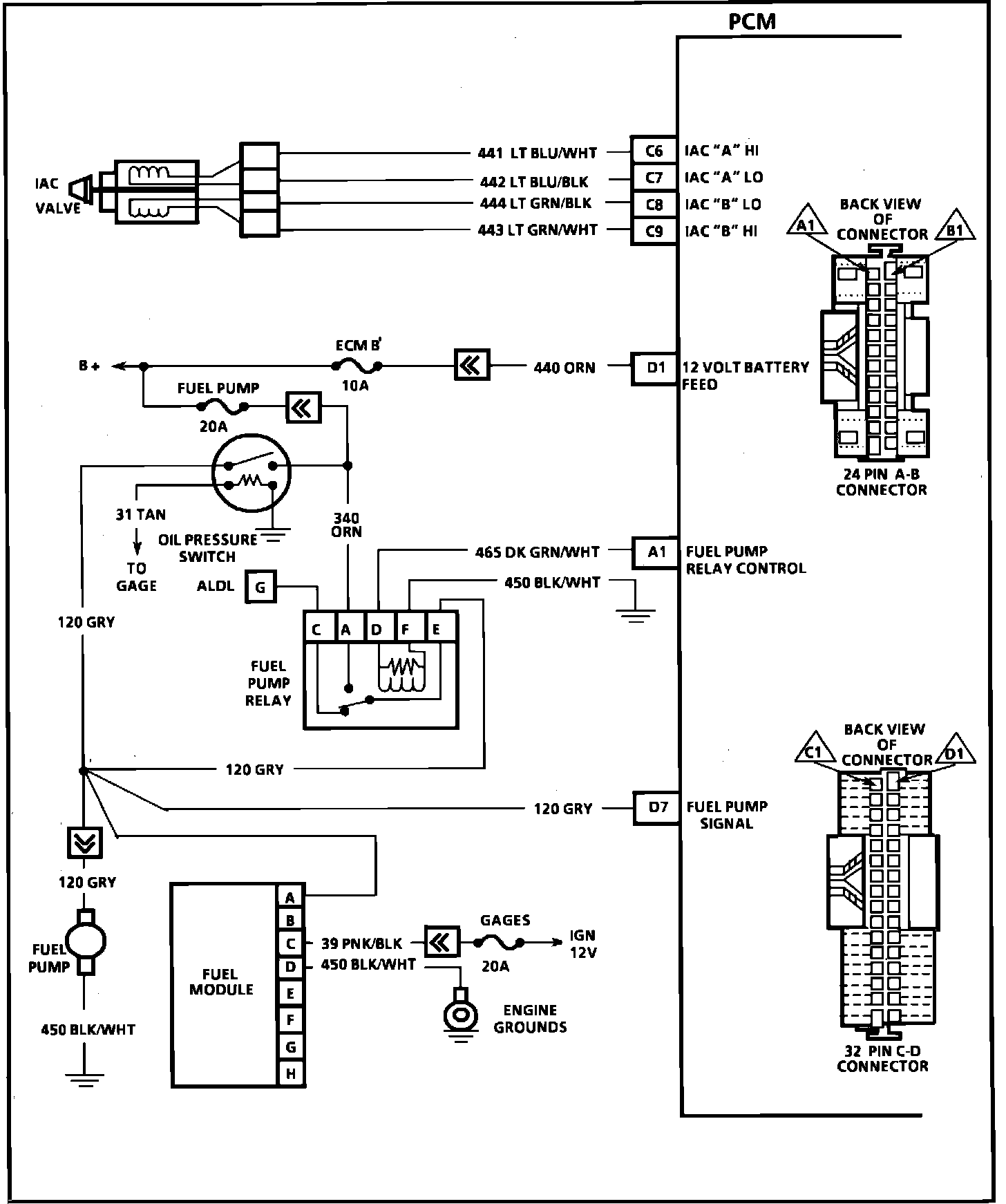
Powertrain Control Module (PCM)
Powertrain Control Module (PCM):
Powertrain Control Module (PCM):
Powertrain Control Module (PCM):
Powertrain Control Module (PCM):
Powertrain Control Module (PCM):