Curiosii for ever!
: Car repair manuals for everyone.
Home
>>
Chevy Truck
>>
1987
>>
G 10 Van V8-305 5.0L
>>
Repair and Diagnosis
>>
Powertrain Management
>>
Diagrams
>>
Electrical Diagrams
>>
Electronic/Powertrain Control Module (ECM/PCM)
Electronic/Powertrain Control Module (ECM/PCM)
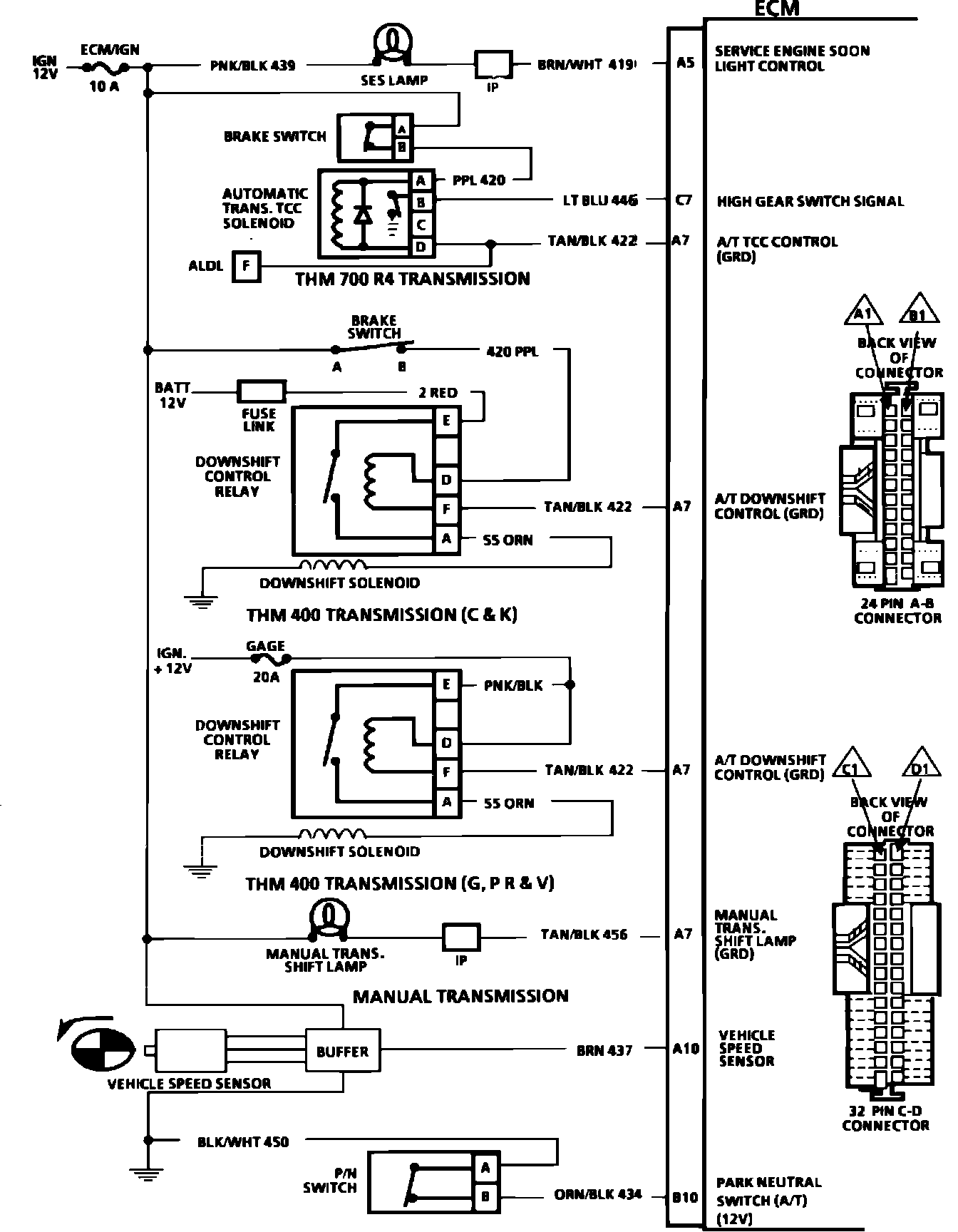
ECM Wiring Schematic (Part 1 of 4):
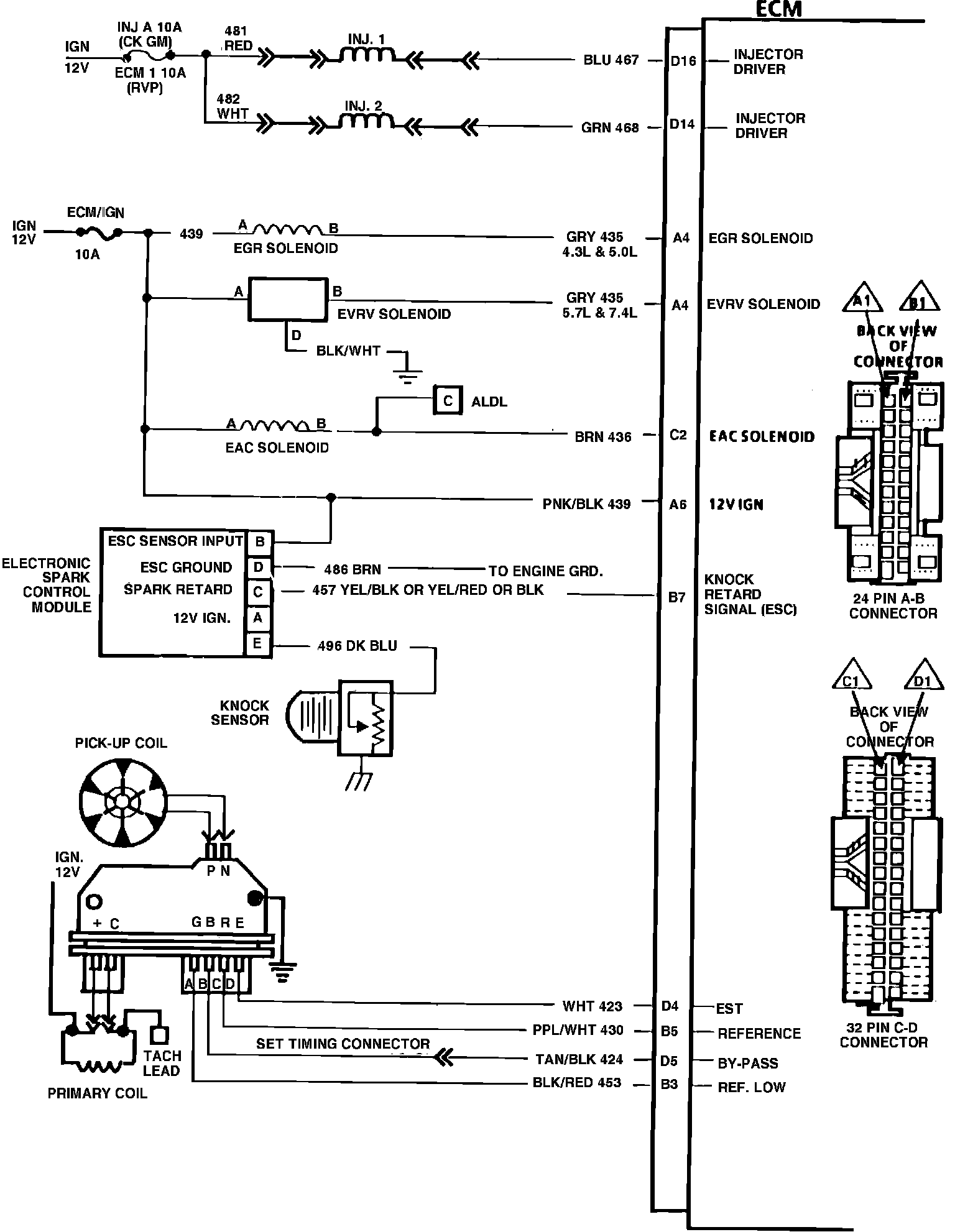
ECM Wiring Schematic (Part 2 of 4):
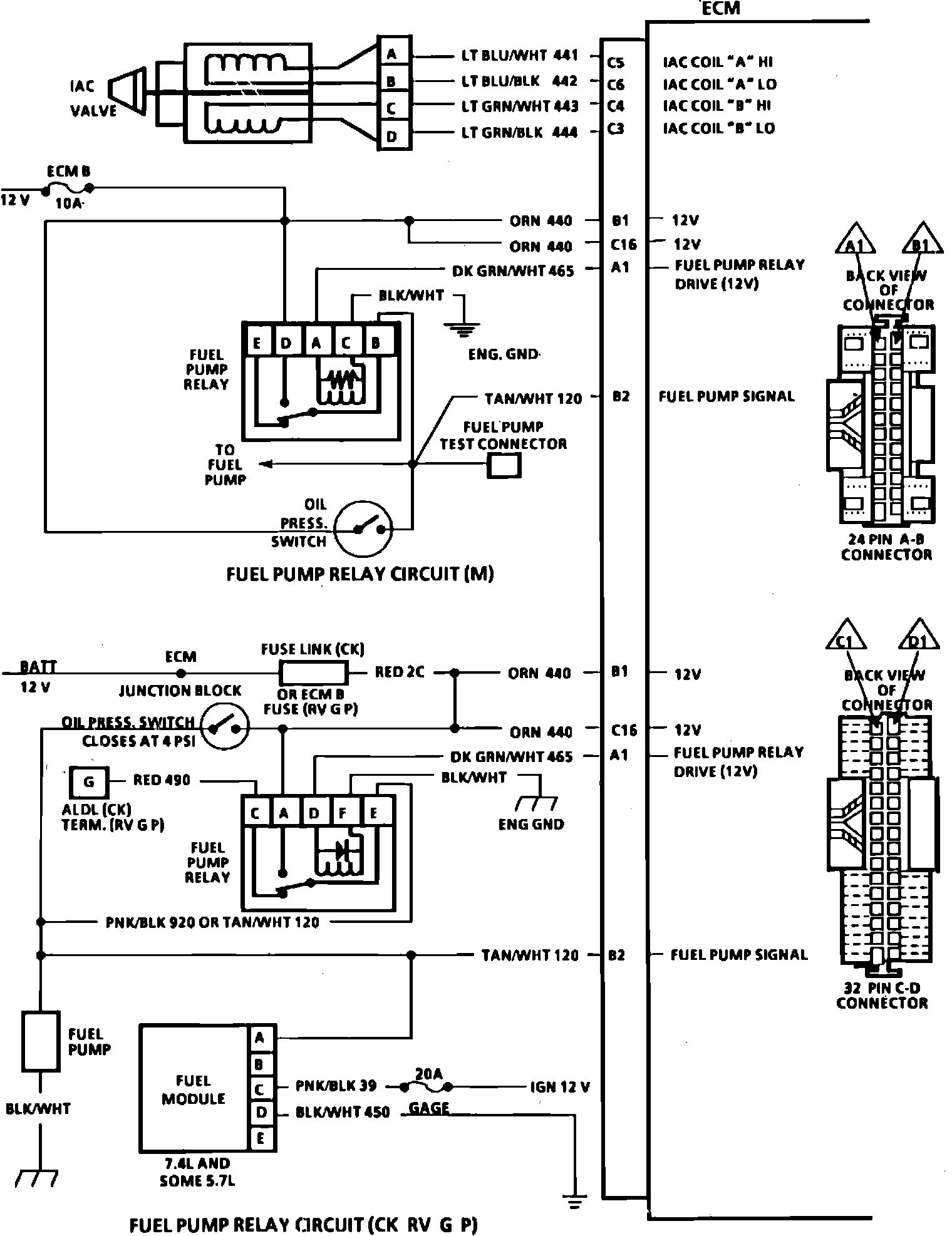
ECM Wiring Schematic (Part 3 of 4):
ECM Wiring Schematic (Part 4 of 4):