Curiosii for ever!
: Car repair manuals for everyone.
Home
>>
Chevy Truck
>>
1987
>>
EL Camino V6-262 4.3L
>>
Repair and Diagnosis
>>
Diagrams
>>
Electrical Diagrams
>>
Powertrain Management
>>
System Diagram
>>
Electronic/Powertrain Control Module (ECM/PCM)
Electronic/Powertrain Control Module (ECM/PCM)
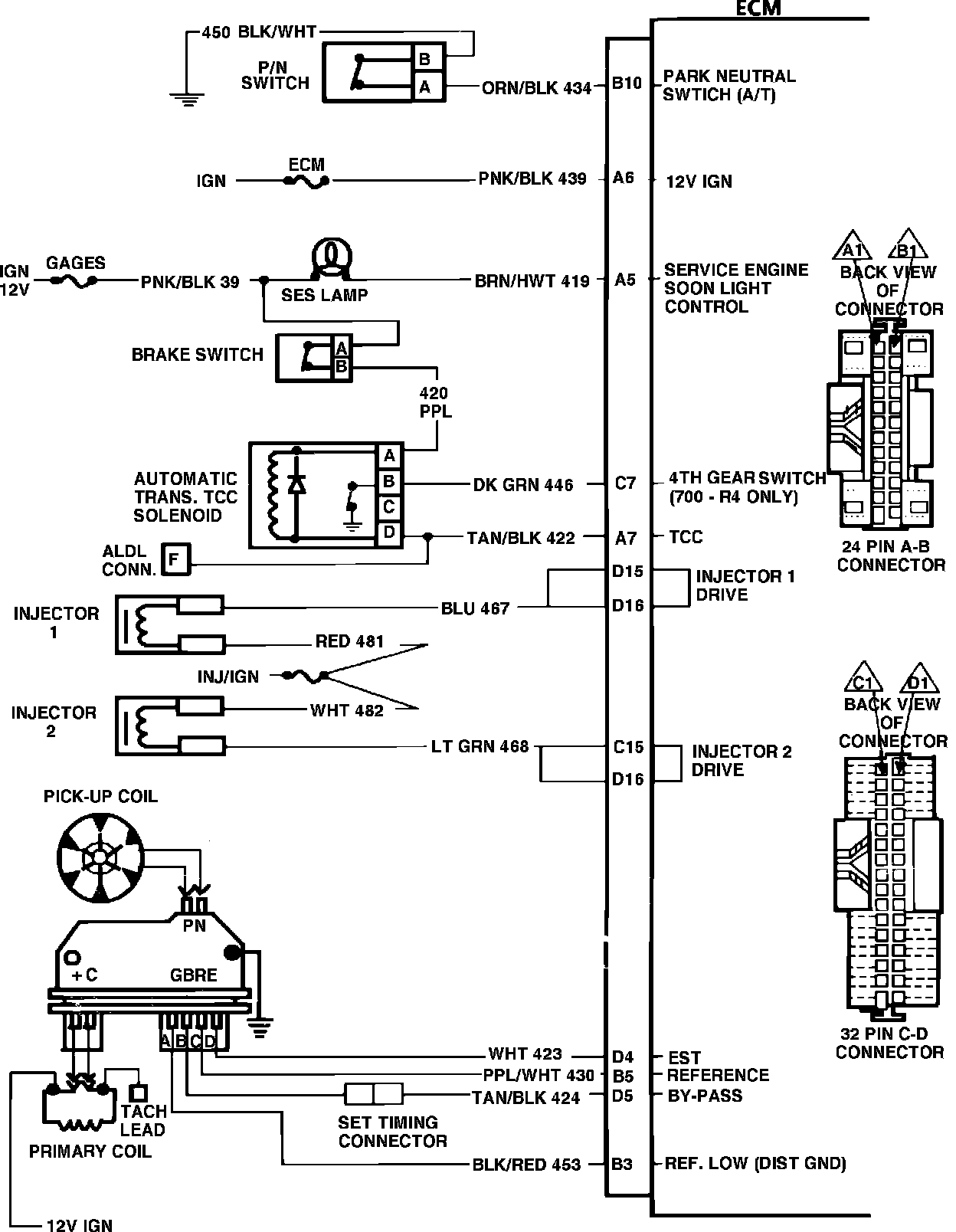
ECM Wiring Schematic (Part 1 of 3):
ECM Wiring Schematic (Part 2 of 3):
ECM Wiring Schematic (Part 3 of 3):